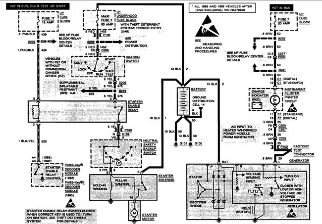
Tuesday, June 28th, 2022 AT 2:05 AM
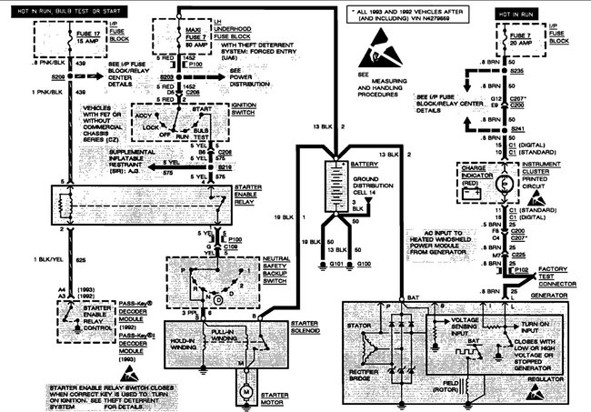
Trying to figure out how to hook up an alternator with heated windshield. The car had an alternator with no heated windshield and the plug had one wire. I got a new plug, and it has three wires. Do I just hook up my brown wire and leave other two off?



