Sunday, November 10th, 2024 AT 5:22 PM
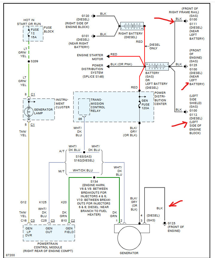
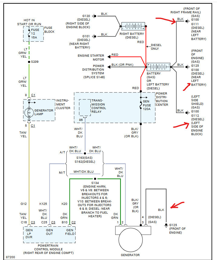
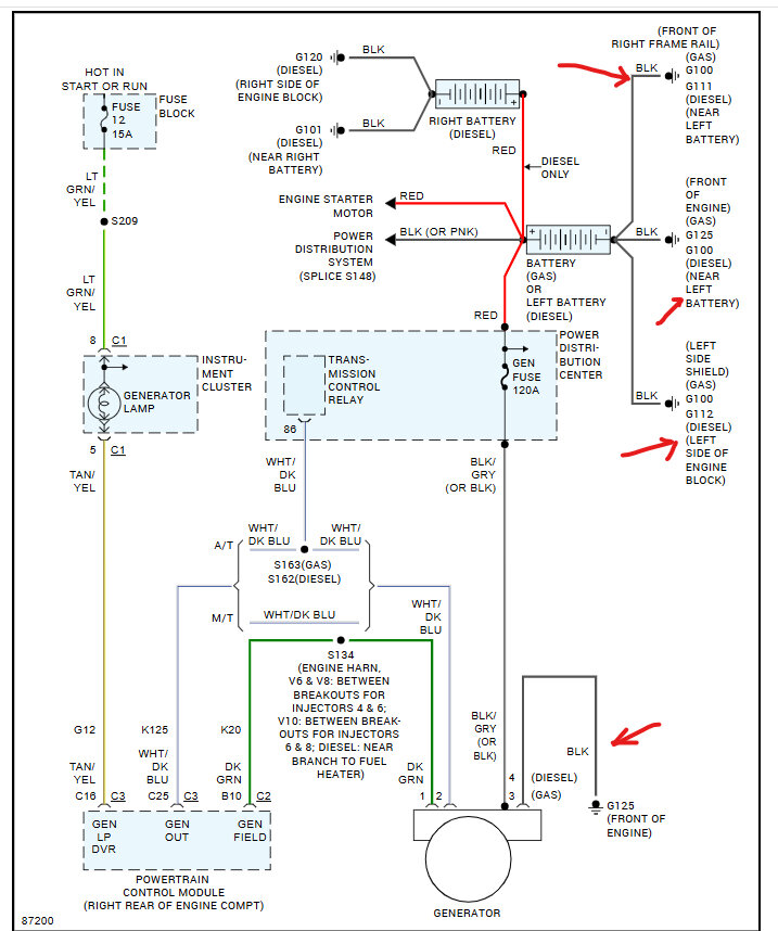
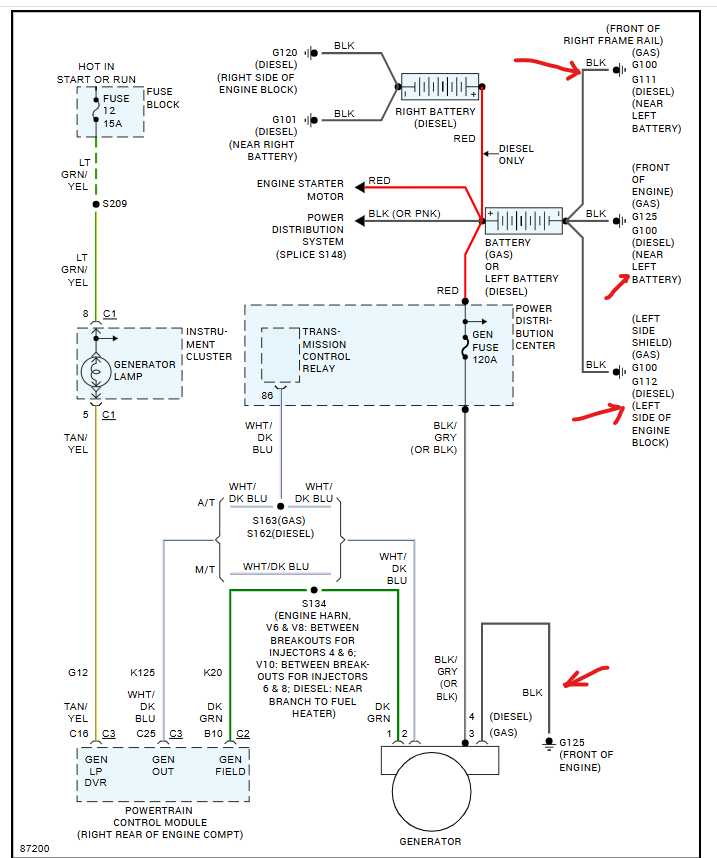
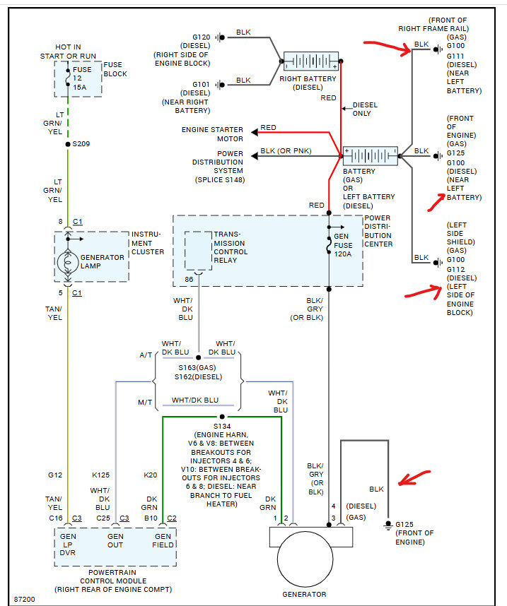
It is not charging the battery and if I keep the vehicle running too long it tries to burn up the alternator. I’ve replaced the battery, battery terminals alternator and the 120 fuse in the fuse box I’m stuck.



