Battery keeps draining

Tiny
BUMP26
  • MEMBER
  • 1996 CHRYSLER CONCORDE
  • 3.5L
  • V6
  • 2WD
  • AUTOMATIC
  • 96,000 MILES
Car was making intermittent rattling noise in the engine area. Gas station guy thought it might the water pump going out. Stopped driving it, but once in a while I idled the car so the battery wouldn't go drain. One day I idled it and went inside for a bit and when I came back the car wasn't running. Plenty of gas. Not only that, battery had drained and had to be recharged. When I recharged it starts up and runs like a champ. I thought it must be the alternator. But when I put multimeter on battery terminals while car is running, it's over 14 volts.

What do you think? No water leaking on the ground, at least yet.

Thanks
Thursday, June 16th, 2022 AT 1:52 PM

5 Replies

Tiny
CARADIODOC
  • MECHANIC
  • 34,489 POSTS
If you aren't driving the vehicle on a regular basis, you can expect the battery to run down. Chrysler used to say a good, full-charged battery will be strong enough to start the engine after sitting for three weeks. That allowed for a 35 milliamp, (.035 amp) drain from all the memory circuits in the many computers. Today that 35 milliamps is the industry standard unless the manufacturer specifies otherwise for a certain model. Many cars can make it longer than three weeks, since most draw less than 35 milliamps.

Running the engine to keep the battery charged is not an effective way to do that. All generators require three things to work. That's a coil of wire, a magnet, and most importantly, movement between them. That's why we have to spin them with a belt and pulley. All generators are incapable of developing their maximum rated current at lower speeds. In fact, professional load testers specify the engine must be running at 2,000 rpm when performing the load test. At idle, about the best a generator can do is develop enough current to keep the engine running, with little extra to recharge the battery.

There's two things you can do to solve this. One is to connect a battery maintainer. They only cost around $25.00 to $35.00 and can supply about one amp. That's way more than enough to run the computer memory circuits and keep the battery at full charge. Some are solar-powered and work well if the car is parked in the sun. The other way is to put the car back into "shipping" mode. That is done at the assembly plant to allow the car to sit in the parking lot for weeks or months until it is shipped to a dealer. The transport driver can still drive the car, but some systems will be inoperative. On older models such as my '93 Dynasty, there was an inline bullet connector in a rather fat wire right behind the battery that had to be disconnected. On newer models there's a fuse to pull out. For many years there's two Air Bag fuses encased in a special bright yellow holder to lift up to put the car into shipping mode. You'll need to reset the clock and radio station presets when you reinsert the fuse. In the '90s Chrysler called it the "IOD fuse, for "ignition off-draw".

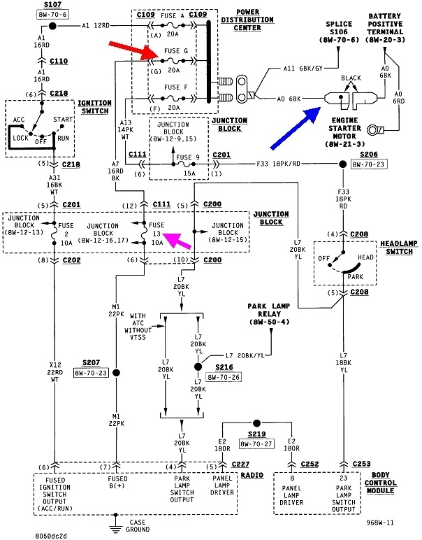
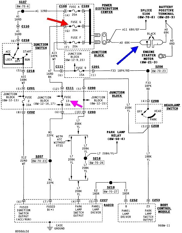
I can't find a reference to the IOD fuse but I do remember the radio's 12-volt memory circuit was involved, so I posted the first part of the diagram for that. You'll have to look at the fuse box covers to see if one of these is labelled "IOD". The blue arrow is pointing to the bullet connector near the back of the battery. Unplugging that will stop the current drain on the battery but everything will be inoperative. You'll have to reconnect it to start the engine.

The red arrow is pointing to "fuse G", a 20-amp in the Power Distribution Center under the hood, also next to the battery. The pink arrow is pointing to "fuse 13", a 10-amp in the Junction Box. That's the fuse box inside, at the left side of the dash assembly. Fuse 13 is circled in the third drawing, and the green arrow in the fourth drawing is pointing to Fuse G
Was this
answer
helpful?
Yes
No
Thursday, June 16th, 2022 AT 6:23 PM
Tiny
BUMP26
  • MEMBER
  • 11 POSTS
Maybe I should rephrase this. Battery is fully charged. The car starts immediately and is running fine except for the intermittent rattling in the engine compartment that I am trying to diagnose. Then by itself, the car stops running, as if the car was running and then decided to turn the key off by itself. If you then try to start the car, the battery is completely drained - no lights, no nothing. I have to recharge the battery. (It's not very old) Would the most likely cause for this be the alternator?

As I said, when the car is running, I get 14 volts at the battery terminals - doesn't that indicate the alternator is running correctly - charging the battery? Yet if it stops running by itself and the battery is dead at that point, it seems like the alternator must have stopped charging?
Was this
answer
helpful?
Yes
No
Friday, June 17th, 2022 AT 4:30 PM
Tiny
CARADIODOC
  • MECHANIC
  • 34,489 POSTS
There's a couple points of confusion. You are correct that 14 volts indicates the alternator is working, (we want to see between 13.75 and 14.75 volts), but even a defective alternator with one of it's six diodes failed can maintain 14.0 volts. If it helps to make sense of this, consider the 50 psi of water pressure in your garden hose when the nozzle is closed. That's fine pressure, but if there's a kink in the hose, you won't be able to put out a small camp fire when the nozzle is opened. Similarly, full flow from a garden hose won't put out a forest fire. For that you need 50 psi from a fire hydrant and hose.

The point is there's voltage, (electrical pressure) and current, (electrical volume, or flow). The smallest alternator available for my '80 Volare was 45 amps. For today's cars, it's common to find alternators capable of developing well over 150 amps. Both of them are still regulated at between 13.75 and 14.75 volts. Also, both of them develop very little current at idle or low speeds. The alternator in my Volare could easily keep up at idle and recharge the battery because the only electrical item was the ignition module. Your car has dozens of computers, an electric fuel pump, fuel injectors, and electric radiator fans. It could take a good 30 - 50 amps to keep those things running. Chances are the alternator won't be able to develop that much current at idle, so the battery will have to make up the difference as it slowly runs down. This happens to most models when you're idling at a red light, but the majority of drive time is at higher engine speeds that give the battery time to charge back up.

This article:

https://www.2carpros.com/articles/how-to-check-a-car-alternator

explains how to test the charging system. You've already done the first step, but correct charging system voltage only means it's okay to continue with the rest of the tests. A professional load tester is needed for that. The article describes putting the charging system under a load to see if the alternator can meet the demands of the system, and that is sufficient for your needs. With the professional test, the mechanic will dial in the alternator's maximum rated capacity, then test to see if it can develop that much current. The test for "ripple" voltage is automatic, but most testers only show it on a relative bar graph, not as an actual voltage. If the alternator has one failed diode, ripple voltage will be very high, and the maximum the alternator will be able to develop is exactly one third of its rated capacity. At this point, unless testing proves otherwise, I have a suspicion there's nothing wrong with the charging system.

If I understand correctly in your original post, the engine stalled while you weren't there to observe any other clues, so we don't know for sure what led up to that. From your last reply, some additional things come to mind. The first is a failing crankshaft position sensor or camshaft position sensor. Both commonly fail on all car models by becoming heat-sensitive. They continue working as long as the car is moving. Natural air flow keeps them cool. It's when you stop for a short time, such as to get gas, that engine heat has a chance to migrate up to those sensors, causing one to fail resulting in a crank / no-start condition. They commonly work again after cooling down for about an hour. To add to the frustration, a diagnostic fault code often doesn't set at this time to tell us where to start looking. The computer needs more time, as in when a stalling engine is coasting to a stop while you're driving, to detect the missing signal. For that reason we can never rule out one of those sensors just because no code is set related to them. With extended idling, there's again the chance for engine heat to reach those sensors. The clue here is even with a jump-start, the engine will crank but not run for up to an hour, then it will run normally.

My other thought has to do with a loose or corroded connection where the smaller battery positive wire bolts to the under-hood fuse box. This is also common today on all car models. It causes everything to be dead, like you described, and often a jump-start gets the engine started. It's actually the wiggling of the battery cables that does it as the jumper cables are clamped on. The clue is everything is totally dead, as if there was no battery in the car. With a battery that's just badly discharged, there's usually a little observable activity on the dash. You might want to check that nut at the fuse box to be sure it's tight. I check them on every oil change.

As for the rattling noise, worn timing chains can do that, but your engine uses a belt. Water pumps on this engine usually don't make noise until they're bad enough to leak. Also, at the mileage you listed, it's much too early to expect a water pump failure unless the coolant wasn't replaced on a regular basis. The corrosion inhibitors and water pump lubricant additives wear out in about two years, then the coolant becomes acidic leading to corroded parts. If there's no leakage yet, the best approach is to listen near the front of the engine with a stethoscope to try to pinpoint the location of the noise. This drawing shows the water pump is right in the middle of the front of the engine.
Was this
answer
helpful?
Yes
No
Sunday, June 19th, 2022 AT 7:09 PM
Tiny
BUMP26
  • MEMBER
  • 11 POSTS
Thanks. Sounds like further testing of alternator will require equipment that I don't have and will require a shop visit. Will look at battery connections. Noise is source is hard to locate because of so many moving parts and many kinds of noises. I never heard of using a stethoscope, but I guess it could make sense at that. :)
Was this
answer
helpful?
Yes
No
Thursday, June 30th, 2022 AT 10:29 AM
Tiny
CARADIODOC
  • MECHANIC
  • 34,489 POSTS
Yup, stethoscope is a common tool in every mechanics' tool box. You can find them at Harbor Freight Tools for just a few bucks. Some people use a long screwdriver the same way, but I never had good luck with that.

Remember, the test you performed on the charging system passed, but that only means it is okay to continue with the rest of the tests, and for that you do need the professional load tester. That's not a home-owner tool. The test takes less than a minute, but most shops do have a minimum charge for it to help pay for the equipment. If you have that done at a shop, ask them to note also how much current the alternator can develop at idle. Standard practice is the testers won't run any tests automatically until engine speed reaches 2,000 rpm. That's the speed at which they can always be assumed to be in their most efficient zone. The mechanic will have to manually perform the output current test at idle speed. That's not a normal part of testing which is why you need to request it. A rule of thumb I go by is it takes around 30 amps just to keep the engine running. That includes 6 - 10 amps for the fuel pump, 5 - 10 amps for the injectors and ignition coils, three amps to go back to run the alternator's field circuit wide open, plus the motor-driven pump and the solenoids for the evaporative emissions system. Figure on another 10 - 15 amps to run the dozens of computers. The radiator fan draws around 15 amps when it cycles on. If this totals up to more than the alternator can develop at idle, the excess has to be supplied by the battery. The battery can easily recover from sitting at a red light or idling through a car wash, but it will run down with extended periods of idling.

Remember to check the smaller positive battery wire where it bolts to the under-hood fuse box. A loose or dirty connection there is a real common cause of everything going dead when you try to crank the engine, then coming back to life a few minutes later. That has been extremely common on all car brands and models for a long time. The only current that doesn't go through that connection is the very high starter current. Everything else, including the charging current to recharge the battery goes through that connection. As little as a quarter ohm of resistance in that entire circuit, including that fuse box connection, can make it look to the voltage regulator as though the battery is fully charged. That tricks the alternator into cutting back on its output when, in reality, the battery is not fully charged and may be slowly running down For reference, a digital volt / ohm meter can easily have five ohms of resistance in its test leads, so it's easy to see a quarter ohm is a really small amount of resistance, yet it has a big effect on circuit operation. I could go into all kinds of exciting detail that would give you heart palpitations, but it's far easier to just tighten that fuse box connection, then forget that one item as a possible source of problems.

Please keep me updated on your progress.
Was this
answer
helpful?
Yes
No
Thursday, June 30th, 2022 AT 5:59 PM

Please login or register to post a reply.