All wheel drive will not engage

Tiny
JESSE LEW
  • MEMBER
  • 2000 CHEVROLET ASTRO
  • 4.3L
  • 6 CYL
  • 4WD
  • AUTOMATIC
  • 181,140 MILES
Will not engage in all wheel drive.
Saturday, February 17th, 2018 AT 5:23 PM

1 Reply

Tiny
ASEMASTER6371
  • MECHANIC
  • 52,796 POSTS
Good evening.

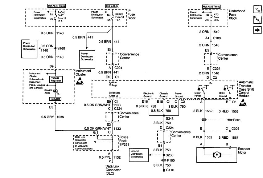
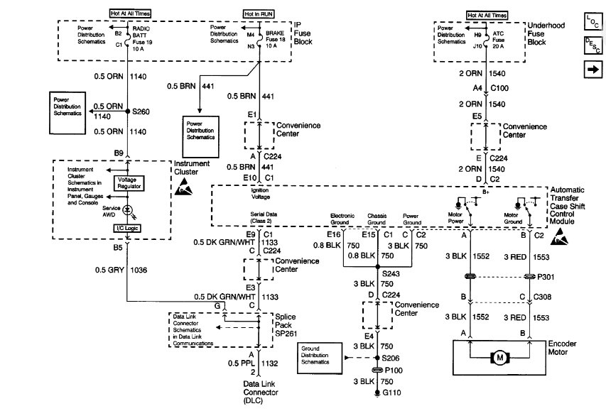
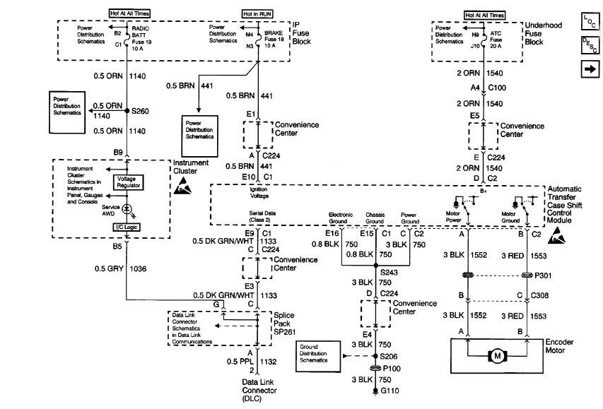
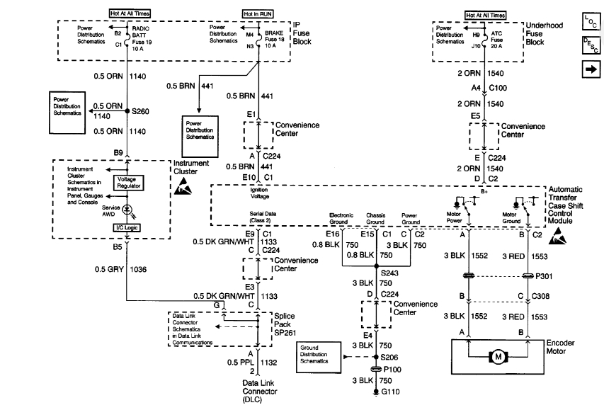
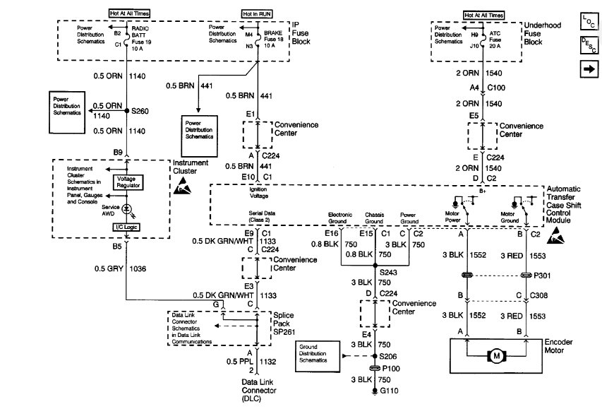
I attached a wire diagram for you to view. Check the three fuses that power the system to be sure they have voltage on both sides of the fuse. Check out the diagrams (Below). Let us know what happens and please upload pictures or videos of the problem.

Roy
Was this
answer
helpful?
Yes
No
-1
Saturday, February 17th, 2018 AT 5:48 PM

Please login or register to post a reply.