Driver's side front and rear air suspension will not go up

Tiny
JOECUBITT4
  • MEMBER
  • 1999 FORD EXPEDITION
  • 5.4L
  • V8
  • 4WD
  • AUTOMATIC
  • 184,000 MILES
I replaced the air suspension motor and the relay for it, but the driver side front and back are not going up.
Monday, September 10th, 2018 AT 5:32 PM

1 Reply

Tiny
JACOBANDNICKOLAS
  • MECHANIC
  • 110,194 POSTS
Hi and thanks for using 2CarPros. Com.

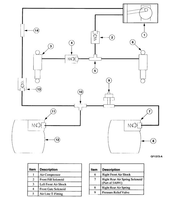
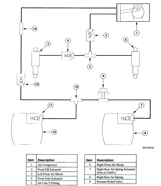
Chances are one of the lines is damaged or the air shock itself. Have you checked for leaks? I attached a schematic of the system for you to review. Check for a leak first. Also, when the system failed, if there was a B2140 trouble code, you need to reset/re-calibrate the system. You will need special tooling to do it. Here are the directions:
___________________________________________________
1. Turn the ignition key OFF and turn it back to RUN; exit the vehicle, close all doors and allow the system to vent the vehicle down to kneel height (approximately 30 seconds).
2. Connect New Generation STAR (NGS) Tester to the Data Link Connector (DLC).
3. Select the proper vehicle year, model and engine type.
4. Select 4WAS-AIR SUSP/EVO (4x2 and 4x4) module.

5. NOTE: Do not save rear ride heights. The air suspension control module has precalibrated values already stored.

Select the "Save Calibration Values (Store Ride Height)" NGS command to calibrate the air suspension control module. Trigger through the warning message(s) and save "FRONT" (trigger from OFF to ON).

_________________________________________________

I hope something here helps you. Let me know if you have other questions.

Take care,
Joe
Was this
answer
helpful?
Yes
No
Monday, September 10th, 2018 AT 6:14 PM

Please login or register to post a reply.