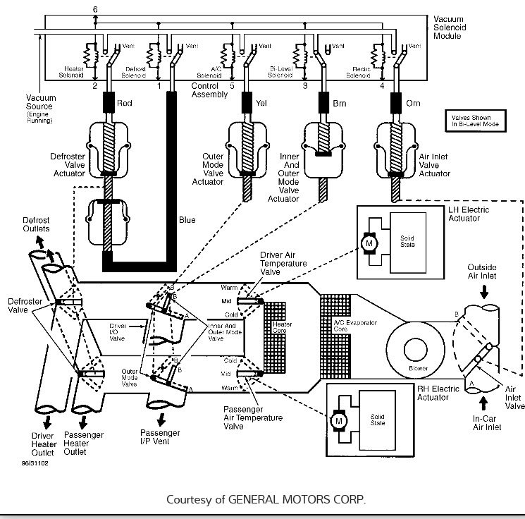
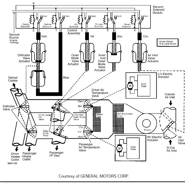
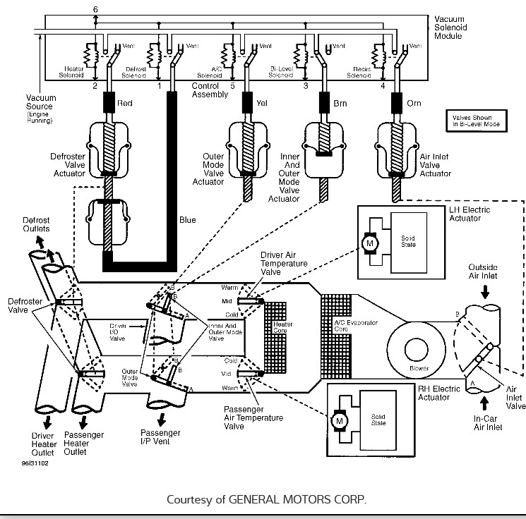
Wednesday, July 6th, 2016 AT 6:19 AM
Wen I turn my air conditioner on full blast hardly any air is coming out. I can hear that it is on high, low, etc, but the air just barely coming out.

