Tuesday, July 14th, 2020 AT 11:01 PM
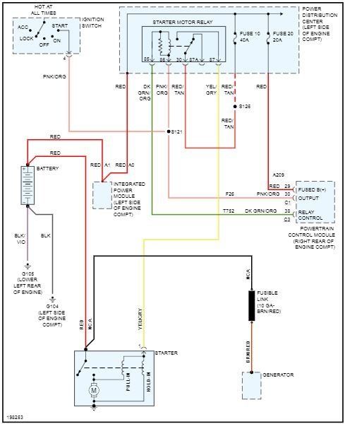
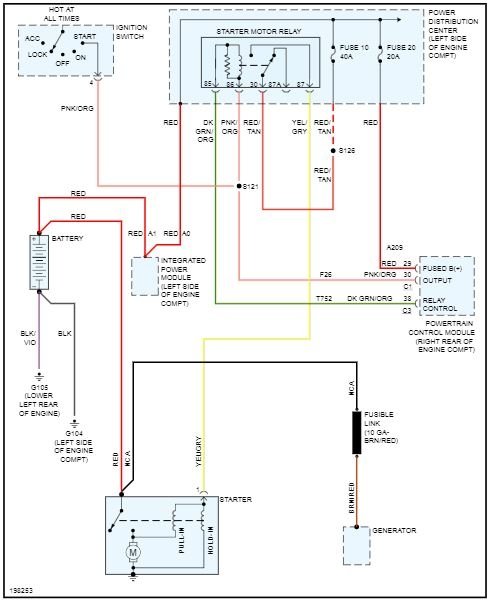
After hitting a deer within a minute of home several nights ago with only front impact, mainly front bumper but noticed hood appears to have latch popped all the time now. I drove straight home with really no issues and parked, but as of the next day vehicle won't start. I get power windows roll up and down seats move radio plays etc. But it will not turn over. I can hear fuel pump and have checked that all fuses and relays are good but nothing and nothing appears, other than front bumper to be damaged.I am lost as to what to do next. Please help!


