A/C will not work compressor clutch will not kick on?

Tiny
BURRESS 1998
  • MEMBER
  • 2003 CHEVROLET SUBURBAN
  • 5.3L
  • V8
  • 4WD
  • AUTOMATIC
  • 143,000 MILES
Have replaced the compressor, the relay, and all switches. The pressure is right all was charged when I replaced compressor. I can jump the relay the compressor will come on. But what's keeping it from working? I've got 5 volts at the low and hi pressure switches. I'm lost.
Wednesday, April 19th, 2023 AT 1:30 PM

23 Replies

Tiny
BURRESS 1998
  • MEMBER
  • 18 POSTS
If I add ground to 30 on relay the compressor will also kick on but not cycle.
Was this
answer
helpful?
Yes
No
Wednesday, April 19th, 2023 AT 2:15 PM
Tiny
JACOBANDNICKOLAS
  • MECHANIC
  • 110,192 POSTS
Hi,

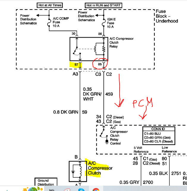
That is confusing. Pin 30 should be a power supply for the compressor clutch. If you ground that, it should cause the fuse to fail. See pic 1 below.

Please confirm that it is pin 30. I have a feeling it is pin 85 that isn't providing a ground. Pin 85 is the ground path for the primary side of the relay and is provided via the PCM.

Please double-check that and let me know.

Take care,

Joe

See pic below.
Was this
answer
helpful?
Yes
No
+1
Wednesday, April 19th, 2023 AT 7:58 PM
Tiny
BURRESS 1998
  • MEMBER
  • 18 POSTS
Okay, sorry about that. If I add ground to here it kicks on. Which is 85.
Was this
answer
helpful?
Yes
No
Thursday, April 20th, 2023 AT 5:37 AM
Tiny
JACOBANDNICKOLAS
  • MECHANIC
  • 110,192 POSTS
Hi:

Okay, the problem is the PCM isn't providing a ground path or there is an open circuit between the two.

What I suggest is to first locate the PCM. Disconnect the battery and then disconnect the PCM. Locate the green wire with a white tracer in connector 2. See if there is continuity between the PCM C2 and the relay pin 85. This is just to confirm the wire itself is good.

If that is good, then in connector 2 locate pin 43. Reconnect the battery and turn the AC on and see if pin 43 is providing a ground path to actuate the relay.

Let me know what you find.

Joe

See pics below. Note: Connector 2 is a green 80 pin connector.
Was this
answer
helpful?
Yes
No
Thursday, April 20th, 2023 AT 6:39 PM
Tiny
BURRESS 1998
  • MEMBER
  • 18 POSTS
Thank you! I will do that first thing in morning and get back with you.
Was this
answer
helpful?
Yes
No
Thursday, April 20th, 2023 AT 6:47 PM
Tiny
BURRESS 1998
  • MEMBER
  • 18 POSTS
Do you happen to which pin is the green with the white tracer? I believe I found it but I'm not getting no continuity.
Was this
answer
helpful?
Yes
No
Friday, April 21st, 2023 AT 6:00 AM
Tiny
BURRESS 1998
  • MEMBER
  • 18 POSTS
Okay, the dark green wire with the white tracer gets continuity through 87 not 85?
Was this
answer
helpful?
Yes
No
Friday, April 21st, 2023 AT 6:04 AM
Tiny
BURRESS 1998
  • MEMBER
  • 18 POSTS
Okay, I'm very sorry for the confusion. This is what I was going off of and it looks like 87 and 85 are swapped. The is my lid to fuse box.

But if we are going off of your diagram in photo two. 85 does have continuity all the way to the plug of the PCM. When I was adding the ground yesterday to get the compressor to kick on, I was adding it to 87.
Tomorrow I will see if pin 43 is sending ground to relay.

Also, another thing I realized is if I jump the compressor switch on the AC drier it does not kick on the compressor. And I'm getting almost 5 volts to the plug, and I have replaced both sensors high and low.
Was this
answer
helpful?
Yes
No
Friday, April 21st, 2023 AT 7:59 PM
Tiny
JACOBANDNICKOLAS
  • MECHANIC
  • 110,192 POSTS
Hi,

Pin 87 should be power out to the compressor. I dug up the manufacturer's schematics. See pic below. Pin 86 is fused battery voltage and pin 85 is where we should get a ground path from the PCM.

See pic below
Was this
answer
helpful?
Yes
No
Friday, April 21st, 2023 AT 10:56 PM
Tiny
BURRESS 1998
  • MEMBER
  • 18 POSTS
Okay, I am getting ground from PCM to pin 87.
Was this
answer
helpful?
Yes
No
Saturday, April 22nd, 2023 AT 7:41 AM
Tiny
BURRESS 1998
  • MEMBER
  • 18 POSTS
Okay, I am getting ground from PCM to pin 85 sorry, auto corrected. I'm even getting ground when car is off and A/C system is off.
Was this
answer
helpful?
Yes
No
Saturday, April 22nd, 2023 AT 7:57 AM
Tiny
JACOBANDNICKOLAS
  • MECHANIC
  • 110,192 POSTS
Hi,

At the PCM, that is a signal ground. It should be active when requested. Are you sure it has ground at all times? If it does, the compressor should be active at all times. Was there a ground in the relay box for that connector?

Joe
Was this
answer
helpful?
Yes
No
Saturday, April 22nd, 2023 AT 7:44 PM
Tiny
BURRESS 1998
  • MEMBER
  • 18 POSTS
I hooked my light to the positive on the battery and touched where the relay goes for 85 and it lights up even with the car off.
Was this
answer
helpful?
Yes
No
Saturday, April 22nd, 2023 AT 7:48 PM
Tiny
JACOBANDNICKOLAS
  • MECHANIC
  • 110,192 POSTS
Hi,

That shouldn't be. That should cause the primary side of the relay to be closed (working) at all times and sending power to the compressor at all times. If you disconnect the connector at the PCM, check to see if the ground path is gone. We may have a broken wire shorting at a different point. Also, inspect the connector pins in the PCM connector. We are missing something simple.

Joe
Was this
answer
helpful?
Yes
No
Saturday, April 22nd, 2023 AT 8:41 PM
Tiny
BURRESS 1998
  • MEMBER
  • 18 POSTS
Thanks, I will do tomorrow.
Was this
answer
helpful?
Yes
No
Saturday, April 22nd, 2023 AT 10:55 PM
Tiny
BURRESS 1998
  • MEMBER
  • 18 POSTS
Okay, I tested it on the suburban and it has ground all of the time.

I also have a 2003 suburban identical that the A/C does work on, I tested the same one on it and it has ground until the compressor kicks on it loses ground. When it kicks off it gets ground again and then when the compressor gets back on it loses ground.
Was this
answer
helpful?
Yes
No
Sunday, April 23rd, 2023 AT 9:08 AM
Tiny
BURRESS 1998
  • MEMBER
  • 18 POSTS
But the one with the A/C not working it never loses ground on pin 85. Which in return the A/C compressor never kicks on.
Was this
answer
helpful?
Yes
No
Sunday, April 23rd, 2023 AT 9:10 AM
Tiny
JACOBANDNICKOLAS
  • MECHANIC
  • 110,192 POSTS
Hi,

Something isn't adding up. If you have a constant ground (if the relay/power are all working properly), the primary side of the relay would be powered causing the secondary to close. As a result, the compressor would have power at all times.

Let me start (for my own sake LOL) over. You confirmed the relay itself is good, there is power available to two pins in the box and pin 85 should only get a ground when the AC is requested, and that is from the PCM, correct?

I would like to say the wire between pin 85 and the PCM is shorted to ground, but then that would also cause the compressor to be on at all times. Ugh. What are we missing?

Let me know your thoughts at this point and if what I'm saying makes sense. LOL

Take care,

Joe
Was this
answer
helpful?
Yes
No
Sunday, April 23rd, 2023 AT 7:19 PM
Tiny
BURRESS 1998
  • MEMBER
  • 18 POSTS
Yes pin 30 has power at all times and 86 gets it with the key on.

Ok maybe I'm doing something wrong. How would you test 85 for a ground I am hooking my test light to the positive side of the battery and sticking the tip of tool in the 85 plug were relay goes, and light comes on.

I'm hoping that I'm just not testing the ground right and that the PCM is the issue.

Things I have done, I replaced the module inside the car to turn the AC on and off. I replaced the high-pressure switch, the low pressure switch, the relay, the compressor and had it recharged at an A/C shop after they did a vacuum test.

If you jump the relay the compressor will kick on and the A/C will blow cold.

I have 4 almost 5 volts on both high- and low-pressure switch.
I am getting continuity to PCM from pin 85 at the relay all the way to the PCM.

I understand what you're saying that if the ground is on at all times the compressor would stay on so that is why I think I'm testing the ground wrong. If I'm not, then I'm just lost.
Was this
answer
helpful?
Yes
No
Sunday, April 23rd, 2023 AT 7:59 PM
Tiny
JACOBANDNICKOLAS
  • MECHANIC
  • 110,192 POSTS
Hi,

No, Sir. What you are doing sounds right. If you disconnect the PCM, do you still have ground?

Joe
Was this
answer
helpful?
Yes
No
Sunday, April 23rd, 2023 AT 8:04 PM

Please login or register to post a reply.