A/C warmer on driver side than passenger side?

Tiny
THEMAILMAN
  • MEMBER
  • 1999 BUICK CENTURY
  • 3.1L
  • V6
  • 2WD
  • AUTOMATIC
  • 120,000 MILES
I bought this car a month ago for $260. It has been sitting for a year or 2. Car fires up in half of a crank, even the first time after that long with almost no fuel in it. Idles smoothly. Rides almost like new. The A/C system was low on Freon but holding some. So, I charged it with 1 can of the leak detector/sealant stuff and 1 of regular R134a. Now the A/C blows cold on the passenger side of the car and somewhere in between on the driver's side. This is not a dual zone climate control car unless someone tried to convert it to single zone. But I doubt the 1999 Century Custom had dual zone as an option even.

I've seen no evidence of a serious leak yet and the pipe under the hood is almost freezing cold to the touch. I can see the compressor cycling as it should (just every 30 seconds or so), so I know the system is holding Freon decently. As the leak goes, I'm guessing this is one of those add 1 can/year cars until it gets worse.

Back to the point. What do I check as far as the driver's side being warmer? I'm stumped!
Thursday, July 6th, 2023 AT 11:24 AM

13 Replies

Tiny
MATHGEN
  • MECHANIC
  • 128 POSTS
Well, it sounds like the refrigerant system is working well if the suction line is getting very cold. The description you give certainly sounds like a dual zone issue. I uploaded 2 images, could you please tell me which HVAC control head you have? C60 or CJ3? I want to make sure we are diagnosing the right system. Thanks.
Was this
answer
helpful?
Yes
No
Friday, July 7th, 2023 AT 10:30 AM
Tiny
HARRY P
  • MECHANIC
  • 2,296 POSTS
Okay. I did say it was not a dual zone system. Pretty sure I'd have seen a passenger cold-warm slider. But here's a picture.
Was this
answer
helpful?
Yes
No
Saturday, July 8th, 2023 AT 5:27 AM
Tiny
MATHGEN
  • MECHANIC
  • 128 POSTS
Thank you very much for the picture. I've been looking through parts catalogs and it looks like they use the same HVAC housing design for both single and dual zone systems. It's possible that the temperature door may not be sealing properly. As you can see in the image there are two parts to the temperature door. The driver's side may be warped or missing insulation. If you have access to a borescope, you might be able to feed it into the vents and see.
Was this
answer
helpful?
Yes
No
Saturday, July 8th, 2023 AT 7:02 AM
Tiny
THEMAILMAN
  • MEMBER
  • 112 POSTS
Okay, here's where we stand: 1, sorry if my previous reply came off snarky. 2, sorry for replying from the wrong account. It happens when I click the link in the email and let it open my default browser rather than copying it to Chrome. Brave pays me a little bit for viewing they're sponsored ads at my discretion while blocking others.

Anyways, I noticed a slow decline in system performance over a couple of weeks until it was barely working. The compressor clutch was constantly engaged when the AC was on. Passenger side still cooler, but not enough to keep me from sweating in the NC heat. I checked the low side pressure, as I don't have the fancy expensive machine that can check both sides and give a better reading, and then added a can of freon. It's back to ice cold and rarely cycling. Passenger side still cooler than the drivers side. I don't have a borescope, unfortunately. But do have some diagnostic questions before I look at my other options.

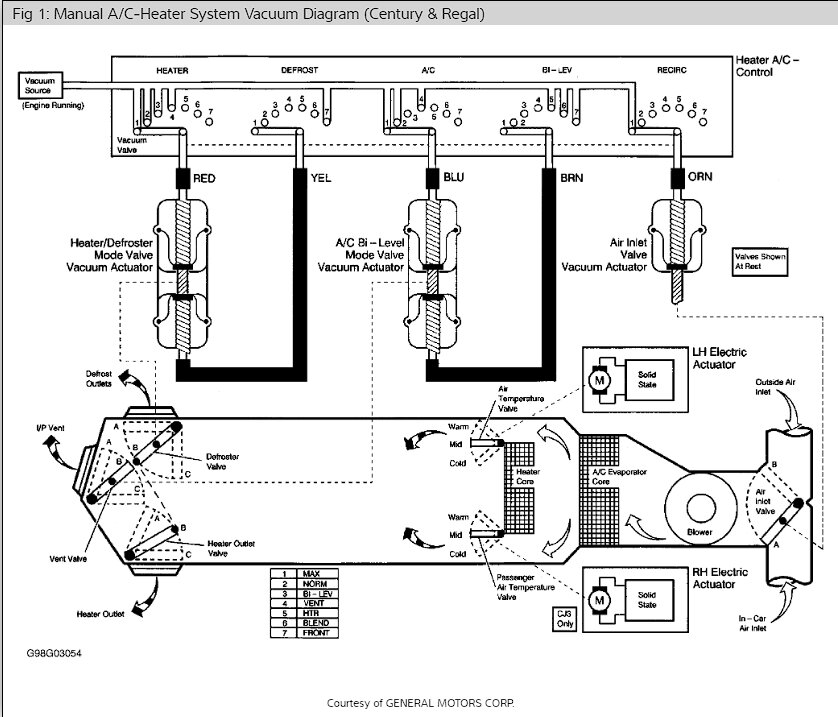
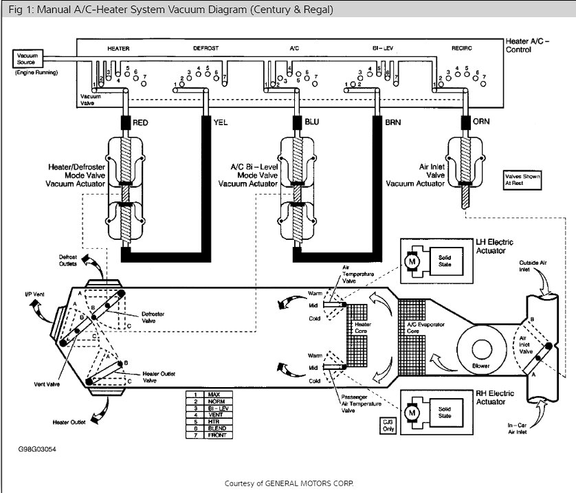
1) this is an older car. Some GMs in the late 90s-early 2000s still used vacuum actuators back there. Is this one of those cars? If so, can I get a vacuum diagram please? The car was sitting awhile and is 24 years old so there could easily be dry rotted lines that aren't holding pressure.

2) If my dyed freon doesn't turn up a leak, could be a leak in the evaporator cause the performance difference between the sides? And where would I get the sniffing materials for checking into that? Also, how do I get to the evaporator. I've done the heater core on these cars (easiest heater core ever, btw, ) 1/2 hour job.

3) could the performance difference between the sides be caused simply by a failing head unit or other control module? My BCM has a code P1000 and the airbag light is on (next on my to do list).

TIA. Again, sorry for the snarkiness. It's been a long few years. Also sorry for the amount of work you might have to put into your next reply to get to all of those questions.
Was this
answer
helpful?
Yes
No
Wednesday, July 12th, 2023 AT 9:32 AM
Tiny
MATHGEN
  • MECHANIC
  • 128 POSTS
No apology necessary. I think sometimes it's hard to have a conversation by way of the printed word only. Hehe. Anyway, thanks for the additional information. First off, if the refrigerant system is working as it should, it will not cause a temperature difference between sides. You can kind of get the idea about the airflow from the vacuum diagram.
Basically, the temperature door changes or blocks how much air flows across the heater core. On your car the temperature door is controlled by an electric actuator. All of the other mode doors are vacuum controlled.

As far as finding a leak goes, you can use a black light and check along the components and fittings, condenser fins, etc. Sometimes you can see a potential leak without a black light. If it has been leaking long enough there can be an oily residue left behind. Also, if you can locate the evaporator drain, you could look for any dye traces there. That would let you know that the evaporator is leaking without the need of a sniffer. If you did need to replace the evaporator, it would require the removal of the instrument panel.

As long as all of the settings work correctly, airflow modes, blower speed, etc. I think your A/C control head is probably fine. The only thing I would say to double check is to see if the temperature goes through it's full range, hot to cold. Start at full cold and move the knob a little at a time and see how it feels. You can pick up a little thermometer pretty cheap if you need one.

So, based on what I found on the parts diagrams and the illustrations in the repair guides, I still think you most likely have a problem with the temperature door itself. Although the door is made as one piece, it still has two separate sealing areas. The duct work seems to be made for a dual zone system as well as single zone.

I hope I have covered everything you asked, if not hit me up again and I'll try to get you what you need. Thanks.
Was this
answer
helpful?
Yes
No
Wednesday, July 12th, 2023 AT 12:17 PM
Tiny
THEMAILMAN
  • MEMBER
  • 112 POSTS
That's all along the same lines as I was thinking. My 7-year-old has a pen with a black light. Funny thing is it works for that too. Good thinking about the condensation drain.

I was asking about the head unit because when I bought the car, the fan wouldn't blow on all speeds right away. It would take a minute on some before doing anything unless I tapped it. But that went away. Probably just crud on the contacts. Also, I was thinking about how easy it would be to just swap the head with the other Century. It's a single zone setup and that car's AC doesn't work anyways (mail route car, haven't bothered checking it yet. It's low on my to do list).

I do recall these cars have a common issue with compressor leaks, but they usually drain quickly in my experience. I have noticed a good amount of slightly greenish oily buildup on the inside of the cap over the low side port Schrader valve.

Since the blend door is dual purposed, I guess it wouldn't be an actuator issue. Plus, the temperature appears to go from colllld to hit as heck with decent variance as I've tried middle-ish settings
Was this
answer
helpful?
Yes
No
Wednesday, July 12th, 2023 AT 12:56 PM
Tiny
MATHGEN
  • MECHANIC
  • 128 POSTS
Nice call on the Schrader valves. Completely slipped my mind. Some can be replaced but some types require the whole line to be replaced.
Was this
answer
helpful?
Yes
No
Wednesday, July 12th, 2023 AT 4:10 PM
Tiny
THEMAILMAN
  • MEMBER
  • 112 POSTS
This appears to be the type with a valve stem similar to the ones in the tires. And yep, I've got that tool, lol. With my job I'm plugging a tire every couple of weeks at least. More as the tires wear down. So, I've got a rather pricey tire plug kit.
Was this
answer
helpful?
Yes
No
Thursday, July 13th, 2023 AT 6:16 AM
Tiny
MATHGEN
  • MECHANIC
  • 128 POSTS
According to my parts catalog, both low and high side valves are the same part number. GM part number 3041827.
Was this
answer
helpful?
Yes
No
Thursday, July 13th, 2023 AT 6:36 AM
Tiny
THEMAILMAN
  • MEMBER
  • 112 POSTS
Well, I just poked around in the dark with the UV light. When I took the cap off of the Schrader valve, it nearly blew away. Plenty of green inside the valve and cap too. That's the low side port anyways. I pushed on the valve stem a few times to try and reseat it, but no change. I put the cap back on as tight as possible to try and slow the leak until I can get a new stem.

I also found some more questionably greenish stuff around the compressor. I know those are common issues, but I'm not 100% sure that's what I'm seeing. It's not the same shade of green, and I can see hints of it without the UV light. And there's 0 wetness around it. I'm adding a pic of that here. Keep in mind, I did it with my phone reaching way down into a hot engine bay with my Incredible Hulk hands, so the pic isn't great.

I'll wipe down the compressor and look again in the daylight tomorrow after work when the car has had hours to cool.

Good news is I do have a compressor with junkyard writing on it that I found in a parts 05 Grand Am 3.4L. I think it's a direct fit too. And I know the guys at that yard. If they sold it, it was probably actually good. The most honest junkyard guys you'll ever find. At least not seized anyways.
Was this
answer
helpful?
Yes
No
Sunday, July 16th, 2023 AT 6:23 PM
Tiny
MATHGEN
  • MECHANIC
  • 128 POSTS
That doesn't look like the compressor is leaking to me. Porous aluminum will show that speckled pattern. Go ahead with the Schrader valve replacement. You'll need a way to recover the old refrigerant and pull a vacuum on the system before recharging the system.
Was this
answer
helpful?
Yes
No
Monday, July 17th, 2023 AT 3:37 AM
Tiny
THEMAILMAN
  • MEMBER
  • 112 POSTS
Yeah, I'll have to take it to a guy I know with the really cool machine. I noticed today that the cap over the port has a small o-ring inside of it. I'm guessing the previous owner's mechanic thought that might fix the leak. Maybe they didn't realize the valve stem was changeable. That also explains why I have to lean on that cap to get it to catch.

As for the difference in temperatures between driver and passenger sides, it's not as noticeable when the air is fully charged so maybe I don't need to go digging in there. But the difference is definitely there. I don't need a thermometer to know it.

Wouldn't bypassing the heater core for the summer be a way around that issue anyways? I mean if there's no hot coolant in the heater core, then a leaky blend door shouldn't make much difference. I need to change the coolant anyways. I hate Dexcool. It eventually eats up gaskets, seals and hoses. Add to that that this car is designed to run up to about 215F before kicking on the second fan. And they wonder why they go through plastic lower intake gaskets.
Was this
answer
helpful?
Yes
No
Monday, July 17th, 2023 AT 5:43 PM
Tiny
JACOBANDNICKOLAS
  • MECHANIC
  • 110,194 POSTS
Hi,

I noticed we haven't heard from you for a while. Have you been able to make any progress? We are interested in knowing.

Joe
Was this
answer
helpful?
Yes
No
Thursday, July 20th, 2023 AT 7:26 PM

Please login or register to post a reply.