Monday, March 28th, 2016 AT 2:10 PM
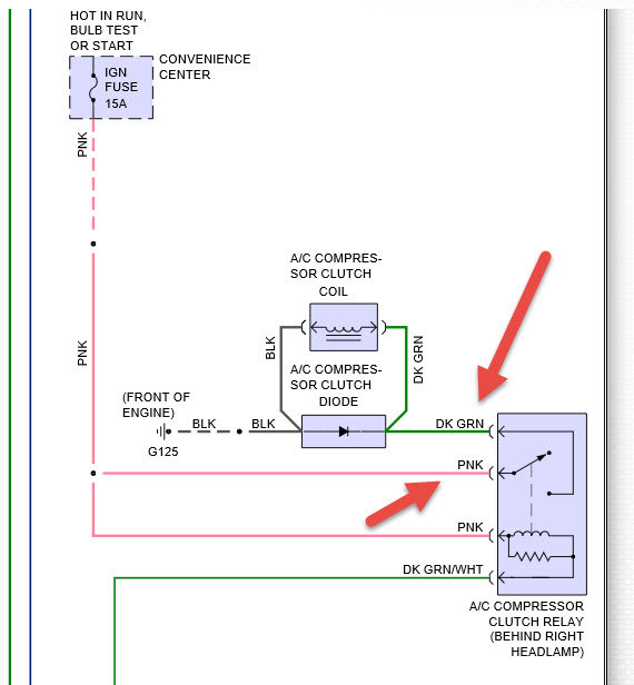
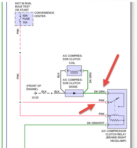
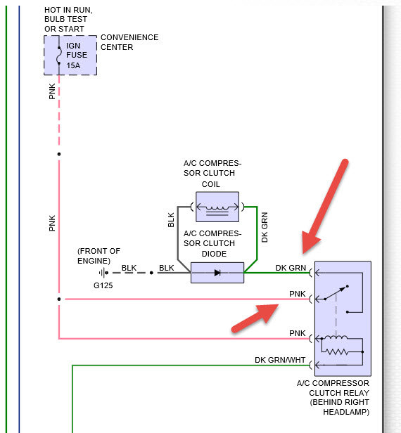
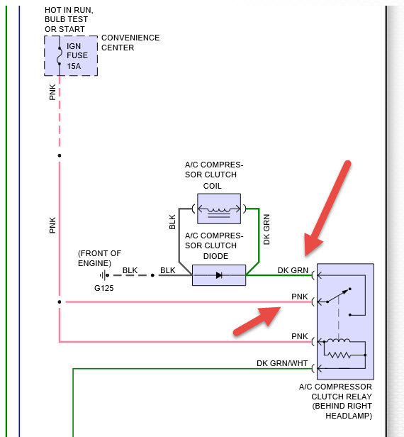
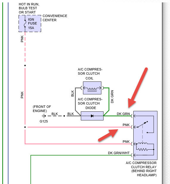
AC not working bought van that way it seems all there. I was gonna jumper relay to fill with freon. Chiltons online says could be dual air? How do I tell? Has dual heat. Chiltons no help on finding relay my fender relays last 1 on right is GREEN has 4 wires main red and green small brown and green.





