AC problems with fan

Tiny
MANDY HUTTON DAVENPORT
  • MEMBER
  • 1996 CHEVROLET LUMINA
  • 3.1L
  • AUTOMATIC
  • 160,000 MILES
Replaced cooling fan motor, checked the fuses and relays, but fan still will not come on. What else could it be and where? I am not very mechanically ​inclined, but this chick needs some AC. So any and all help would be appreciated! Thanks in advance!
Saturday, May 12th, 2018 AT 6:40 PM

3 Replies

Tiny
JIS001
  • MECHANIC
  • 3,412 POSTS
I am sorry but I did not understand the question? Is the A/C not blowing cold or the fans not coming on the vehicle overheats? Let us know so we know in what direction to point you please.
Was this
answer
helpful?
Yes
No
Saturday, May 12th, 2018 AT 11:29 PM
Tiny
MANDY HUTTON DAVENPORT
  • MEMBER
  • 2 POSTS
The AC is not blowing cold. I tried to have it charged found out AC fan was not coming on. Changed fan motor but still will not work. I was told if I could get the fan on I would have air. What else could cause the fan not to come on?
Was this
answer
helpful?
Yes
No
Sunday, May 13th, 2018 AT 5:43 AM
Tiny
JIS001
  • MECHANIC
  • 3,412 POSTS
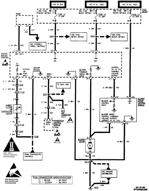
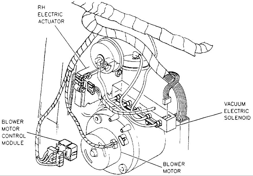
Several problems can cause the blower not to come on. A bad control head, if this is a manual control head then a bad resistor but you should be able to still have high speed operation. If this is an automatic climate control then you could have a bad blower motor control module. The module will be next to the blower motor. Attaching image.

The wiring diagram shows you which fuses to look at. At the grey wire with black stripe, backprobe the connector at blower module. At low speed setting you should see 0.5 volts and should see the voltage rise to 7 volts as you select a higher speed.

At the output of the circuit which will be pink wire with purple stripe the voltage out will be 4 volts at low speed and increase as you select a higher speed. Let us know what the testing read outs are.
Was this
answer
helpful?
Yes
No
Sunday, May 13th, 2018 AT 12:07 PM

Please login or register to post a reply.

Related Air Conditioner Not Working Content