AC not working

Tiny
CSRVZW
  • MEMBER
  • 1998 FORD ESCORT
  • 1.2L
  • 4 CYL
  • 2WD
  • AUTOMATIC
  • 75,000 MILES
Recharged AC to the correct pressure. AC Compressor clutch not engaging.
Friday, September 7th, 2018 AT 8:10 PM

7 Replies

Tiny
ASEMASTER6371
  • MECHANIC
  • 52,796 POSTS
Good morning.

How much Freon did you install?

Was the system out of Freon?

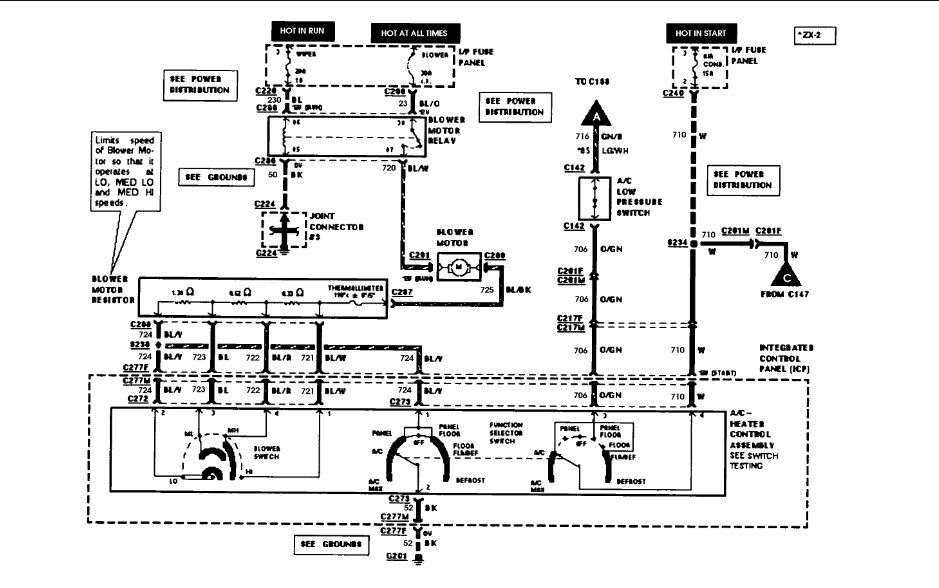
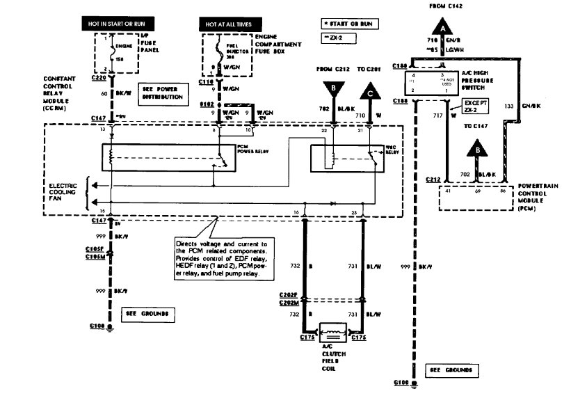
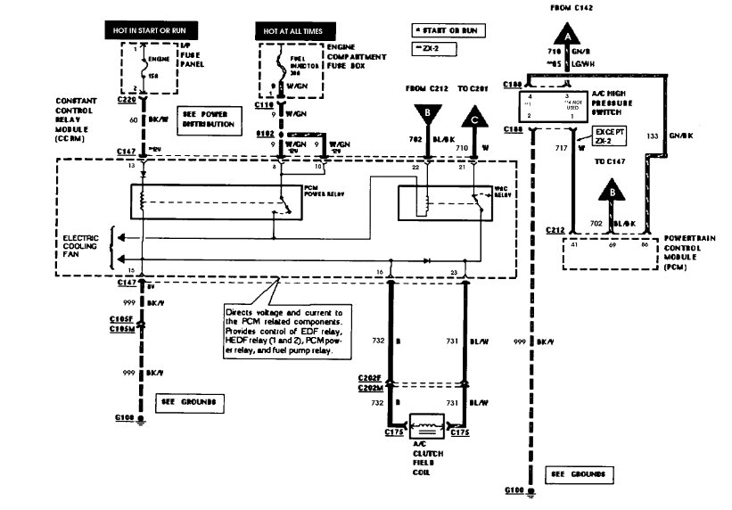
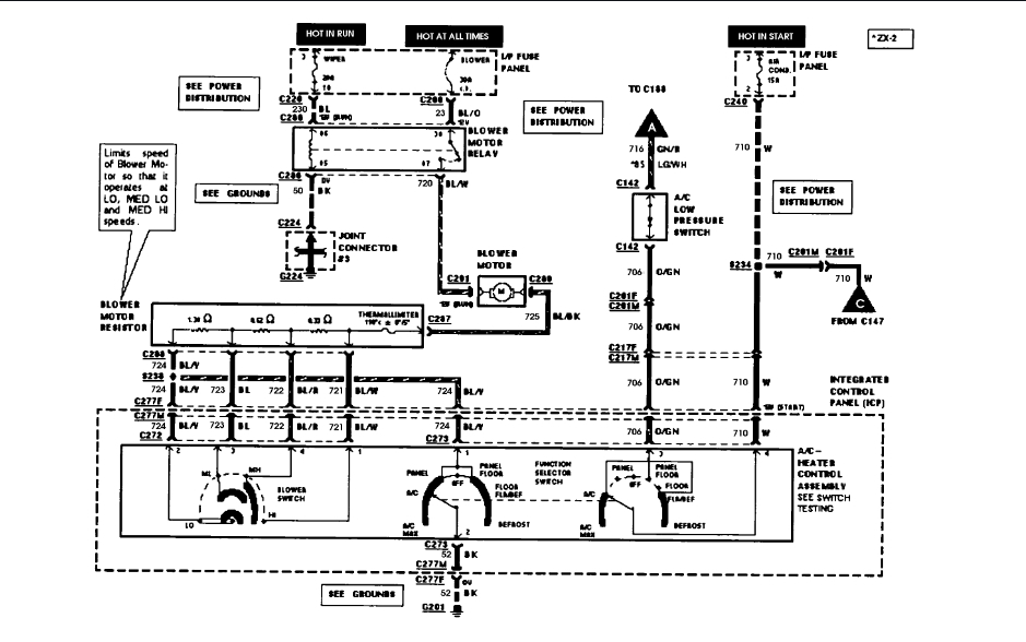
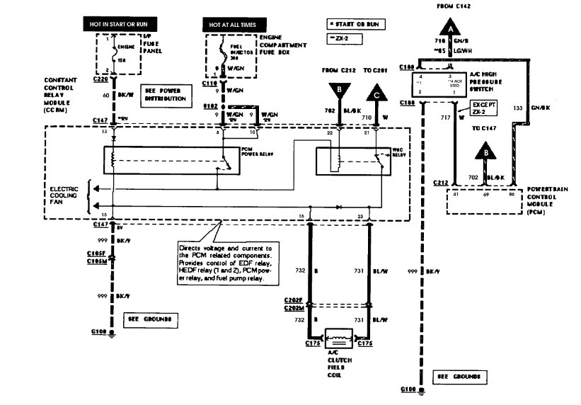
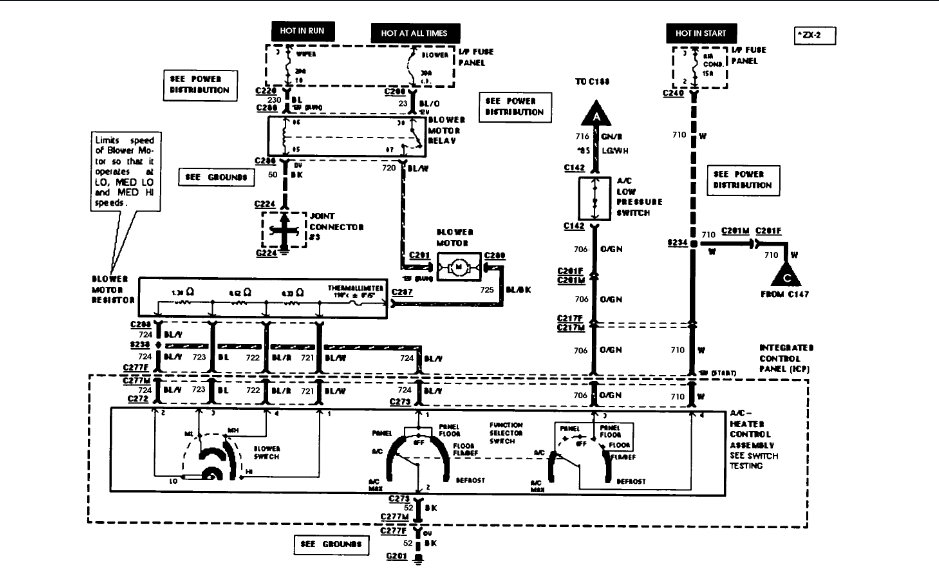
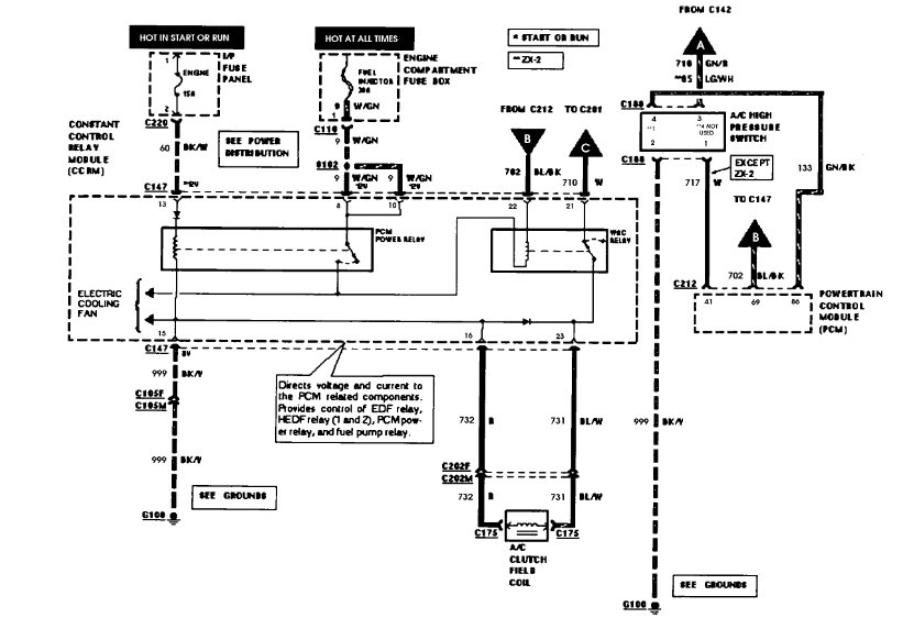
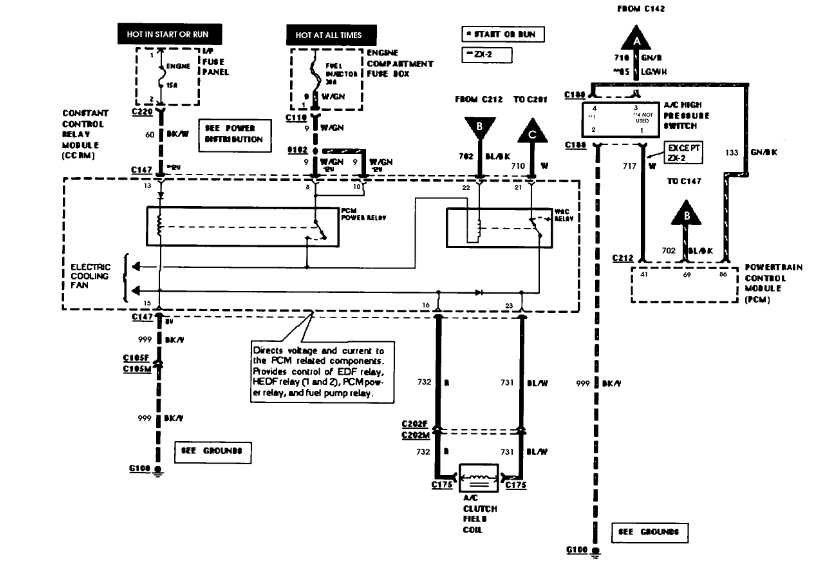
I will get a wiring diagram for you to view to be sure you have power to the pressure switches.

Roy

https://www.2carpros.com/articles/car-air-conditioner-not-working-or-is-weak
Was this
answer
helpful?
Yes
No
Saturday, September 8th, 2018 AT 5:41 AM
Tiny
CSRVZW
  • MEMBER
  • 4 POSTS
Very little. Was already at 25psi. I simply added until it reached 35 psi.
Was this
answer
helpful?
Yes
No
Saturday, September 8th, 2018 AT 7:30 AM
Tiny
ASEMASTER6371
  • MECHANIC
  • 52,796 POSTS
That is no good. Not enough to even turn on the compressor.

You should recover the Freon in there and rent a evacuate unit from the parts store. Evacuate the system for thirty minutes then add Freon. At that point there may be enough to engage the compressor. Then add the rest of the Freon to the system. Add the exact amount required.

You will need a set of gauges to monitor the high and low side pressures while this is working. Let me know the pressures.

Roy
Was this
answer
helpful?
Yes
No
Saturday, September 8th, 2018 AT 7:41 AM
Tiny
CSRVZW
  • MEMBER
  • 4 POSTS
One more question. What should the low side PSI range be?
Was this
answer
helpful?
Yes
No
Saturday, September 8th, 2018 AT 7:44 AM
Tiny
ASEMASTER6371
  • MECHANIC
  • 52,796 POSTS
When the system is running with the AC on, the low side should be 25-35 lbs. The high side should be two times outside temperature plus 15 %.

Roy
Was this
answer
helpful?
Yes
No
Saturday, September 8th, 2018 AT 7:50 AM
Tiny
CSRVZW
  • MEMBER
  • 4 POSTS
Thanks for all of your help.
Was this
answer
helpful?
Yes
No
Saturday, September 8th, 2018 AT 7:52 AM
Tiny
ASEMASTER6371
  • MECHANIC
  • 52,796 POSTS
You are welcome.

We are always glad to help.

Roy
Was this
answer
helpful?
Yes
No
Saturday, September 8th, 2018 AT 8:04 AM

Please login or register to post a reply.