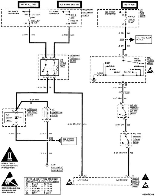
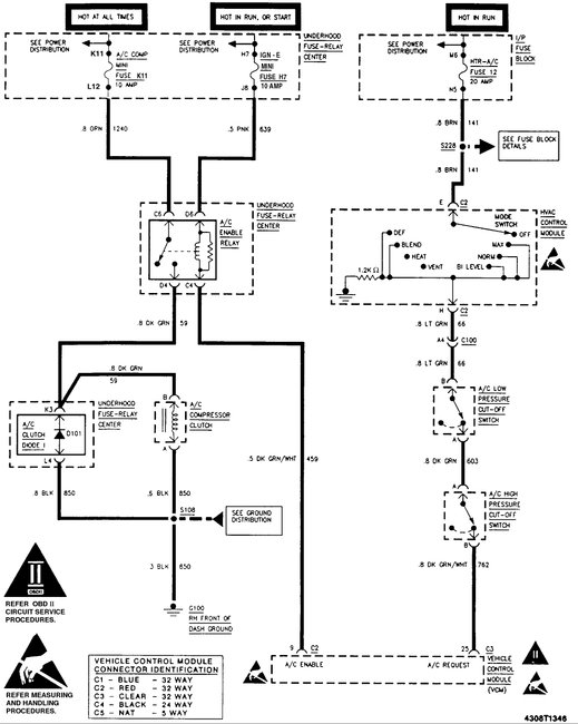
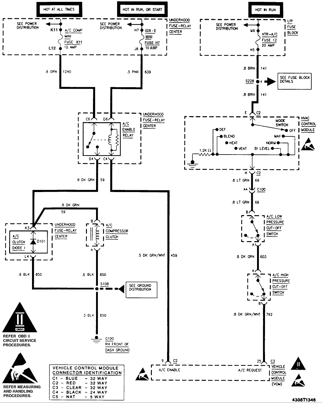
Tuesday, August 29th, 2017 AT 6:45 PM
Just eliminate rear A/C. Replace ac compressor and dryer, vacuum the system add oil and refrigerant and the clutch does not want to engage. I check relays and fuses they are okay. Can anybody help please? This is a handicap vehicle that my wife and I use to drive my daughter around and here in Florida the heat is no joke. Thanks.


