A/C clicks on but no air is pushing out

Tiny
TY KEITH
  • MEMBER
  • 2004 MAZDA RX8
  • 2WD
  • MANUAL
  • 150,000 MILES
I just rewired a new harness on my car and everything works except my A/C fan. I guess I can hear it click on but no air pushes out.
Thursday, July 16th, 2020 AT 10:05 PM

2 Replies

Tiny
KASEKENNY
  • MECHANIC
  • 18,907 POSTS
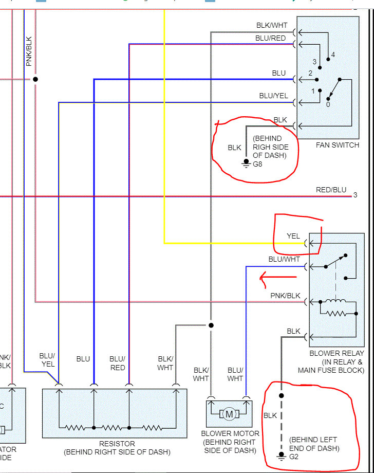
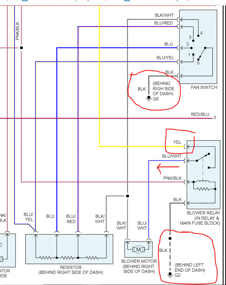
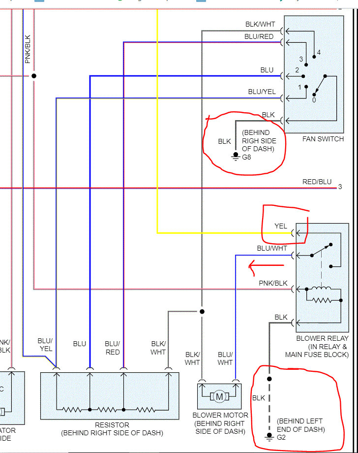
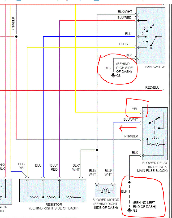
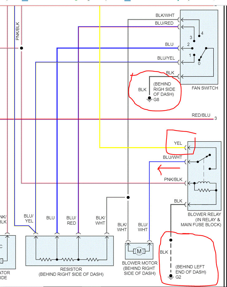
When you say your A/C fan, I assume you mean the blower motor that blows the air out the vents and not the fan behind the radiator? If so, I attached your wiring diagram but we need to find out what is clicking. That is normally an actuator and not the blower fan but this will help narrow this down.

If the blower is not operating we need to jump 12 volts directly to it and see if it is the motor itself or something else. Once we know this we can figure out next steps.

Thanks
Was this
answer
helpful?
Yes
No
Friday, July 17th, 2020 AT 1:28 PM
Tiny
JACOBANDNICKOLAS
  • MECHANIC
  • 110,194 POSTS
Hi,

Are you referring to the blower motor in the vehicle? If so, I attached two pics from the wiring schematic related to the blower motor. First, confirm there is power to the fuse in pic 1 and the fuse is good. If it is, go to pic 2. Locate the yellow wire to the blower motor relay and confirm power in to the relay and power out from the blue wire with a white tracer.

If that all checks good, then move to the motor and check the blue wire with the white tracer for power in.

If that proves good, confirm the ground is good at both the relay and the switch. I circled both in the pic.

Let me know what you find to that point.

Take care,
Joe
Was this
answer
helpful?
Yes
No
Friday, July 17th, 2020 AT 1:36 PM

Please login or register to post a reply.