ABS and traction control are not working?

Tiny
MARCHAL
  • MEMBER
  • 1993 CADILLAC ELDORADO TOURING
  • 4.6L
  • V8
  • 2WD
  • AUTOMATIC
  • 220,000 MILES
The ABS light at IPC stayed on at first. Now it does not come on at all. Checked the connections.

What else can I check? Wheel speed sensors? ABS relays?

Can you help?
Thanks,
Armand
Monday, November 4th, 2024 AT 7:31 AM

1 Reply

Tiny
KEN L
  • MASTER CERTIFIED MECHANIC
  • 55,535 POSTS
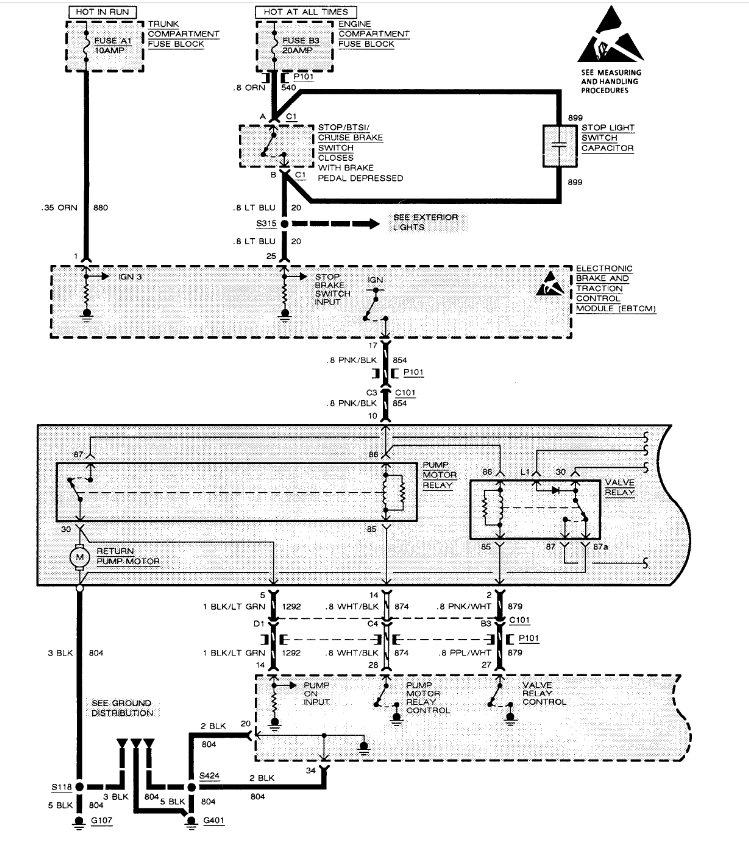
Sure, it is common for the ABS control module to go out on these carts, if the fuses and grounds are good here is how to replace the ABS module which should fix the problem, I would try to get used unit on ebay.

https://www.2carpros.com/articles/how-to-use-a-test-light-circuit-tester

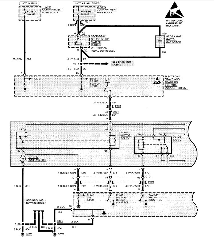
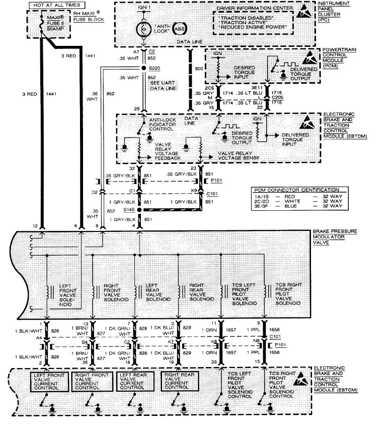
Here are the ABS and traction control wiring diagrams so you can check for power and ground to help confirm the component failure.
Was this
answer
helpful?
Yes
No
Monday, November 4th, 2024 AT 1:00 PM

Please login or register to post a reply.

Related ABS Wheel Speed Sensor Content

How to Test an ABS Wheel Speed Sensor Video
VIDEO