A/C switches to defrost under load at times?

Tiny
99MUSTANGDUDE
  • MEMBER
  • 1999 FORD MUSTANG
  • 3.8L
  • V6
  • 2WD
  • AUTOMATIC
  • 217,000 MILES
Bought the check valve, YG 360 - for my car listed above six, auto. Sometimes the A/C switches from A/C to defrost on a grade, most often it does not on same grade. Engine rebuilt at about 200,000 due to almost overheating engine, and oil appearing in coolant reserve occasionally.

Cannot find where YG 360 goes, was looking for a vacuum part diagram, or repair info for an amateur like me to see where this part is located. I was thinking it would be near firewall.
Friday, July 29th, 2022 AT 3:33 PM

1 Reply

Tiny
JACOBANDNICKOLAS
  • MECHANIC
  • 110,194 POSTS
Hi,

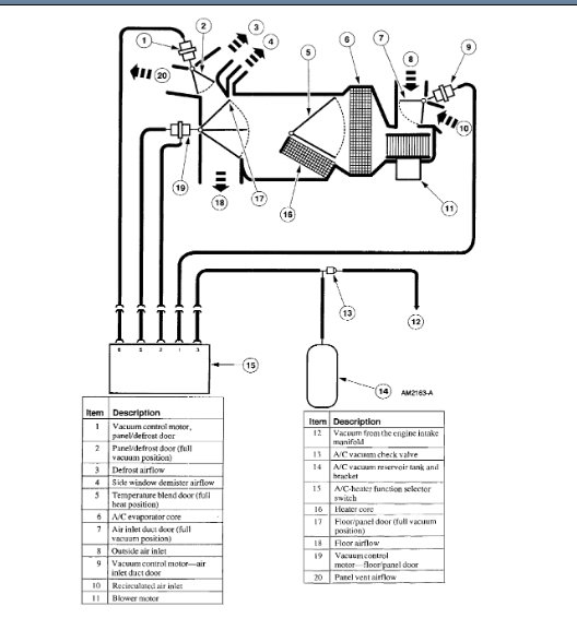
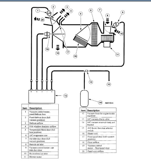
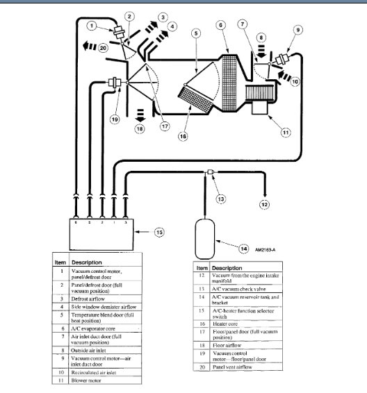
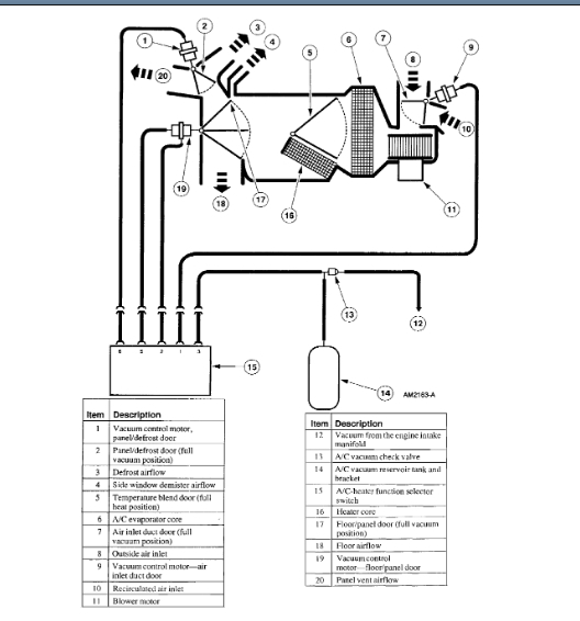
I found a vacuum schematic and attached it below. The check valve is number 13 in the pic. Note number 12 is the source (engine). From there, the vacuum hose is routed into the vehicle behind the glove box. Behind the glove box is the vacuum reservoir. I believe you will find the check valve right before the reservoir.

Sorry. It's been a while since I had one of these apart, and the manuals are not very specific.

Let me know if you are able to find it.

Take care,

Joe

See pics below.
Was this
answer
helpful?
Yes
No
Friday, July 29th, 2022 AT 10:21 PM

Please login or register to post a reply.