Friday, October 27th, 2023 AT 4:25 AM
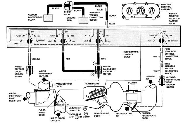
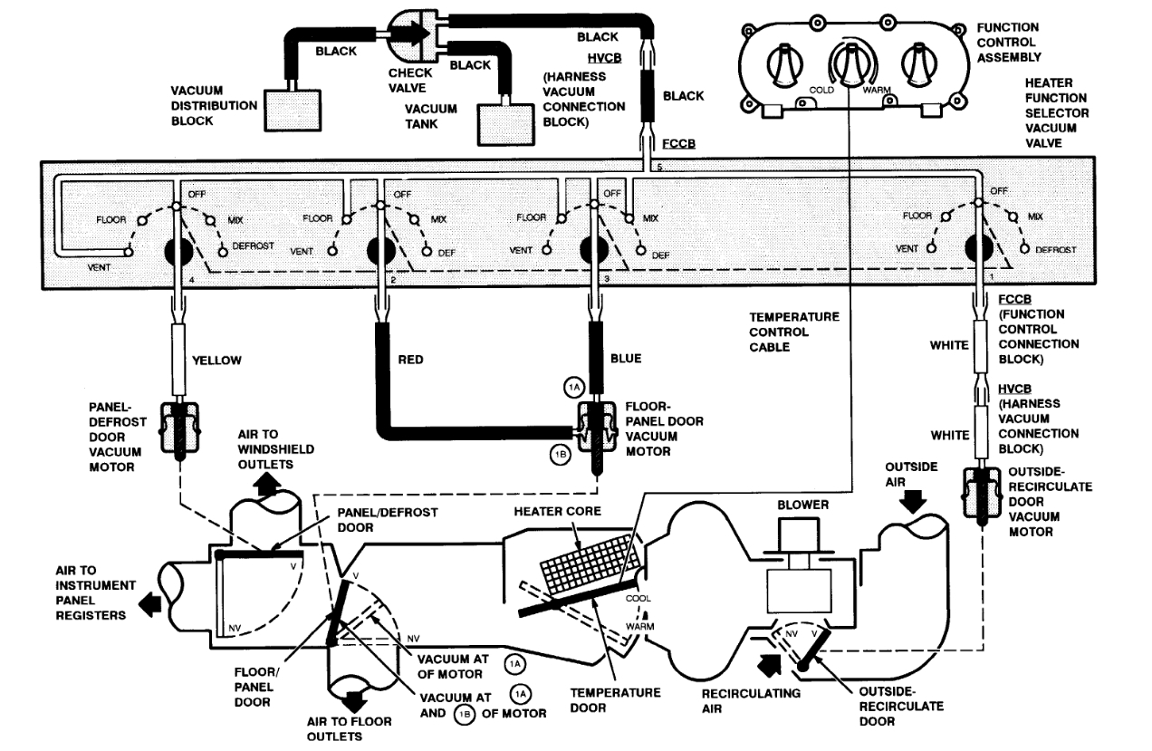
I've put a vacuum smoker on the system and found two small leaks at intake manifold and repaired a rechecked. No more leaks were found in the engine area. Never saw or smelled a leak under the dash. The selector works in every position except vent or A/C. I'm starting to think the switch itself may be bad. Still trying to figure it out.



