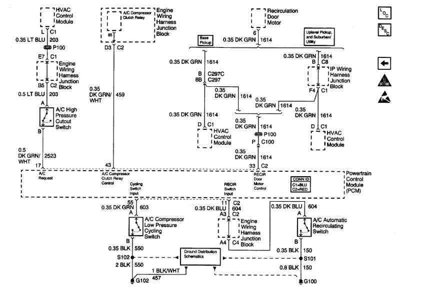
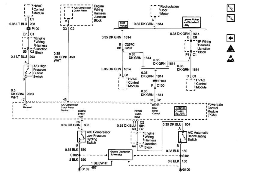
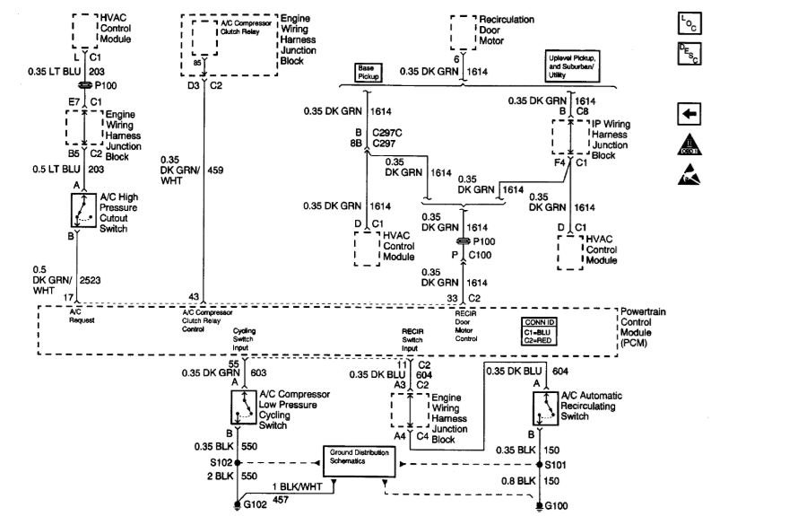
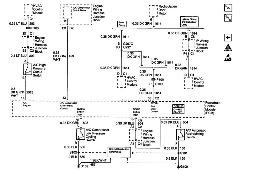
Pressure switch seems functional. If I override the fuse/switch at the PCM the A/C works fine except drains the battery when I forget to turn it off!
I tried a different climate control board and no change. This has the auto temperature climate control board with rear air. May not be related but the rear defrost button next to the A/C button is not functioning either. To search the A/C wire can you give me the diagram? Also, to check the control board out of the vehicle with another harness how would I test the switch. Awful lot of questions here. Thanks
Sunday, August 5th, 2018 AT 3:58 PM




