Auto seat belt problem

Tiny
MICHAEL JOHN
  • MEMBER
  • 1993 FORD FESTIVA
  • 250,000 MILES
Automatic seat belt's stay in drive position. Will not move forward to exit position to allow exit. Belt fuse good, replace both door push button switches. Checked both belt motors, good. Seat belt control module connector plug, and swapped with another control module (same year car) No luck. I have no wiring diagram. Any other path to check that may cause the problem? I had another Festiva that on occasion had the same problem, then worked okay.
Saturday, August 26th, 2017 AT 8:08 AM

1 Reply

Tiny
STEVE W.
  • MECHANIC
  • 15,613 POSTS
There is a TSB that might help, it deals with a bad wiring harness to the restraint motors.

A. Remove the two (2) front hinge attaching bolts, Figure 1.
B. Fold the rear seat forward.
C. Remove the two (2) hinge nuts on the rear side of the seat, Figure 2.
D. Remove the rear seat.

2. Remove the rear carpet push retainers. Carefully pull the carpeting forward to expose the parking brake cable guide and wiring harness, Figure 3.

3. Remove the attaching screws and parking brake cable guide, Figure 4.

4. Carefully inspect the harness for evidence of chafing.
5. If chafing is found, repair the harness following Ford approved repair procedures.
6. Install a 4" (101.6 mm) piece of convoluted tubing (procured locally) to protect the wiring harness in the area of the parking brake cable guide.

7. Reinstall the parking brake cable guide and attaching screws.
8. Position the carpet and install the push retainers.

9. Install the rear seat. Tighten the front and rear seat hinge attaching bolts and nuts to 28-38 lb. Ft. (38-51 N-m).

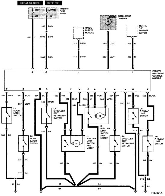
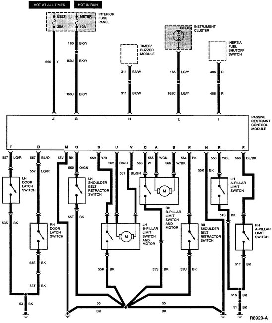
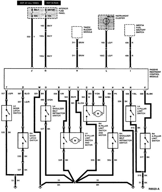
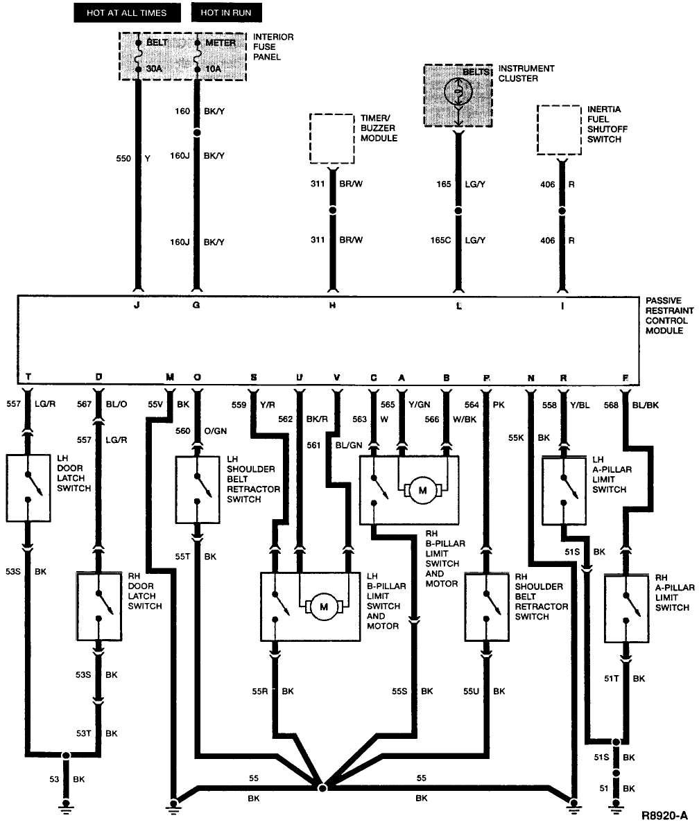
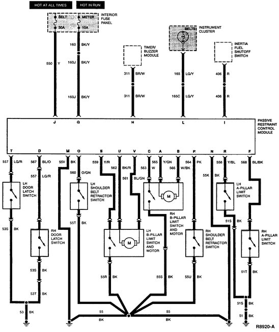
If it is not that I would verify power to the switches. Wiring diagram attached.
Was this
answer
helpful?
Yes
No
-1
Saturday, August 26th, 2017 AT 11:25 PM

Please login or register to post a reply.