Monday, August 26th, 2019 AT 2:12 PM
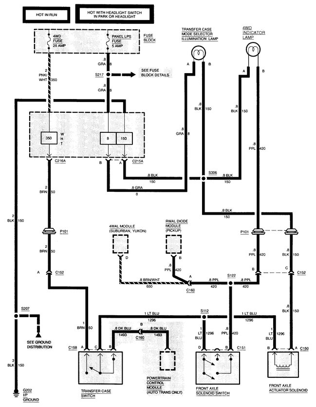
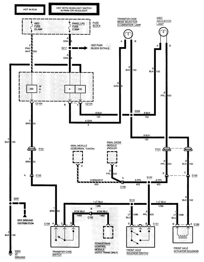
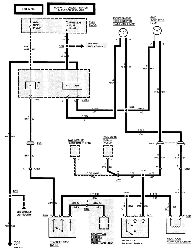
New process transfer case in it it has a 4l80e transmission. I have looked everywhere for wiring diagram for the four-wheel drive cymatics transportation everything that has to do with the four-wheel drive wiring. I have power at the blue wire at the phone actually accumulator when the four-wheel drive shifter is 4 wheel drive range. It has a transfer case out of a 1994 Silverado half ton so the transfer case sensor is a three wire sensor in a wire sensor that came out of it was only a two wire what is hooked up to blue in the brown I have no power to Brown that's accumulator it's a front axle.

