HOME
ASK A QUESTION
REPAIR GUIDES
BECOME A MEMBER
LOG IN
Login with Facebook
OR
Remember me
NOT A MEMBER?
FORGOT PASSWORD?
CONTACT US
PRIVACY POLICY
TERMS AND CONDITIONS
☰
Home
Buick
Regal
Engine Cooling
Cooling Fan
Wiring
Cooling fan wiring diagram needed
DEON AKEEM M. ROLLE
MEMBER
2012 BUICK REGAL
2.4L
4 CYL
2WD
AUTOMATIC
75,000 MILES
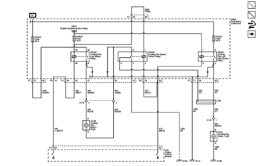
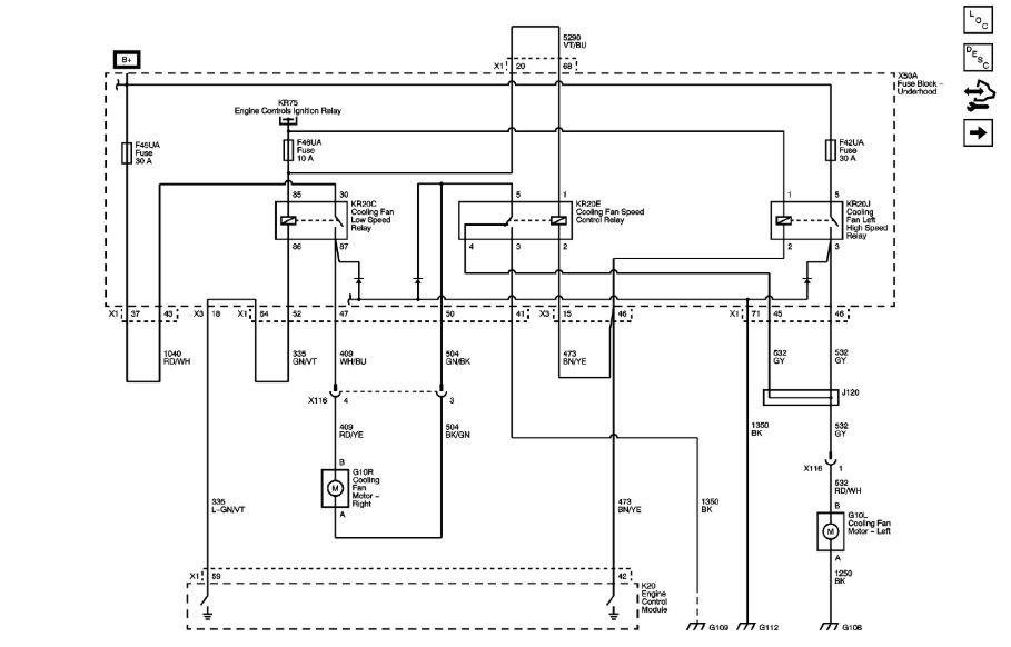
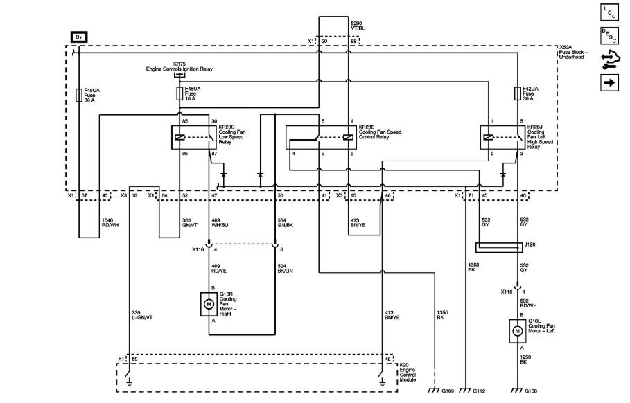
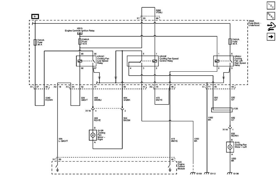
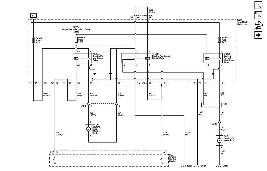
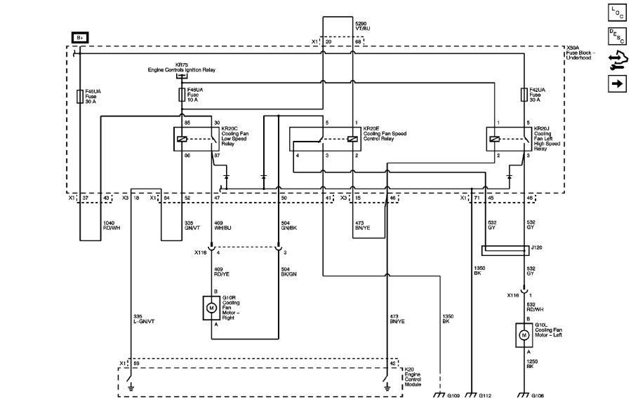
Need wiring diagrams for my my cooling fan system.
Fans do not work.
Sunday, July 29th, 2018 AT 5:22 AM
3 Replies
ASEMASTER6371
MECHANIC
52,796 POSTS
Good afternoon.
I attached a wiring diagram for you to view.
Roy
Image (Click to make bigger)
Was this
answer
helpful?
Yes
No
Sunday, July 29th, 2018 AT 1:13 PM
DEON AKEEM M. ROLLE
MEMBER
2 POSTS
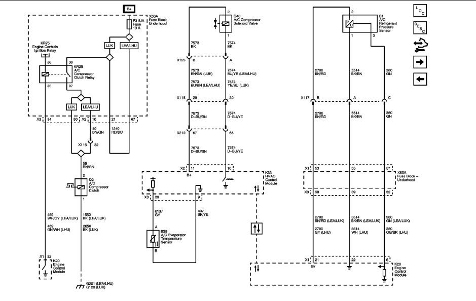
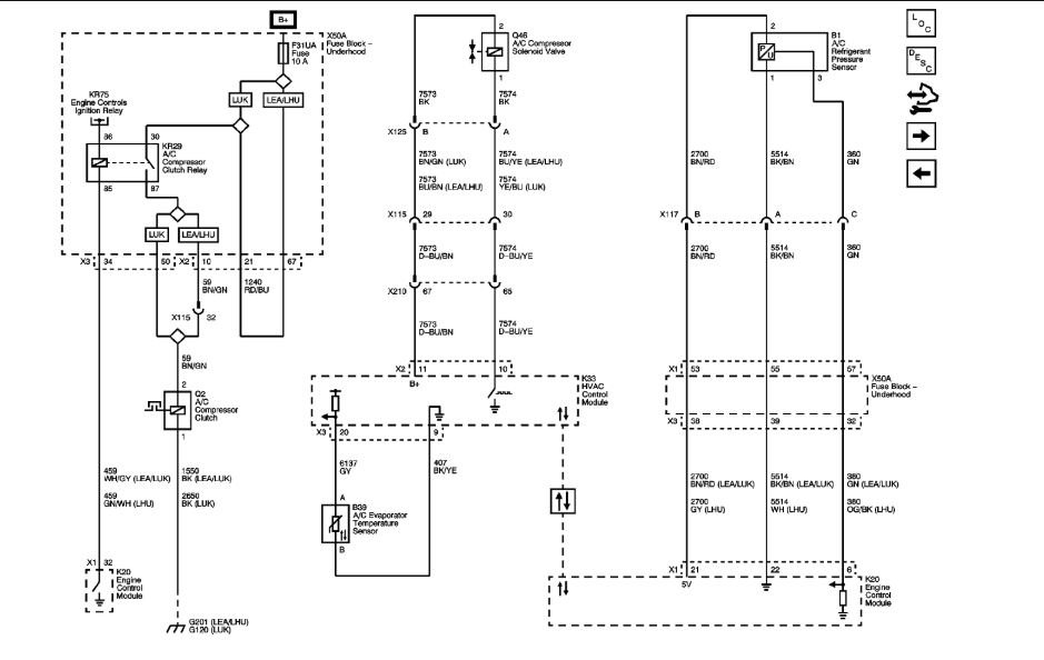
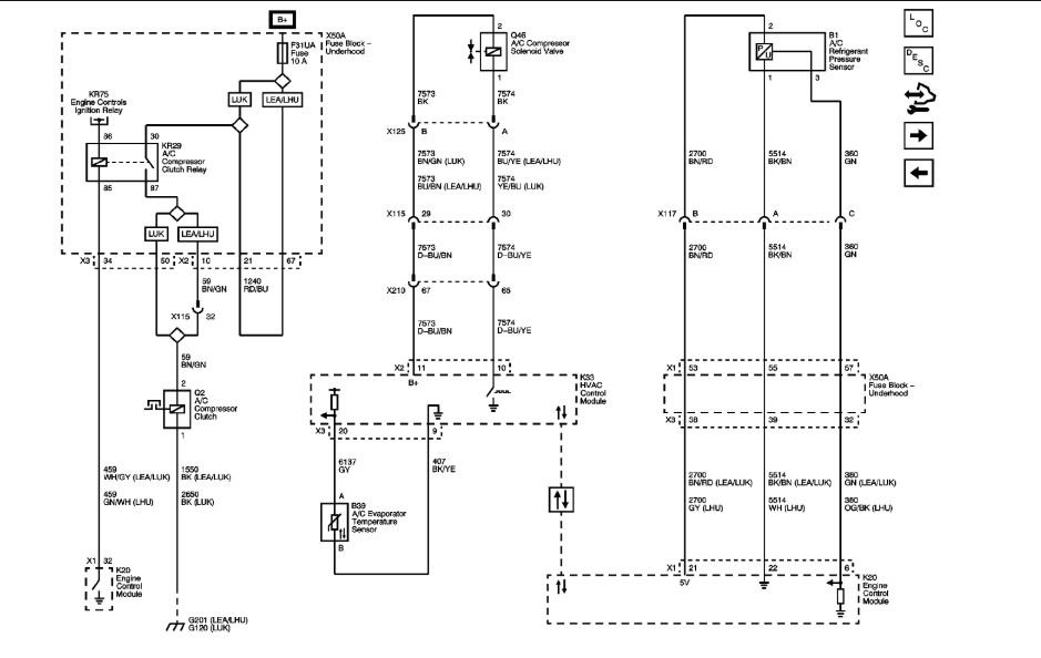
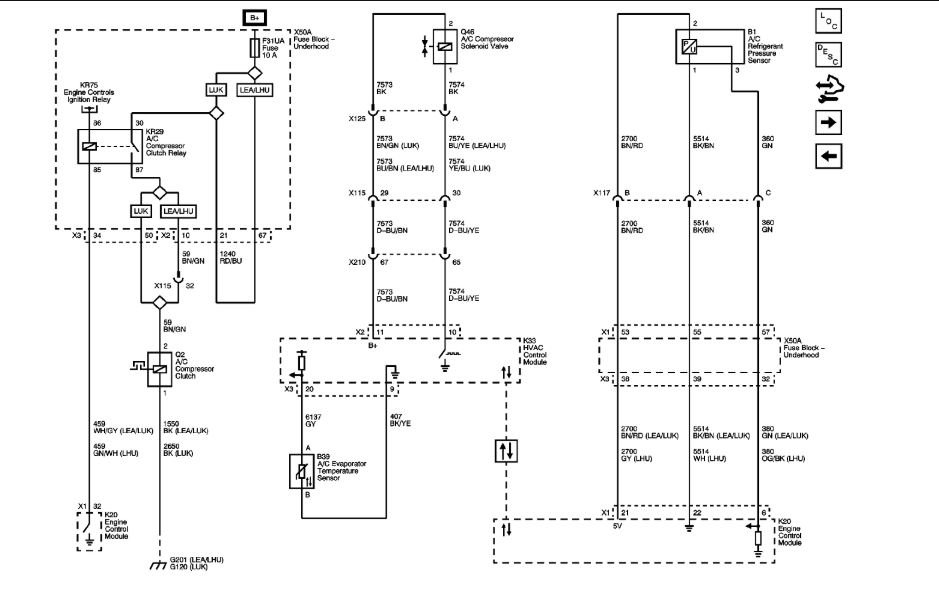
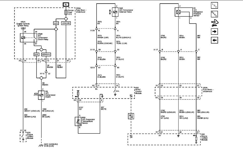
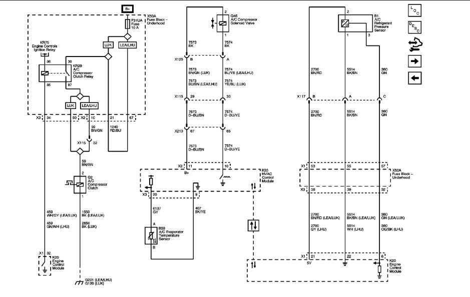
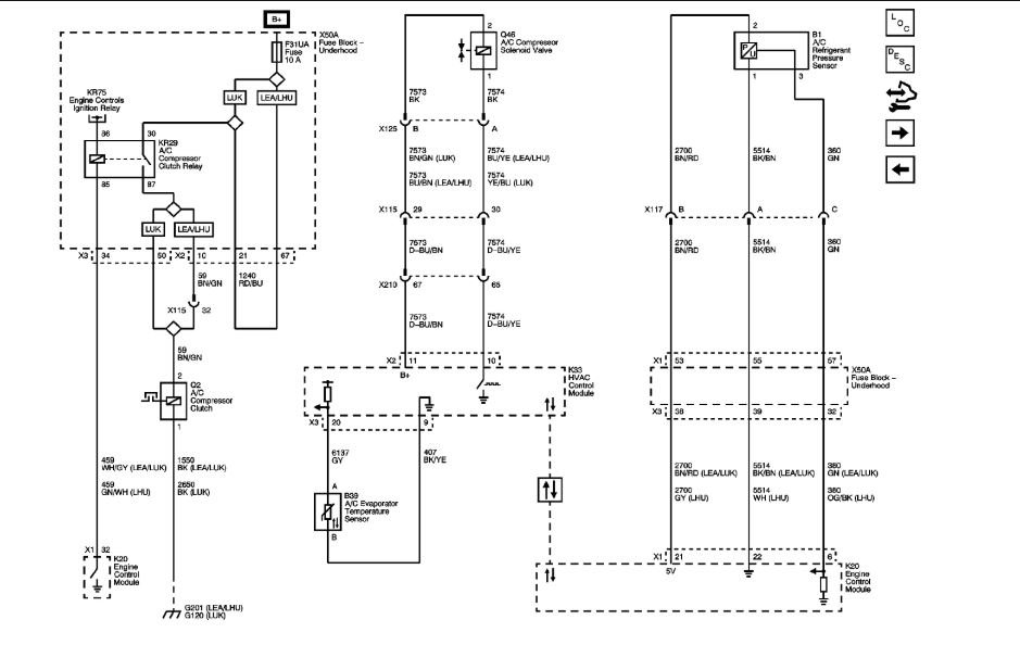
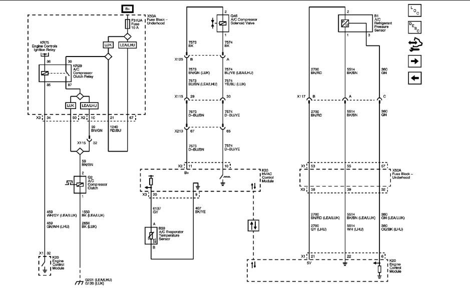
Thank you so much. Can you send me the AC clutch relay wiring diagram as well? I am trying to fix my AC.
Was this
answer
helpful?
Yes
No
Monday, July 30th, 2018 AT 3:52 AM
ASEMASTER6371
MECHANIC
52,796 POSTS
God morning.
My pleasure.
Roy
Image (Click to make bigger)
Was this
answer
helpful?
Yes
No
+1
Monday, July 30th, 2018 AT 3:55 AM
Please
login
or
register
to post a reply.
Related Cooling Fan Wiring Content
Cooling Fans Wont Run
Ok Guys, Ive Tried Everything. I Have A 94 Buick Regal, 3800. The Cooling Fans Wont Run. This Vehicle Has A High And Low Fan, I Cant Get...
Asked by
keith_88
·
10 ANSWERS
1994
BUICK REGAL
How Do I Make My Radiator Fans Come On?
They Have Stopped Working And Have Been Tested To Make Sure The Motors Are Good. The Relay Switches Are Good. Replaced Heat Sensor Switch....
Asked by
Schraggy1
·
3 ANSWERS
4 IMAGES
1996
BUICK REGAL
1999 Buick Regal Cooling Fans
They Do Not Come On At All, Even When Turning Ac On That Does Not Come On Either.I Have Checked All Fuses And Relays They Are Good.I...
Asked by
TCoB
·
12 ANSWERS
1 IMAGE
1999
BUICK REGAL
1995 Buick Regal Engine Cooling Fans
I Have A 95' Buick Regal Gs With A 3.8 V6 Engine. My Two Cooling Fans Will Not Come On. The Fans Will Work If You Pull The Fuse And Jump...
Asked by
wsboyles315
·
1 ANSWER
1995
BUICK REGAL
1993 Buick Regal Cooling Fans
I Have A 1993 Buick Regal 130.000 Miles. My Cooling Fans Will Not Kick On Even When I Put Air Cond On. The Engine Is A 3800 Very Good Motor....
Asked by
jswan4088
·
6 ANSWERS
1993
BUICK REGAL
VIEW MORE
Ask a Car Question. It's Free!
How to Use a Test Light