Tuesday, February 4th, 2014 AT 8:44 PM
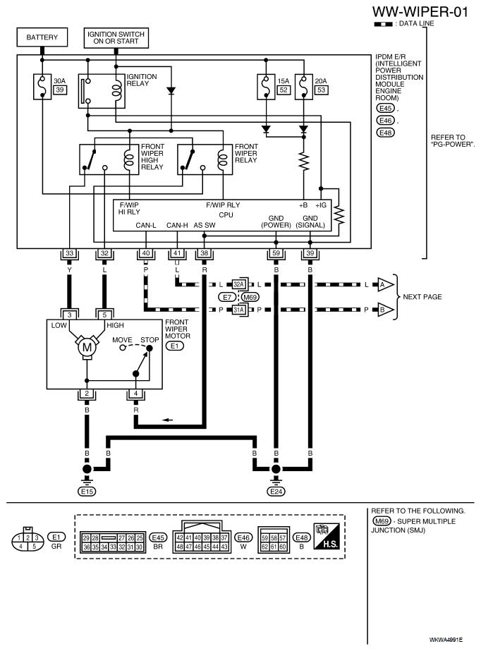
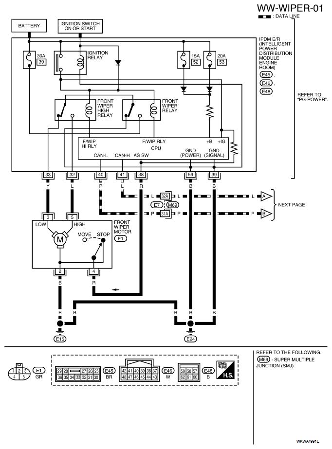
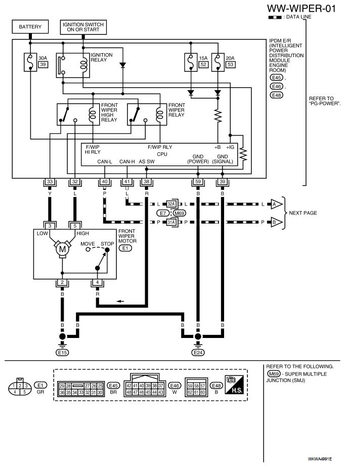
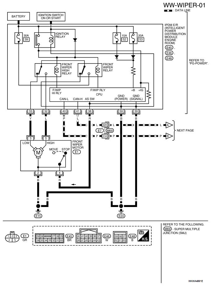
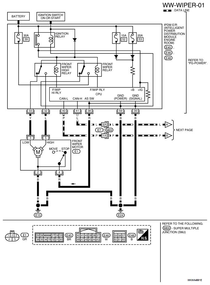
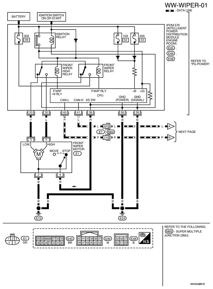
When my wipers are turned off they run and stop randomly. The only way to stop this is to turn the engine off. They run more than they are off. They go off for about 10 seconds then continue to run. The control arm has no affect on the wiper motor but it does activate the washer motor. This started the morning after the wipers were frozen to the windshield. I turned them on and they Didn't work because they were frozen so I turned them off. After work I started my car and the wiper turned on with the switch off. I have no control over the wipers! How do I fix this problem?


