Wednesday, June 27th, 2018 AT 6:28 PM
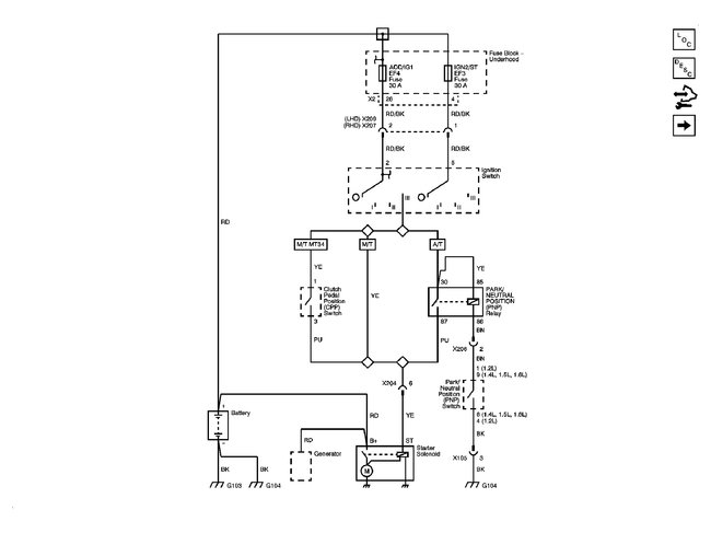
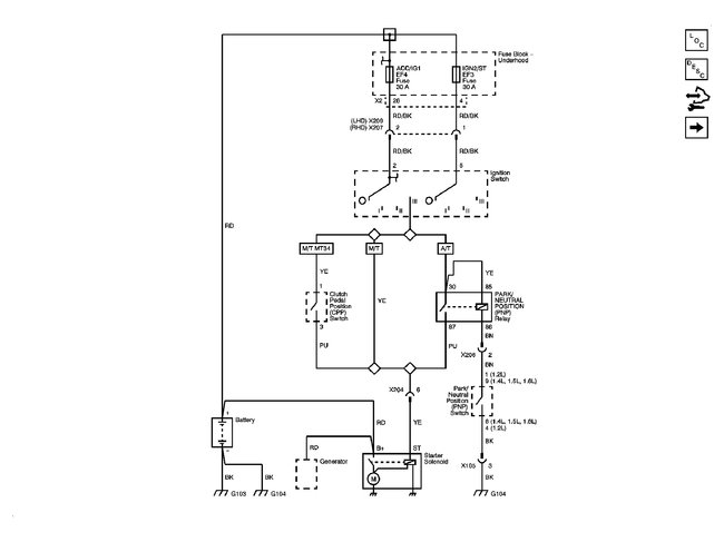
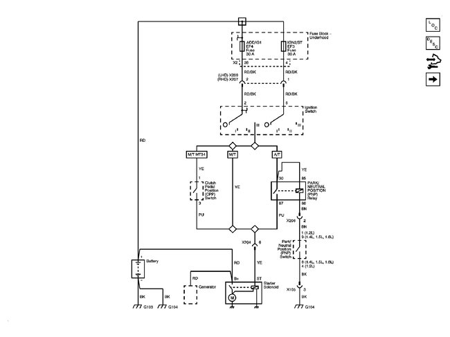
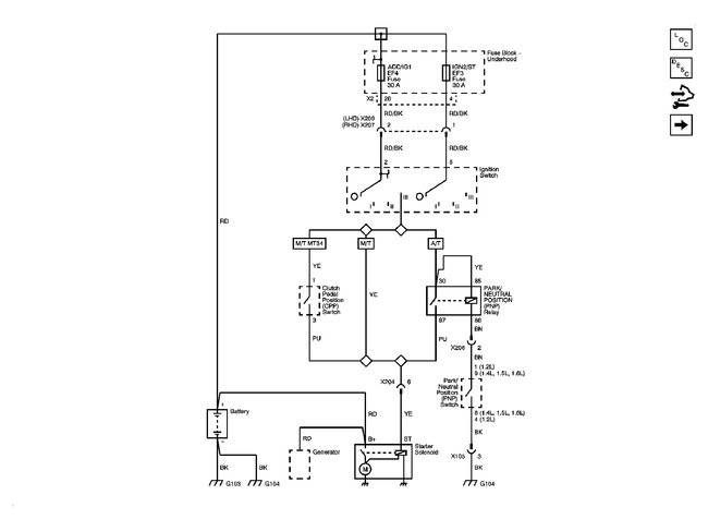
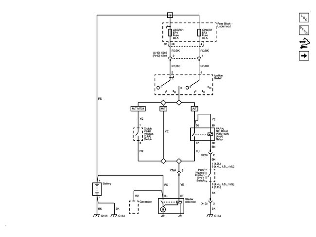
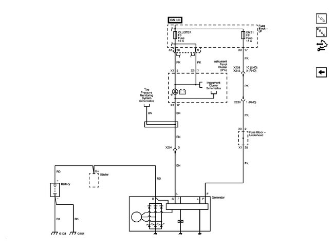
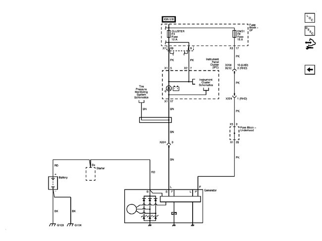
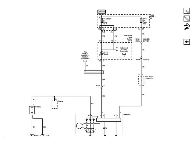
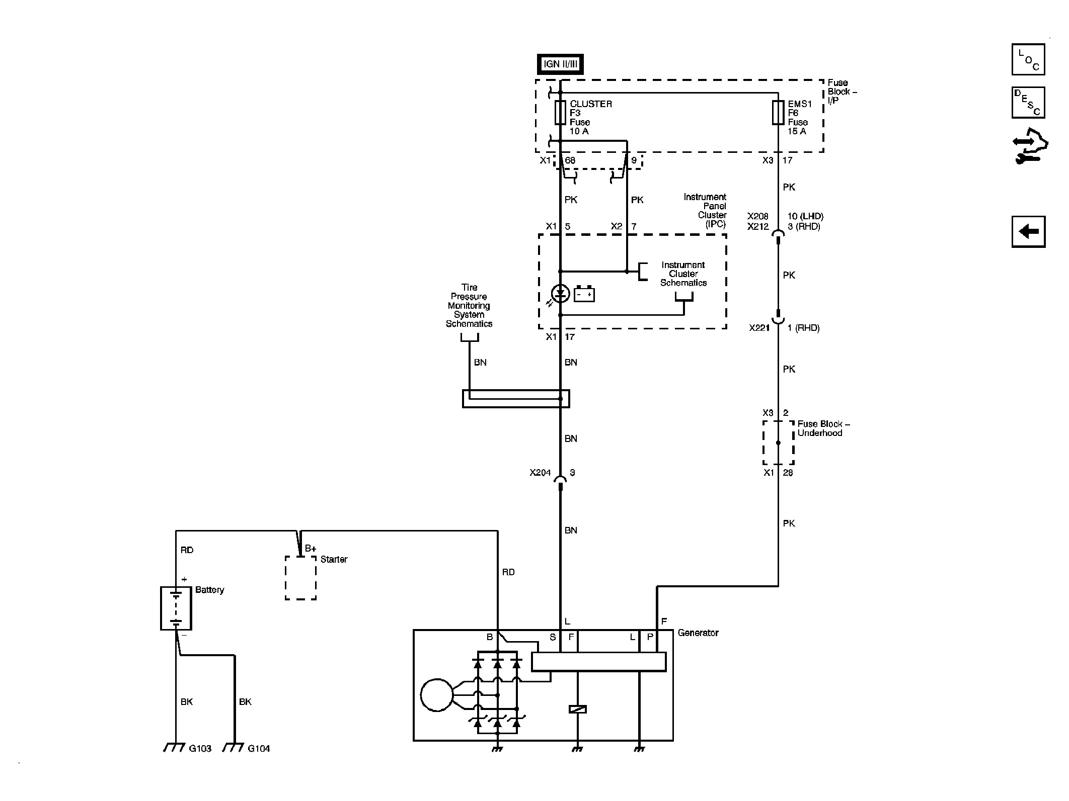
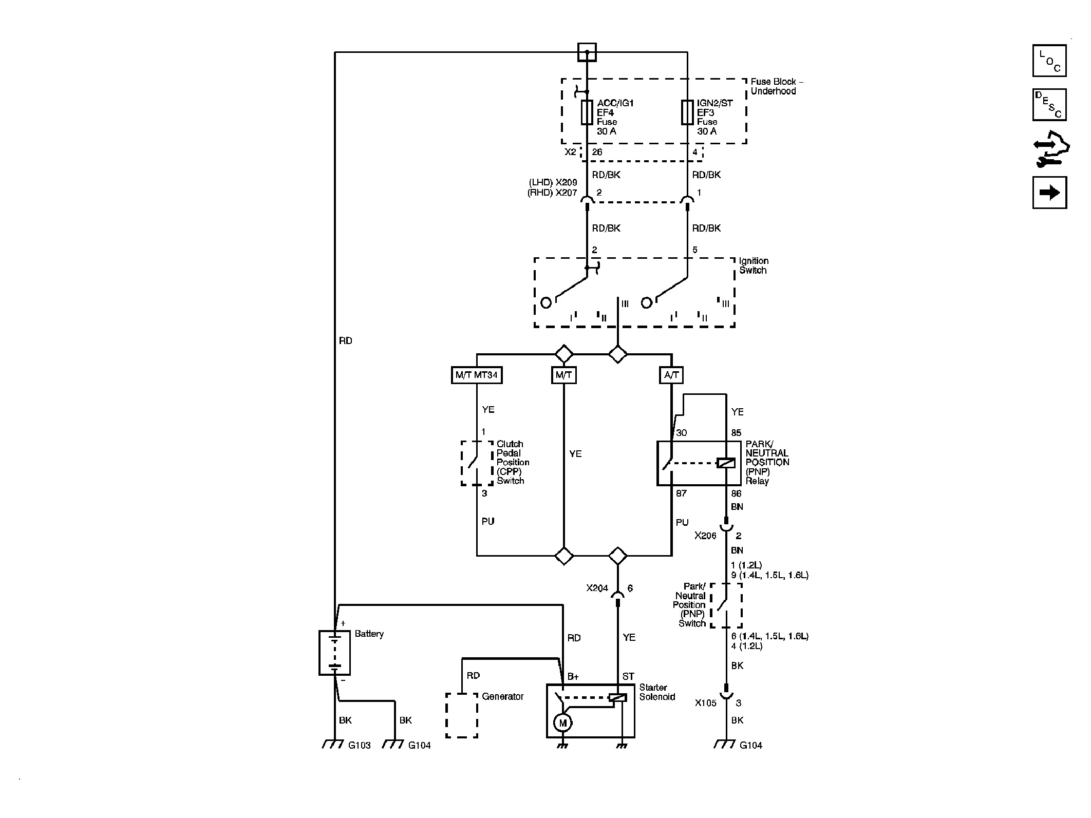
Hello, car was stalling intermittently. Ultimately did not start anymore. Battery is brand new, battery has been tested at two shops, starter was removed and tested at two shops, works perfectly, starter relay was replaced with a brand new one. Car will still not crank, turnover. Only thing I could think of is the crankshaft sensor as suggested by a friend. I had a Land Rover ten years ago with similar issue, car would not crank, starter would not turn whatsoever, and it up being crankshaft sensor. I know my car has one, could this be the culprit of the car not turning, cranking? Again, the battery is perfect, fully charged, starter is perfectly working, brand new starter relay. And where is this part located? Is it near the two dipsticks on the right front of the engine? Or is it in the rear? Or is it on the left-hand side near the AC compressor? Your help would be greatly appreciated. :-)



