Headlights do not work when I turn them on, they sometimes flicker?

Tiny
VSSOUTLET
  • MEMBER
  • 2008 JEEP LIBERTY
  • 6 CYL
  • 4WD
  • AUTOMATIC
  • 90,000 MILES
When I turn them on, they sometimes flicker but it's not consistent and they never stay on. I cannot find a fuse or relay that controls the headlights. What should I do?
Thursday, August 22nd, 2019 AT 3:27 PM

1 Reply

Tiny
KASEKENNY
  • MECHANIC
  • 18,907 POSTS
Hi,

The fact that both headlamps are doing it means it is most likely not a wiring issue but a control issue. If I were going to suspect a component it is going to be the TIPM. We have seen quite a few issues over intermittent issues caused by the TIPM.

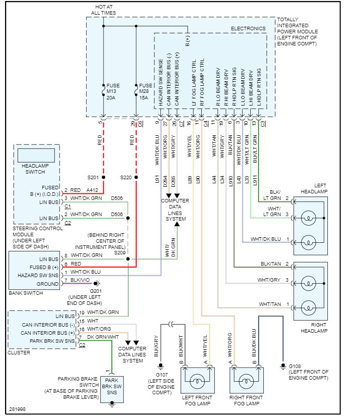
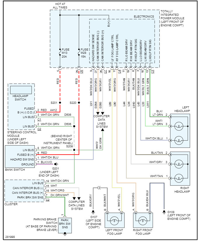
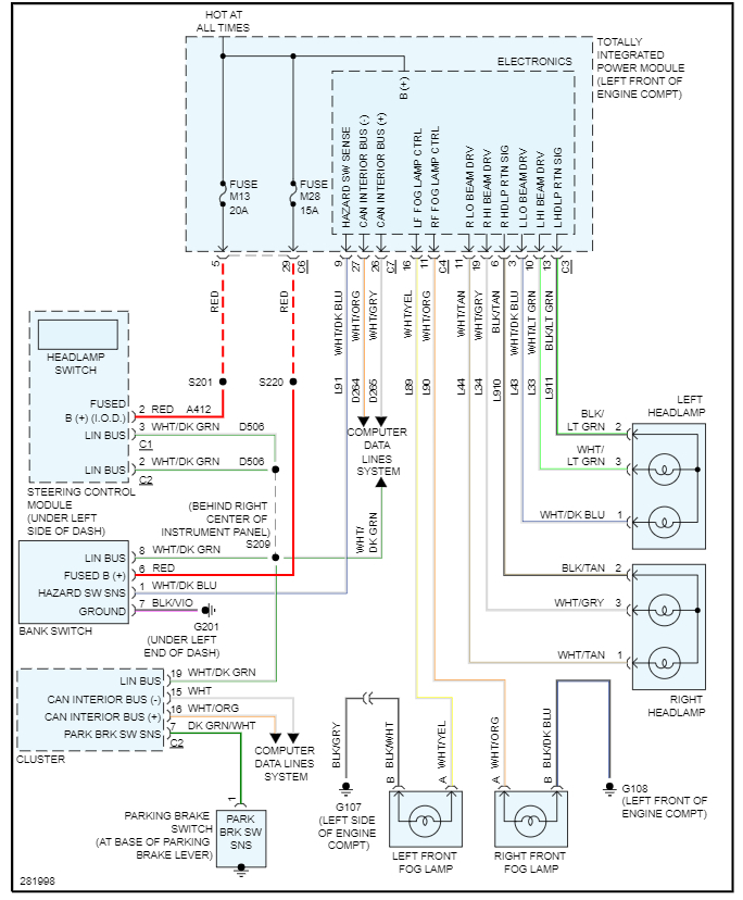
Here is a wiring diagram. The way to figure it out, is when they are acting up, start testing power at the headlamps and trace it backwards in the system until you find power.

I have also included how to change the TIPM out which is easy because is self learns. Check out the images (Below). Please let us know if you need anything else to get the problem fixed.
Was this
answer
helpful?
Yes
No
Thursday, August 22nd, 2019 AT 4:56 PM

Please login or register to post a reply.