Saturday, February 5th, 2011 AT 5:33 PM
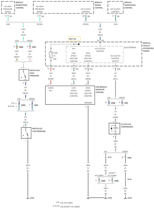
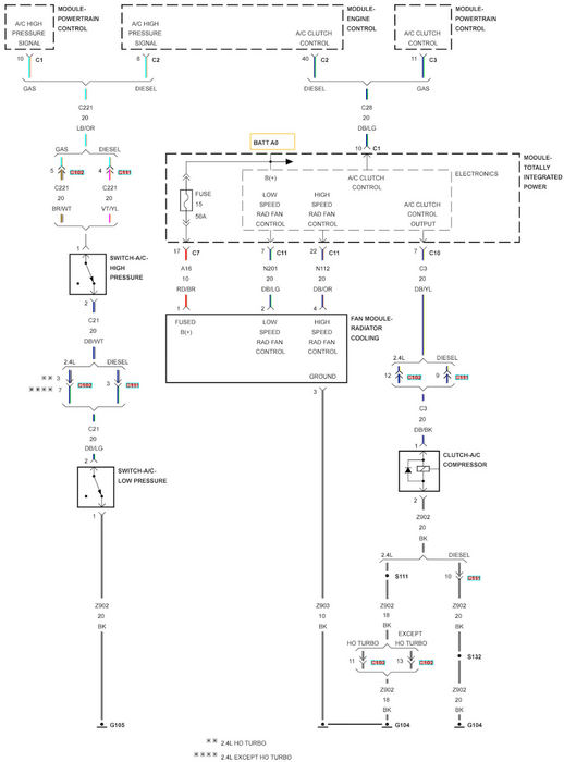
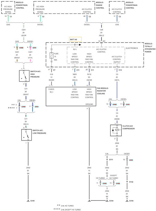
Occasionally the low speed radiator cooling fan stays on after I shut off the car. I have to remove the fuse in order to not drain the battery. Anyone have a wiring diagram for the fan? Where is the low speed relay located? Thanks for the help.
