4WD not engaging

Tiny
CHIEF67
  • MEMBER
  • 2007 NISSAN XTERRA
  • 6 CYL
  • 4WD
  • AUTOMATIC
  • 80,543 MILES
I have a nissan exterra 2007 the 4 wd does not engage when u look at the indicator on the dash the front 2 wheels are flashing
Wednesday, December 15th, 2010 AT 2:57 PM

9 Replies

Tiny
KHLOW2008
  • MECHANIC
  • 41,814 POSTS
An error has been detected by the transfer system control unit.

4WD SHIFT INDICATOR LAMP REPEATS FLASHING
SYMPTOM:
4WD shift indicator lamp keeps flashing.

DIAGNOSTIC PROCEDURE

1. CONFIRM THE SYMPTOM

a. Set 4WD shift switch to "2WD".

B. Move vehicle forward and backward, or drive straight increasing or decreasing under 20 km/h (12 MPH).

Does 4WD shift indicator lamp keep flashing?

Yes: GO TO 2.
NO: Inspection End.

2. CHECK SYSTEM FOR WAIT DETECTION SWITCH

a. Perform trouble diagnosis for wait detection switch system.
OK or NG

OK: GO TO 3.
NG: Repair or replace damaged parts.

3. CHECK SYSTEM FOR 4LO SWITCH

Perform trouble diagnosis for 4LO switch system.
OK or NG

OK: GO TO 4.
NG: Repair or replace damaged parts.

4. SYMPTOM CHECK

check again.
OK or NG

OK: Inspection End.
NG: GO TO 5.

5. CHECK TRANSFER CONTROL UNIT

Check transfer control unit input/output signal.
OK or NG

OK: GO TO 6.
NG: Check transfer control unit pin terminals for damage or loose connection with harness connector. If any items are damaged, repair or replace damaged parts.

6. CHECK TRANSFER INNER PARTS

a. Disassemble transfer assembly.

B. Check transfer inner parts.
OK or NG

OK: Inspection End.
NG: Repair or replace damaged parts.
Was this
answer
helpful?
Yes
No
-3
Tuesday, December 21st, 2010 AT 2:55 PM
Tiny
MILLHOUSER
  • MEMBER
  • 1 POST
  • 2005 NISSAN XTERRA
  • 105,000 MILES
2005 Xterra 105,000 4x4

question 1:
While im driving at any cruising speed the truck would run fine, the second there was any incline it would sputter/shake. Now it does it at any cruising speed regardless if the street is inclined or level.

Question 2: After the check engine light came on from what I thought was a result of question 1, I took it in and they said a catylitic converter was bad so I paid to have it replaced. Now my cruise control does not work. And it still sputter/shakes constantly when cruising.

(MOST IMPORTANT)question 3:
I woke up, drove my truck to work, parked it and when I was leaving got in turned the key, battery turned on. Radio, lights, power windows everything. Turned the key and nothing. No sound no anything. Got a jump from a buddy, still nothing. Switched out the battery from another nissan Xterra. Still nothing. Im fricken lost on this. Called the dealership and asked if it could be the anti theft system locked me out and they said that it would still turn over if that was the case and they have no idea either. Please help.
Was this
answer
helpful?
Yes
No
Monday, January 6th, 2020 AT 4:27 PM (Merged)
Tiny
HMAC300
  • MECHANIC
  • 48,601 POSTS
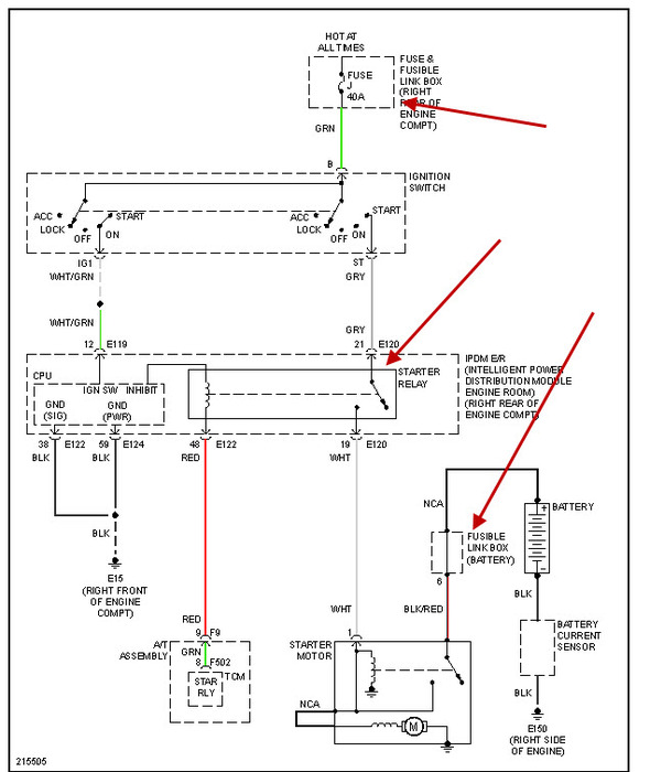
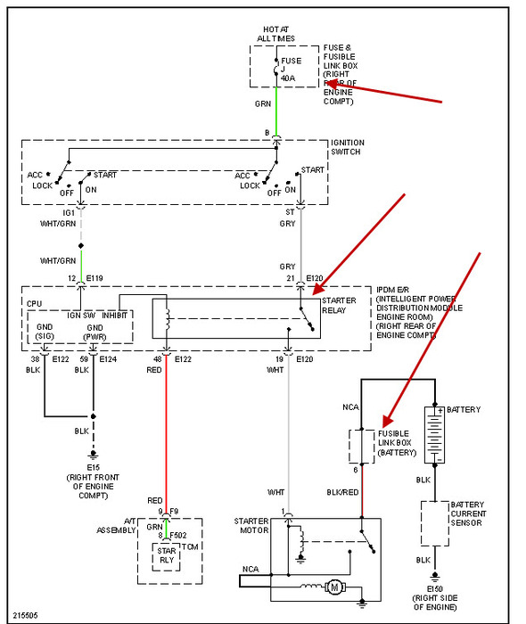
For question 3 check the 3 things I have in arrowsthey are fusible links and can burn up causing your problem. Also check the relay. I am assuming this is an automatic. For ques2 check your fuel pressure it should be 51 psi at idle or close to it with the key on. If you get it to turn over and start then check it.
Was this
answer
helpful?
Yes
No
Monday, January 6th, 2020 AT 4:27 PM (Merged)
Tiny
HMAC300
  • MECHANIC
  • 48,601 POSTS
Forgot to put pic in
Was this
answer
helpful?
Yes
No
Monday, January 6th, 2020 AT 4:27 PM (Merged)
Tiny
CORY12345
  • MEMBER
  • 1 POST
  • 2005 NISSAN XTERRA
  • 4.0L
  • V6
  • AUTOMATIC
  • 200,000 MILES
My service engine light just came on and so did my slip indicator light just after I had a over hearing problem. I fixed the thermostat and now all the lights came on what is the problem I am stranded :-(
Was this
answer
helpful?
Yes
No
Monday, January 6th, 2020 AT 4:27 PM (Merged)
Tiny
SATURNTECH9
  • MECHANIC
  • 30,869 POSTS
So what are the exact code numbers you have not code descriptions?
Was this
answer
helpful?
Yes
No
Monday, January 6th, 2020 AT 4:27 PM (Merged)
Tiny
MIDASGEORGE
  • MEMBER
  • 4 POSTS
When ever you run an Xterra hot it will set a code(turn on the check engine light) I can't remember the exact P#### but it will be defined as coolant temp overheating or something to that effect. Take it somewhere and have them hook up a scanner and pull the codes. If that is the only code then you can erase the codes to turn off the check engine light. If there are other codes then even if you erase them the light will come back on as the other codes set as you drive it. Make the necessary repairs to correct the other codes, once that is don't the mechanic should erase them before he/she goes on the test drive. If the light stays out then it is fixed if it comes back on the mechanic goofed up somewhere or all the problems causing the code to set wasn't fixed at that time. Anyway just erase the codes and that should do it.
Was this
answer
helpful?
Yes
No
Monday, January 6th, 2020 AT 4:27 PM (Merged)
Tiny
2CP-ARCHIVES
  • MEMBER
  • 4,540 POSTS
  • 2005 NISSAN XTERRA
  • 100 MILES
We have a 2005 Xterra that the transfer case went out on. Replaced it with a used unit, and it wouldn't shift into 4wd due to low voltage at the shift motor. Replaced the motor and the electronics and it still has low voltage. We are assuming the issue has been there and that the unit probably didn't shift out of 4wd at some point and caused the transfer case failure. Even Nissan Dealer couldn't find a solution.

Have you ever heard of this?
Was this
answer
helpful?
Yes
No
+1
Monday, January 6th, 2020 AT 4:27 PM (Merged)
Tiny
JACOBANDNICKOLAS
  • MECHANIC
  • 110,192 POSTS
The only thing you can do is trace the wiring back to see where the power is lost. Actually, start at the switch to see if it is bad. I have seen weak switches that can no longer handle the voltage and break down when put under a load.
Was this
answer
helpful?
Yes
No
Monday, January 6th, 2020 AT 4:27 PM (Merged)

Please login or register to post a reply.