Saturday, July 21st, 2012 AT 4:48 PM
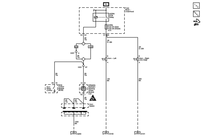
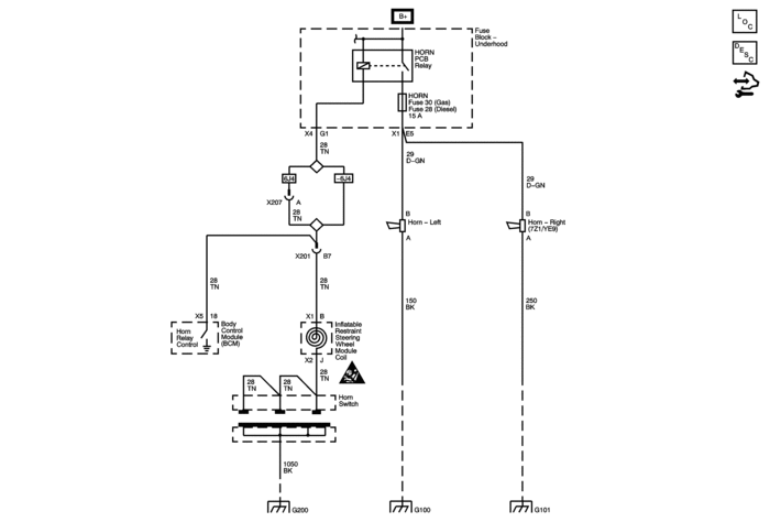
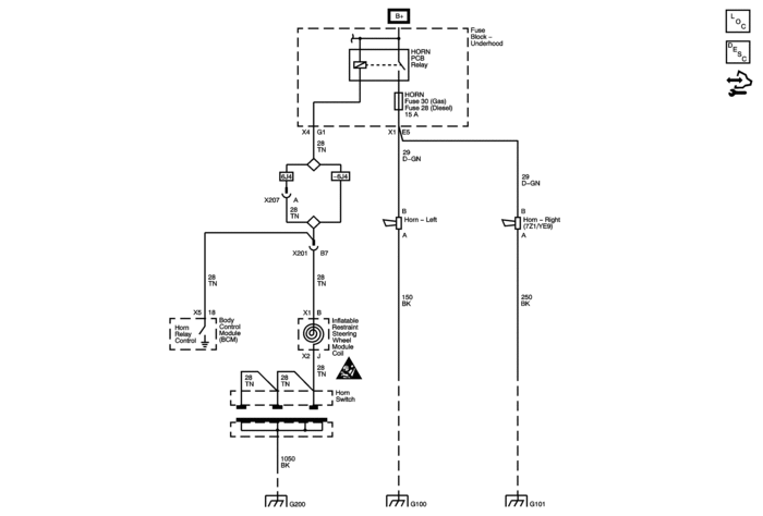
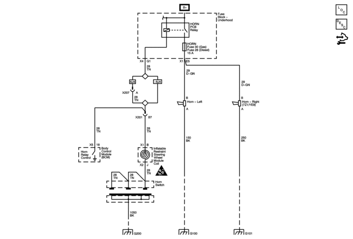
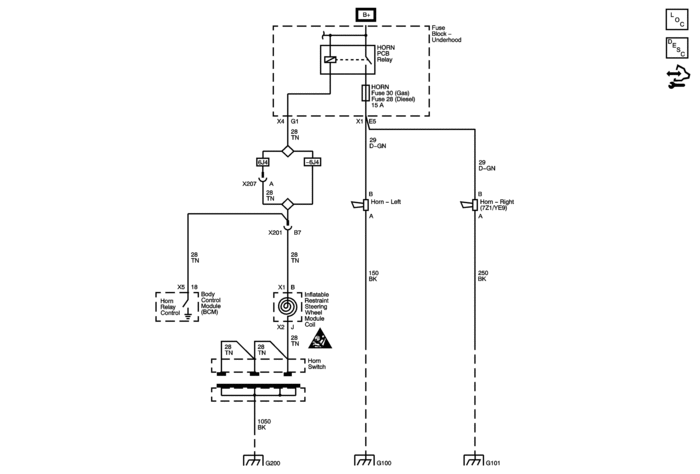
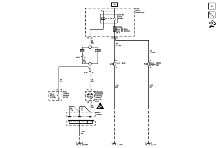
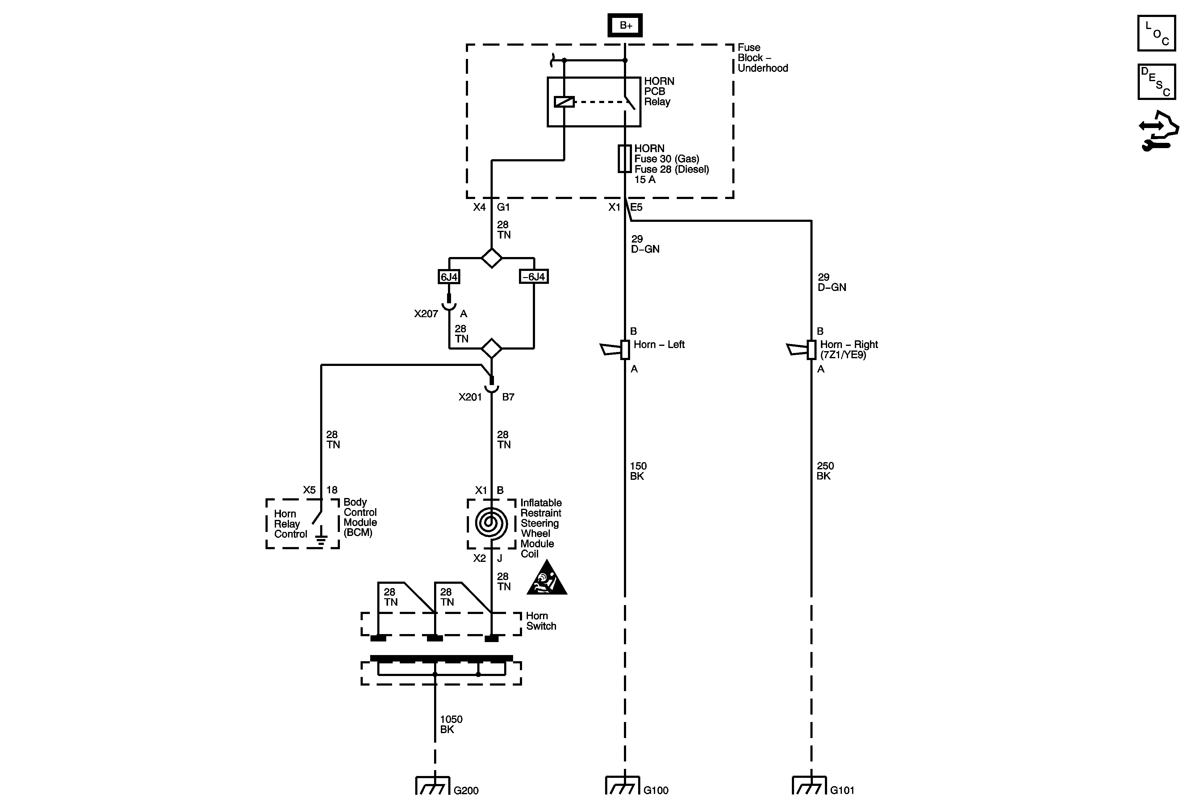
My 2007 Sierra Cassic WT horn died. Started out as an intermittent problem, occassionaly it would be a weak sound, then ultimately stopped completely. The horn relay was verified good by the fact that I can hear it actuate and that I pulled the 15A horn fuse in the underhood fuse block and measured the B+ voltage coming on and off when the horn switch is pushed. This only leaves the path from the other side of the fuse through the connector on the bottom of the fuse block then to the horns then path to ground. I took my best guess on the pin on the connector under the fuse block and jumped 12V to it, and still nothing. The horns are EXTREMELY hard to get to, so I can't jump 12V directly to the horns. Since both horns are dead and they each have independant gound paths, I think the problem is between the fuse block and horn, but I still can't nail it down. Thanks for any help.

