Gas gauge works backwards

Tiny
DAN ANSELLO
  • MEMBER
  • 2007 CHEVROLET IMPALA
  • 6 CYL
  • 2WD
  • AUTOMATIC
  • 135,000 MILES
Have a 2007 impala and changed fuel pump now gas gauge works in reverse how to repair
Saturday, January 8th, 2011 AT 6:36 PM

13 Replies

Tiny
WRENCHTECH
  • MECHANIC
  • 20,761 POSTS
Has someone worked on the pump or related things recently? How did this start?
Was this
answer
helpful?
Yes
No
Saturday, January 8th, 2011 AT 6:55 PM
Tiny
DAN ANSELLO
  • MEMBER
  • 3 POSTS
Just had car in shop and they changed fuel pump
Was this
answer
helpful?
Yes
No
+1
Saturday, January 8th, 2011 AT 7:08 PM
Tiny
WRENCHTECH
  • MECHANIC
  • 20,761 POSTS
There is your problem. It sounds like they either used the wrong parts or installed them wrong.
Was this
answer
helpful?
Yes
No
Saturday, January 8th, 2011 AT 7:11 PM
Tiny
DAN ANSELLO
  • MEMBER
  • 3 POSTS
How do I find out if they used wrong parts or installed wrong
Was this
answer
helpful?
Yes
No
Saturday, January 8th, 2011 AT 7:16 PM
Tiny
WRENCHTECH
  • MECHANIC
  • 20,761 POSTS
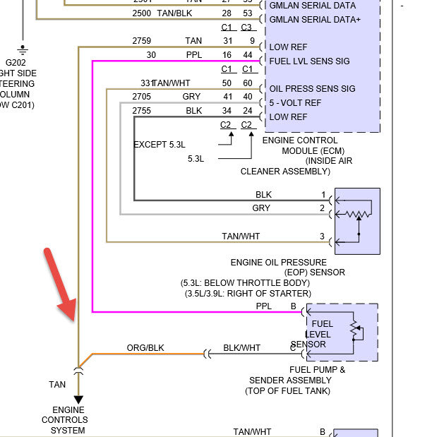
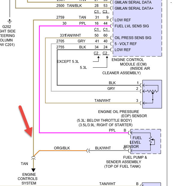
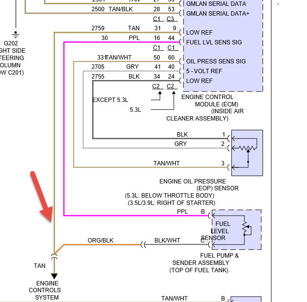
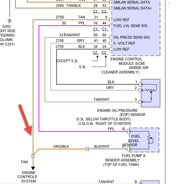
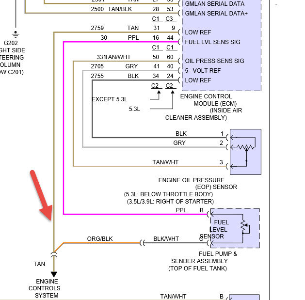
By pulling the fuel tank and fuel pump back out and inspecting it. Some of these pump units come without the sender, which has to be swapped from the old tank unit to the new one. If they somehow wired it wrong or installed it upside down this would cause what you have

See the picture below of the tank unit
Was this
answer
helpful?
Yes
No
-1
Saturday, January 8th, 2011 AT 7:18 PM
Tiny
MICHAEL1956
  • MEMBER
  • 1 POST
  • 2007 CHEVROLET IMPALA
  • 3.5L
  • V6
  • FWD
  • AUTOMATIC
  • 158,000 MILES
After installing a new fuel pump assembly gas gauge reads backwards.
Gas gauge was working before installing fuel pump.
Was this
answer
helpful?
Yes
No
Friday, December 28th, 2018 AT 10:38 AM (Merged)
Tiny
HMAC300
  • MECHANIC
  • 48,601 POSTS
Check to see if wires going to sender are hooked up correctly. The ones inside the tank unfortunately arrow points to tan wire which goes to gauge purple goes to PCM.
Was this
answer
helpful?
Yes
No
Friday, December 28th, 2018 AT 10:38 AM (Merged)
Tiny
KICKNCOUNTRY
  • MEMBER
  • 2 POSTS
  • 2007 CHEVROLET IMPALA
  • 6 CYL
  • FWD
  • AUTOMATIC
  • 61,000 MILES
I have a 2007 Impala that does not give me a correct reading on the fuel guage. I can fill it up and 5 minutes later the low fuel lsign on the dash comes on. Any suggestions on what it might be? Is it the float or a sending unit that might be bad? HELP!
Was this
answer
helpful?
Yes
No
Friday, December 28th, 2018 AT 10:38 AM (Merged)
Tiny
RHALL77
  • MECHANIC
  • 3,361 POSTS
Most likely caused by the fuel level sensor. Is it still under warranty being its a 2007
Was this
answer
helpful?
Yes
No
Friday, December 28th, 2018 AT 10:38 AM (Merged)
Tiny
GENE3
  • MEMBER
  • 1 POST
  • 2000 CHEVROLET IMPALA
  • 6 CYL
  • FWD
  • AUTOMATIC
  • 271,000 MILES
My gas gauge goes all over the place no matter how much gas is in the tank
Was this
answer
helpful?
Yes
No
Friday, December 28th, 2018 AT 10:38 AM (Merged)
Tiny
RHALL77
  • MECHANIC
  • 3,361 POSTS
The fuel level sender is bad in the tank and needs to be replaced.
Was this
answer
helpful?
Yes
No
Friday, December 28th, 2018 AT 10:38 AM (Merged)
Tiny
HDPOSE
  • MEMBER
  • 1 POST
  • 2004 CHEVROLET IMPALA
Engine Performance problem
2004 Chevy Impala 6 cyl Front Wheel Drive Automatic

I recently had my 2004 Impala SS in for various GM service items. The car as 70,000 Km on it.

As my wife drives it she notice or thought she was getting better gas mileage as the fuel gauge wasn't moving. After about 400 KM it suddently moved near the empty position. This has continued during the last 3 fill-ups.
Was this
answer
helpful?
Yes
No
Friday, December 28th, 2018 AT 10:39 AM (Merged)
Tiny
BLACKOP555
  • MECHANIC
  • 10,386 POSTS
There may be a dead spot in the fuel level sending unit in the tank, would have that checked out first.
Was this
answer
helpful?
Yes
No
Friday, December 28th, 2018 AT 10:39 AM (Merged)

Please login or register to post a reply.