Diagram needed for door sensor wiring

Tiny
ROYGOSSETT
  • MEMBER
  • 2007 BUICK LUCERNE
  • 6 CYL
  • 2WD
  • AUTOMATIC
  • 33,000 MILES
Where can I obtain a wiring diagram for this vehicle which shows the "door open" sensors and wiring for them?
Friday, March 29th, 2013 AT 1:24 AM

5 Replies

Tiny
CADIEMAN
  • MECHANIC
  • 3,544 POSTS
The sensors are mounted to the door lock assembly. When you close the door and the lock assembly locks the door closed the lock switch goes open turning the light off. A lot of times people get in that with Slim Jims and they break this switch off. A lot of times you can shake the door back and forth real fast and you can hear it rattling. You will need to remove the lock assembly and all of the linkages to it to replace this switch.
Was this
answer
helpful?
Yes
No
Friday, March 29th, 2013 AT 1:42 AM
Tiny
JACOBANDNICKOLAS
  • MECHANIC
  • 110,192 POSTS
Hi,

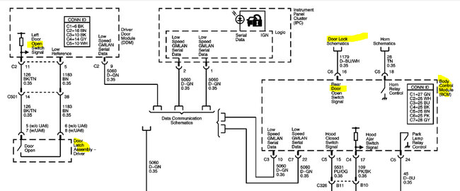
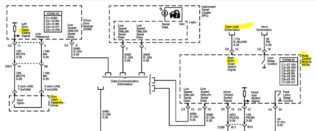
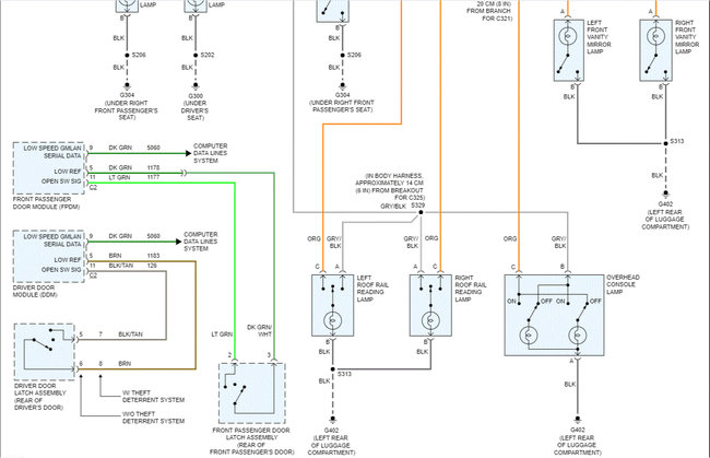
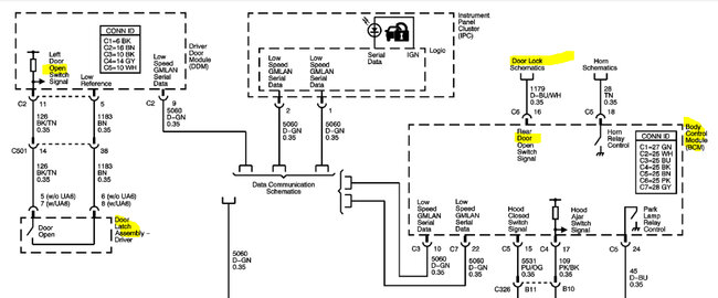
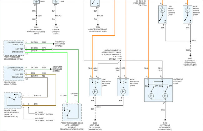
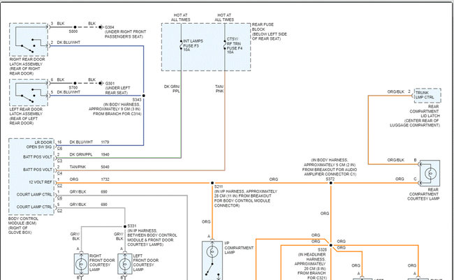
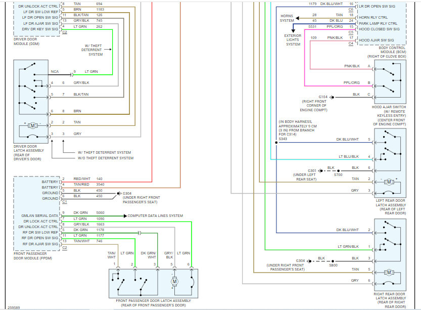
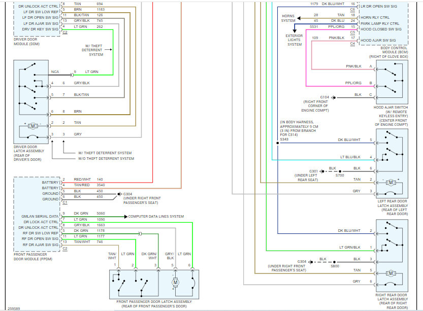
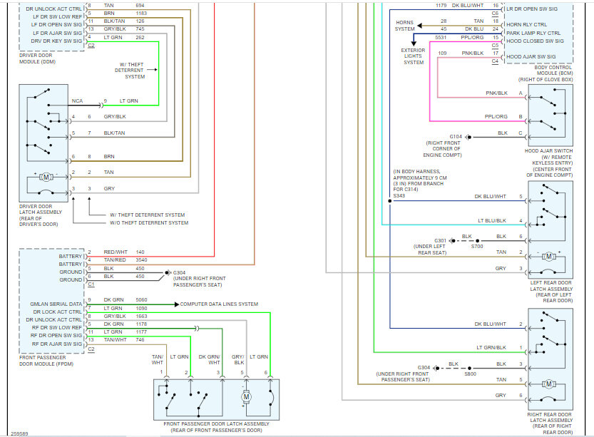
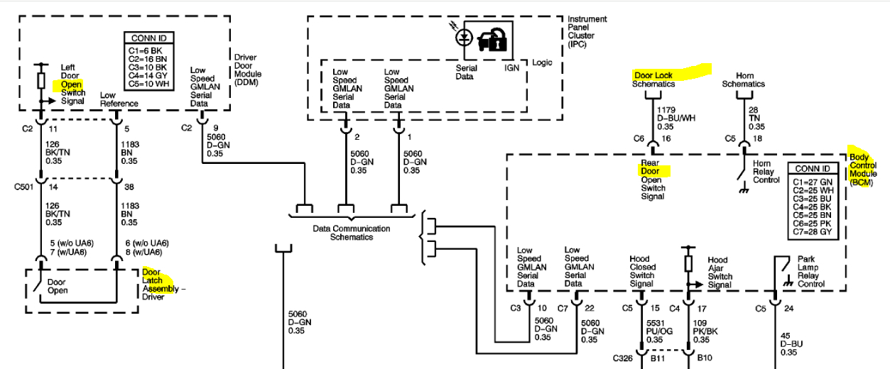
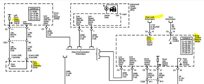
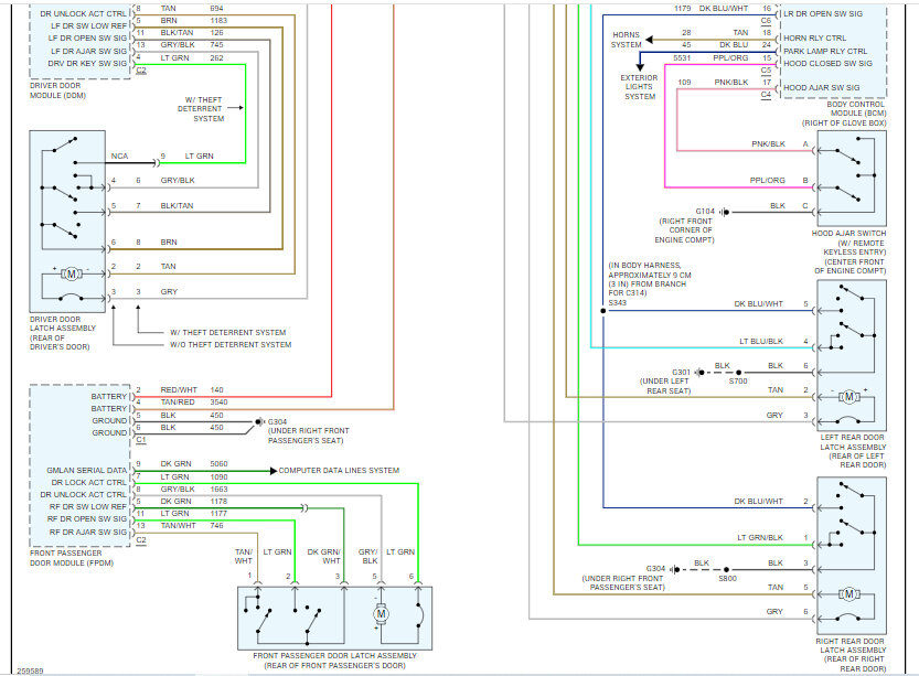
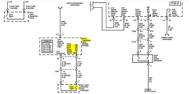
The first two pics below are the wiring schematic you are looking for. They includes the door sensors and related wiring. I had to cut the schematic in half to make it readable, but I did overlap them so they are easier to follow.

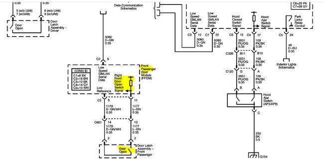
I'm not sure what is happening, so I am also including a flow chart related to different failures with this circuit. The flow chart is listed in the two remaining pics.

Let me know if this helps and what you find. If you have additional questions, feel free to ask.

Take care,
Joe
Was this
answer
helpful?
Yes
No
+1
Friday, April 24th, 2020 AT 8:47 PM
Tiny
AMIT AFLALO
  • MEMBER
  • 4 POSTS
Hi Joe, I am having the same problem. The rear right door is indicated as open, and the light does not turn off. Can you send more pages of the schematics in order to understand better the wiring?
Was this
answer
helpful?
Yes
No
Saturday, February 24th, 2024 AT 1:47 PM
Tiny
JACOBANDNICKOLAS
  • MECHANIC
  • 110,192 POSTS
Hi,

I would be happy to. Is your vehicle the same year, make and model? Also, is there something specific you are looking for as far as the wiring?

Let me know.

Joe
Was this
answer
helpful?
Yes
No
Saturday, February 24th, 2024 AT 7:53 PM
Tiny
JACOBANDNICKOLAS
  • MECHANIC
  • 110,192 POSTS
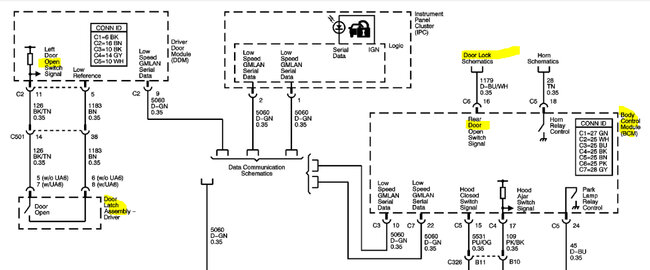
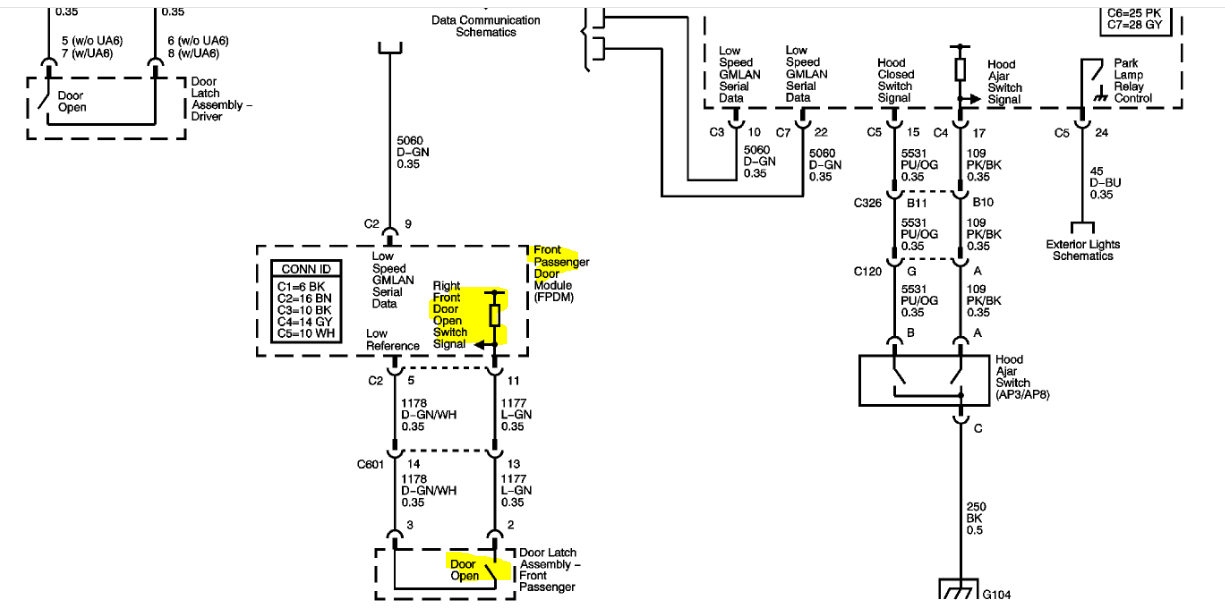
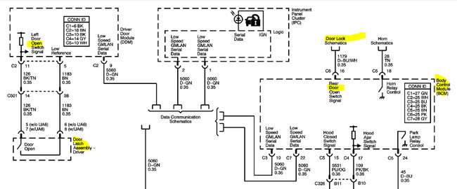
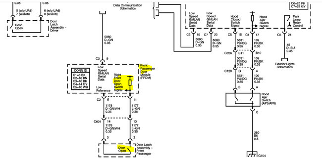
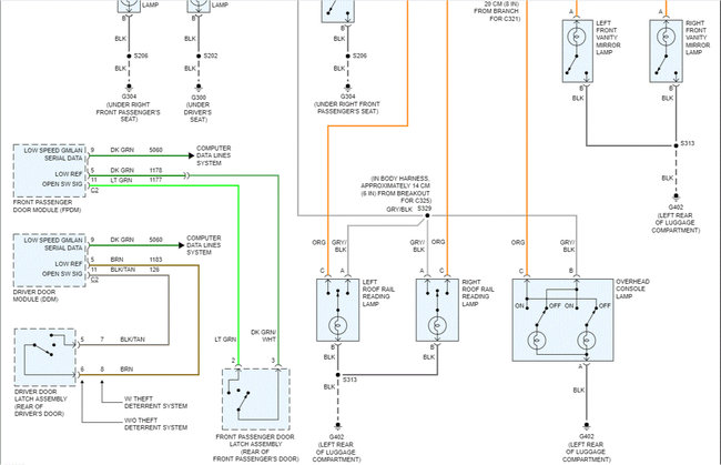
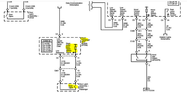
Hi,

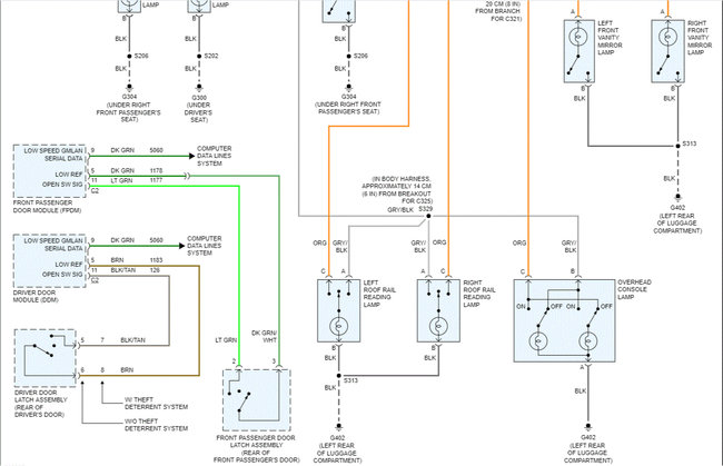
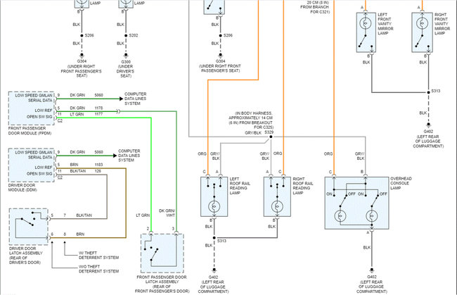
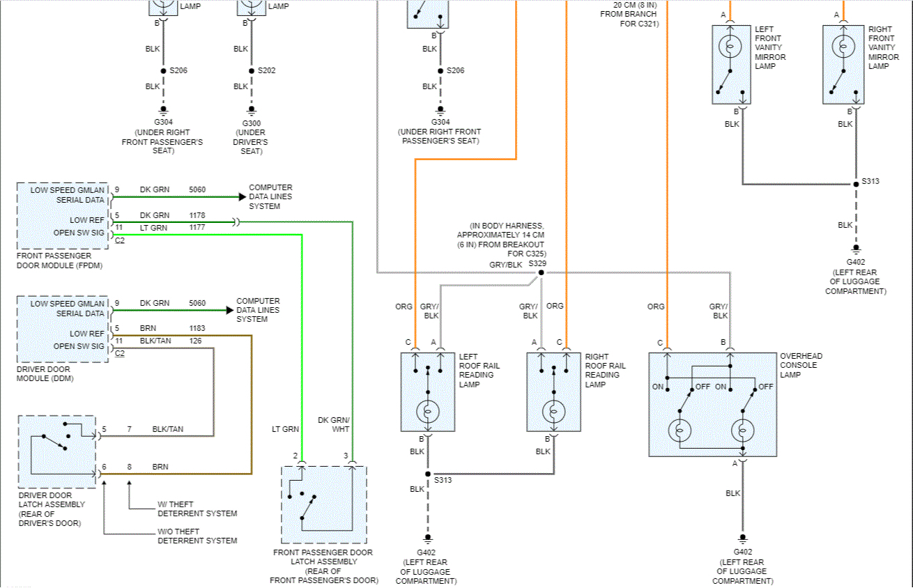
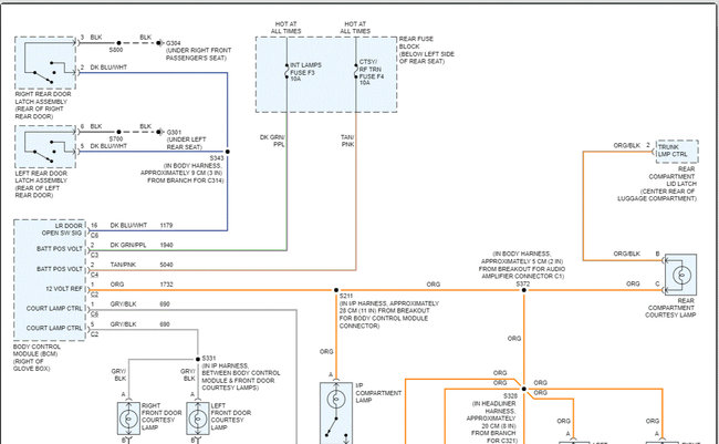
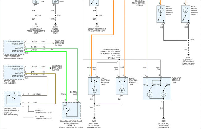
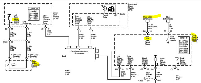
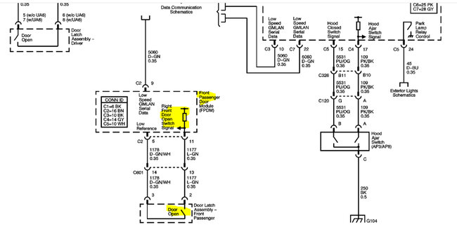
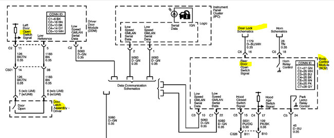
I attached the schematics I have. Note, the first two pics (black and white) are from GM. The second two are in color and in my mind, easier to follow. LOL

Let me know if this helps.

Take care,

joe

See pics below.
Was this
answer
helpful?
Yes
No
+2
Sunday, February 25th, 2024 AT 6:56 PM

Please login or register to post a reply.