Tuesday, June 4th, 2013 AT 3:07 PM
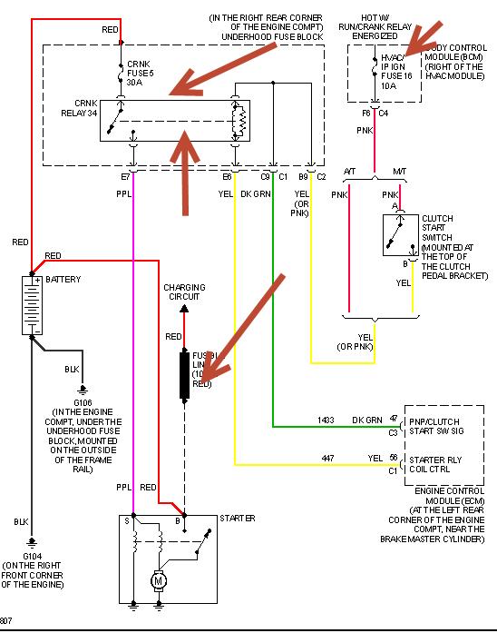
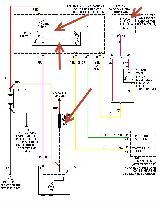
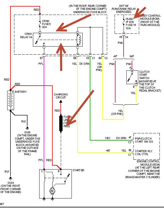
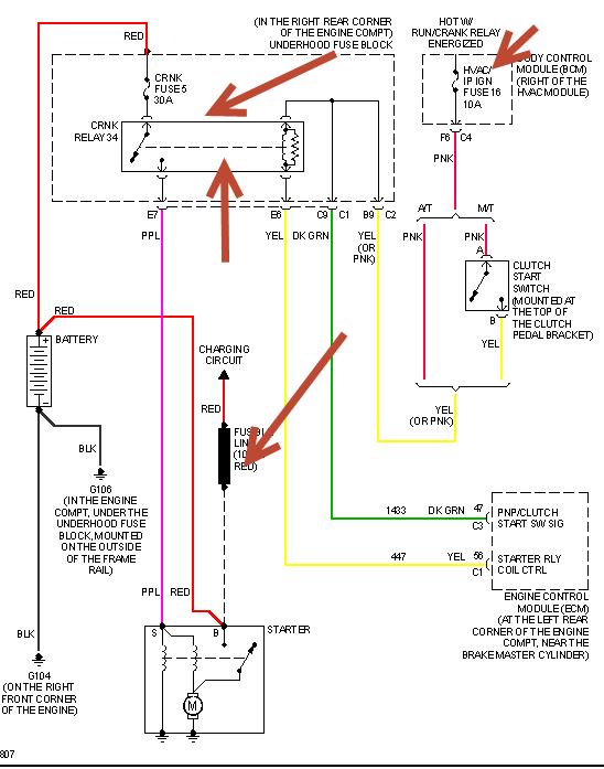
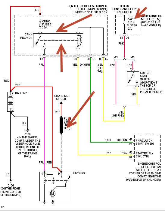
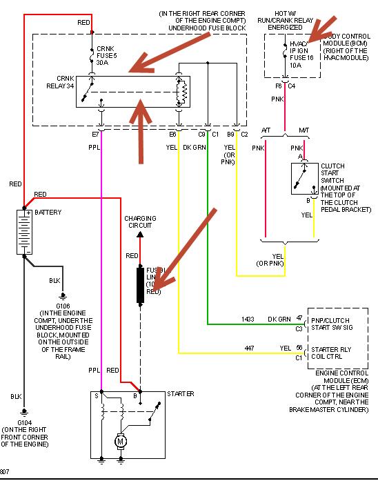
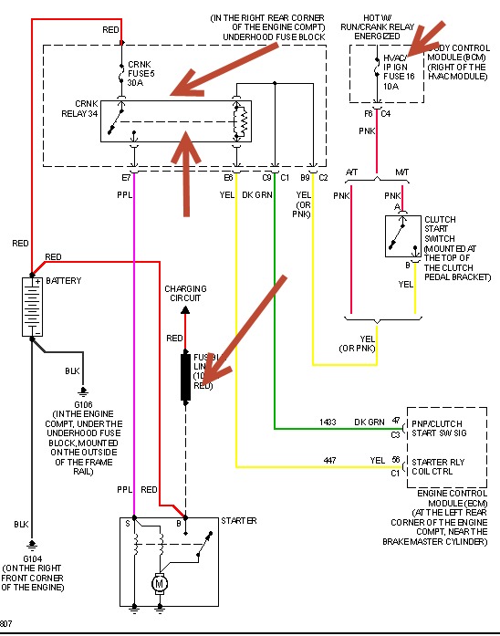
When I turn key to start position solenoid does not engage starter and I can push to start. I have written this up all day and am tired of signing up for all the clubs so I will do some wrighting up some more, but I don't want to join anymore clubs or donate. Ok, when I get in car I push clutch in. I put car in nuetral, it is a standard transmission. The solenoid does nothing at all. I can get some one to push my 2006 Pontiac solstice and and turn key to run engine position let the clutch out and it will start. I would like to just start car normally. I hope that I have written enough this time. Please give me some help. I have been wrghting this same stuff up all day since this morning and it is now five pm. I was hit and run over on my bike and I was in a comma for a while and now I drive a car, but now everyone wants me to keep on filling out farms to get a little help, so please give a broken up little old man some.


