2006 Honda CRV Engine temperature will suddenly rise.

Tiny
LONESTARPHIL
  • MEMBER
  • 2006 HONDA CRV
  • 2.4L
  • 4 CYL
  • AWD
  • AUTOMATIC
  • 152,000 MILES
No coolant leaks. Car has been maintained by Honda dealer. Last week, after idling around the neighborhood on volunteer patrol at from 5 to 30 mph for half an hour, noises from the engine compartment after shutting down the car compelled me to lift the hood. No coolant leaks. No hot-metal-cooling-popping noises. No smells. Sounded like fluid returning to radiator from coolant recovery tank. In morning, radiator was full and again, no evidence of coolant leaks. Car ran fine. Two days ago, on way home from work in 90+ air, I was watching temperature gauge like a hawk and it suddenly rose to not quite the max temperature range, held that position for two minutes while I drove and worried, then, quickly dropped back to normal temperature.

I see it has two electric cooling fans drawing air through the radiator.

What do you think is wrong? How can I test any theories? What does it take to remedy given problems?

I can turn a wrench and follow instructions.
Friday, June 27th, 2014 AT 4:24 PM

3 Replies

Tiny
HMAC300
  • MECHANIC
  • 48,601 POSTS
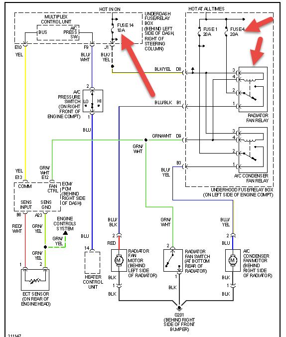
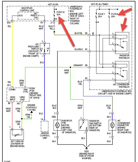
You have two fans, but only one is for radiator the other cools the condenser so check the fuses and relay that I have pointed out in pic. You can switch the relay with a like one. You will h ave to see which fan kicks on the radiator or condenser. The condenser fan will or should start when youturn the a/c on. I think your one radiator fan may not be working. It may also be a bad switch in head but you'll have to follow the fuses for eachone.
Was this
answer
helpful?
Yes
No
Friday, June 27th, 2014 AT 4:39 PM
Tiny
LONESTARPHIL
  • MEMBER
  • 2 POSTS
Your fuse box diagram, if that is what it is, is not accurate. I found the fuses for both fans and they are OK. Those 20 amp fuses are in a fuse box in the engine compartment, not under the dash.

In that same engine compartment fuse box is one relay with a fan symbol. There is no other relay with a fan symbol.

I brought the engine up to operating temperature with the AC on and neither fan are turning.

Now what do I do?

Phil
Was this
answer
helpful?
Yes
No
Saturday, June 28th, 2014 AT 6:30 AM
Tiny
HMAC300
  • MECHANIC
  • 48,601 POSTS
If you looked at the diagram clearly it said the fuses were in the eng compartment with the one in dash. The relay that shows the fan may be for the radiator fan see if that is getting power and or switch a like relay with that one and see if the fan comes on however it will only common if the temp sensor says it's time to do it. You might check to see if the fan switch at bottom of radiator which is also shown is working or disconnected as well as agood ground. Other than that have apro look at it if you can't seem to get it to work as it could be a fuse box/relay connection problem.
Was this
answer
helpful?
Yes
No
-1
Saturday, June 28th, 2014 AT 6:59 AM

Please login or register to post a reply.