Starter keeps spinning after the engine has.

Tiny
ANONYMOUS
  • MEMBER
  • 2006 FORD EXPEDITION
  • 62,000 MILES
Starter keeps spinning after the engine has started. Burned up one starter already and replaced, still same problem. So I replaced the ignition starter switch, still same problem, then replaced starter relay at fuse box still same problem. Also sometimes the starter will spin even with the ignition switch in the acc mode. Your thoughts?
Thursday, November 22nd, 2012 AT 12:57 AM

2 Replies

Tiny
CJ MEDEVAC
  • MECHANIC
  • 11,005 POSTS
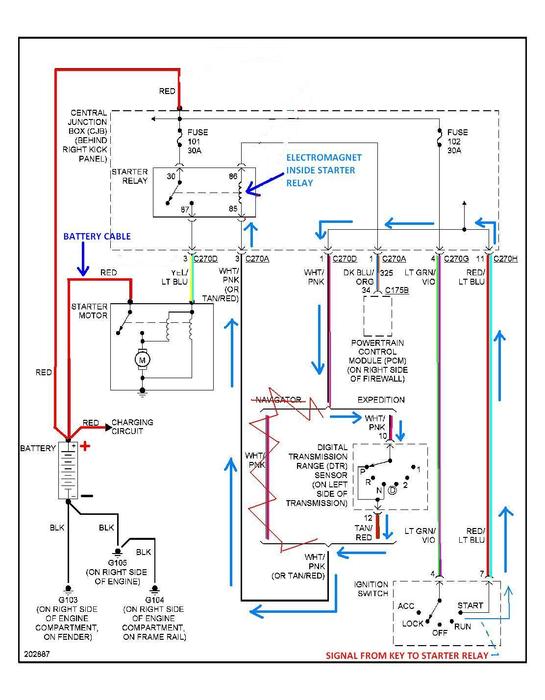
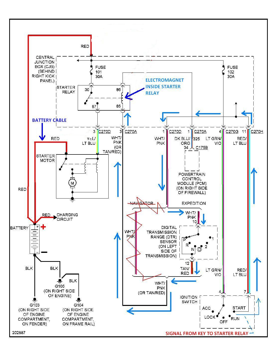
OK---GOT YOU A DIAGRAM

I DOODLED WITH IT AND COLORED SOME OF THE WIRES---CAN'T COLOR WHITE!

THE COLORS ARE LISTED BY THE WIRES IF YOU GET CONFUSED

I SHOW THE PATH OF THE KEY SIGNAL TO THE STARTER RELAYREALLY, THE PROBLEM MOST LIKELY IS BETWEEN THE KEY AND THE STARTER RELAY

I DID SHOW "A THOUGHT" OF WHAT COULD? BE THE PROBLEM----THIS IS A GUESSCHECK YOUR WIRE COLORS TO EITHER PROVE ME RIGHT OR WRONG

YOU AIN'T SPICED ANY AFTERMARKET ACCESSORIES IN HAVE YOU?

DOES THE STARTER RELAY HAVE A GOOD GROUND TO THE BODY?

IF YOUR STARTER RELAY IS LABELED, "S" WILL COME FROM THE KEY

YOU CAN USE A TEST LIGHT OR A VOLTMETER TO CHECK TO SEE WHICH WIRE COMES FROM THE KEY. LIKE THIS

HOOK TEST LIGHT TO A GOOD GROUNDREMOVE THE SMALL WIRES FROM THE STARTER RELAY----HAVE SOMEONE ACTUATE THE KEY TO THE "START POSITION"----TOUCH THE TEST LIGHT TIP TO THE WIRE---IT SHOULD LIGHT UP----RELEASE THE KEY (TO THE "ON POSITION")THE LIGHT SHOULD DIEDO THIS OVER AND OVER TO VERIFY THE SIGNAL IS ON WHEN IT SHOULD BE AND OFF WHEN IT SHOULD BE

IF THE LIGHT REMAINS ON NO MATTER WHAT POSITION THE KEY IS IN (OTHER THAN OFF)SOMETHING IS FEEDING THE WIRE VOLTAGE THAT SHOULDN'T---TRACE THE WIRE BACK

IF THE KEY SIGNAL IS CORRECT---YOUR PROBLEM LIES FROM THE STARTER RELAY TOWARDS THE STARTER---OR THE WIRES WERE SWAPPED AT THE STARTER RELAY

ALSO GIVING YOU A PIC OF A CHEAP TEST LIGHT (TESTING FUSES IN THIS PIC--NOT RELATED TO YOUR DEAL)

RETURN WITH A BIG OLE GRIN!

LET US KNOW YOU ARE FIXED

THE MEDIC
Was this
answer
helpful?
Yes
No
Thursday, November 22nd, 2012 AT 7:06 AM
Tiny
CJ MEDEVAC
  • MECHANIC
  • 11,005 POSTS
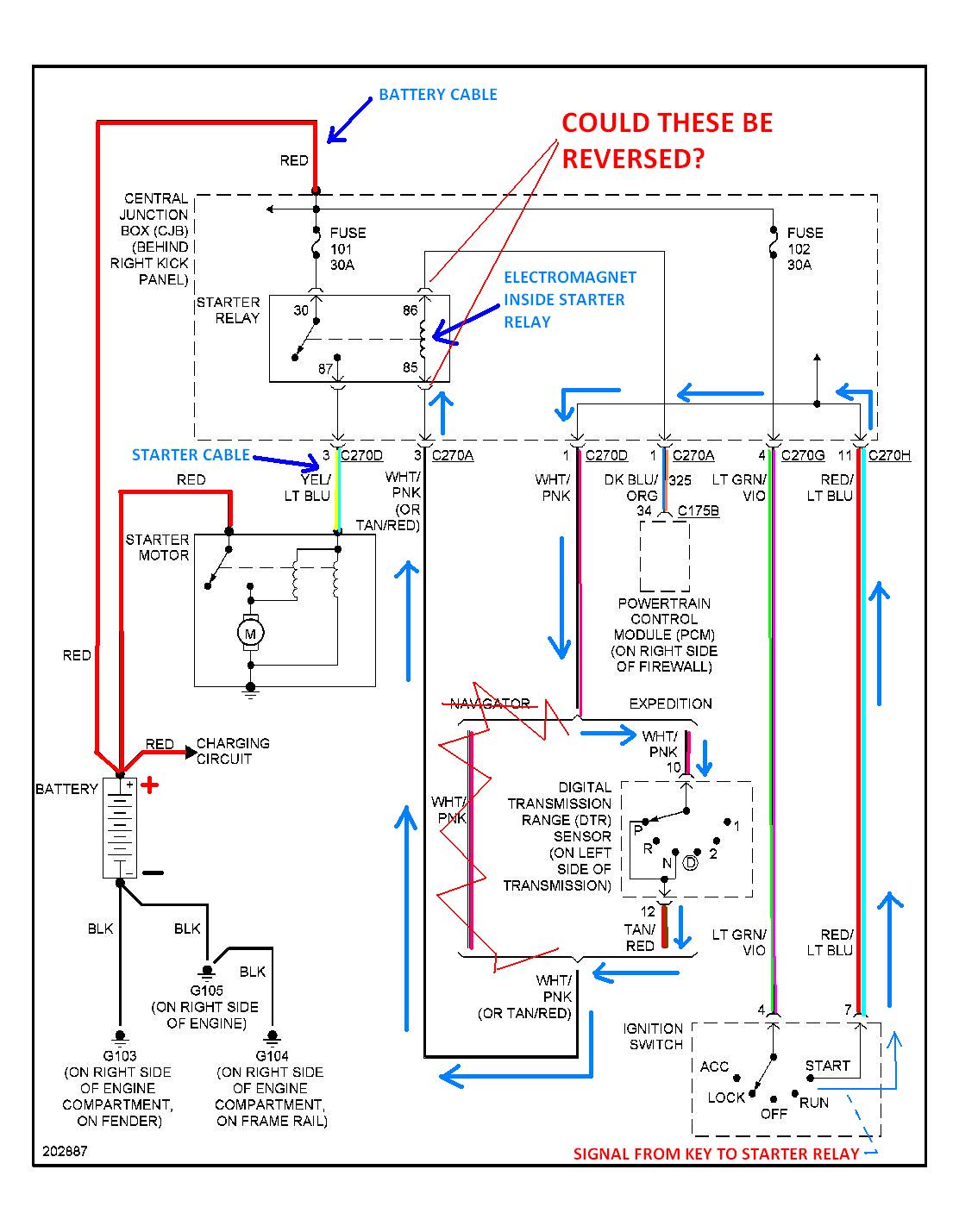
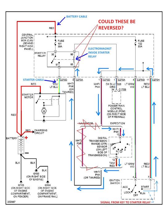
IT'S LATE AND I'M SORTA NOT THINKING JUST RIGHT---I WAS THINKING OF THE STARTER RELAYS USED ON '80s FORDS

I LABELED THE 1ST DIAGRAM WRONG!

.I WENT BACK AND FIXED IT!

DISREGARD THE 1ST ONE----AND THE "REVERSED WIRE THEORY"

YOU CAN TEST THE KEY WIRE BY REMOVING THE RELAY---TEST LIGHT WILL BE TOUCHED TO THE FEMALE TERMINAL THAT THE RELAY WAS IN

HERE'S THE RIGHT ONE

THE MEDIC
Was this
answer
helpful?
Yes
No
Thursday, November 22nd, 2012 AT 7:27 AM

Please login or register to post a reply.