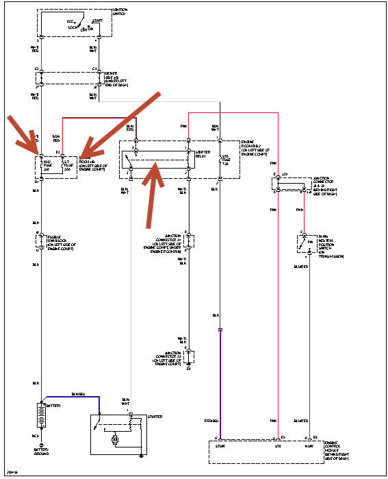
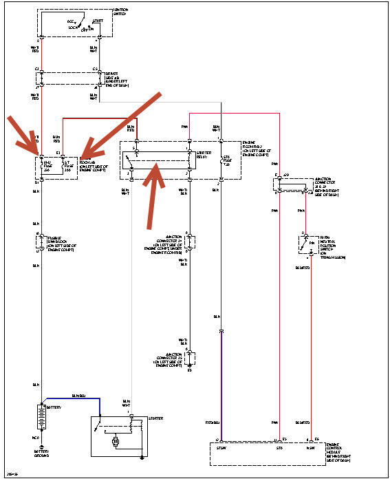
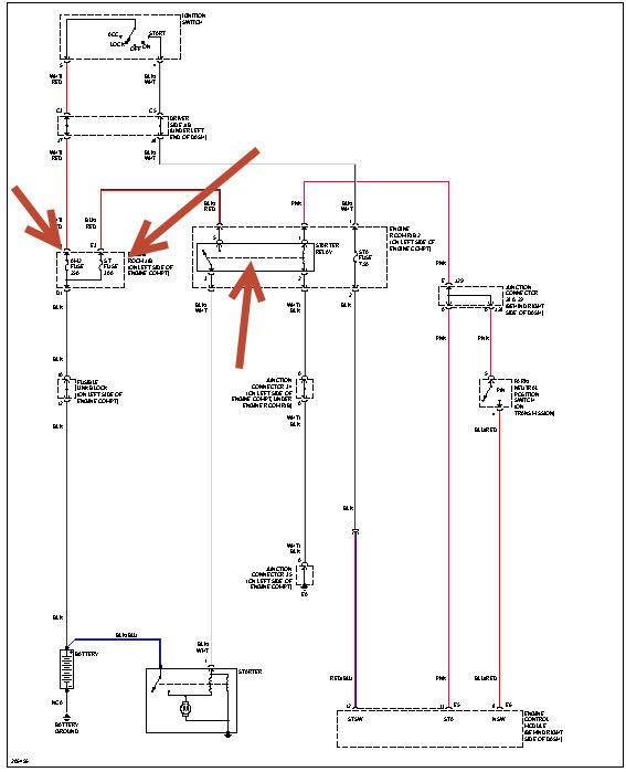
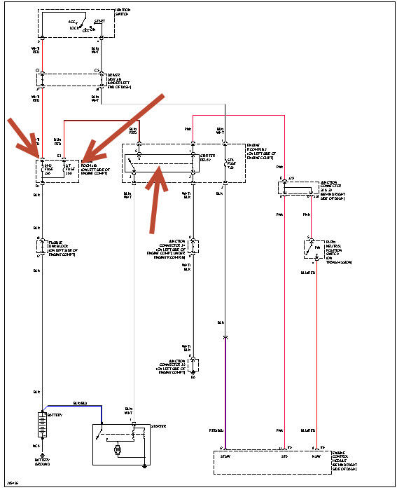
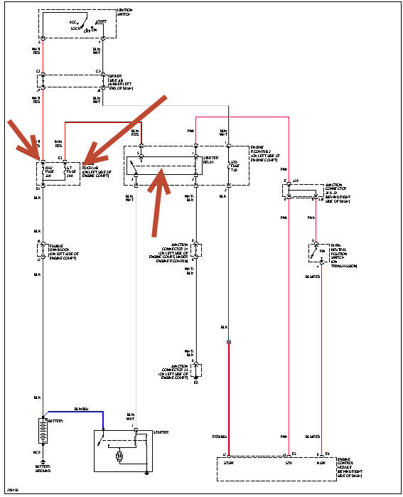
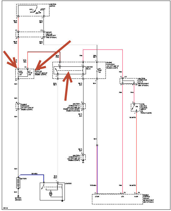
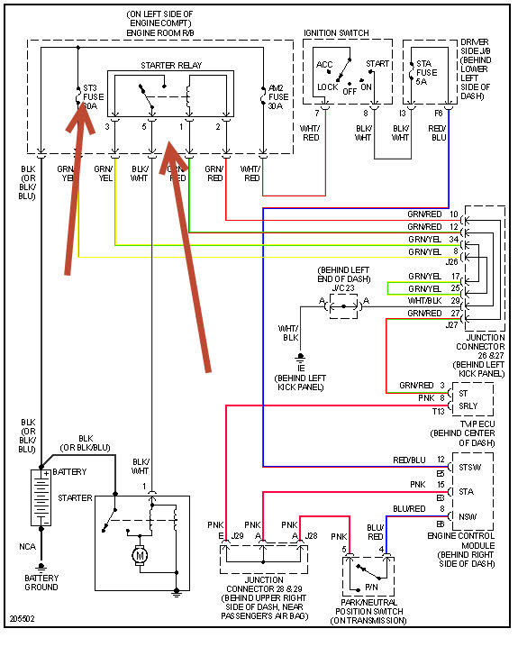
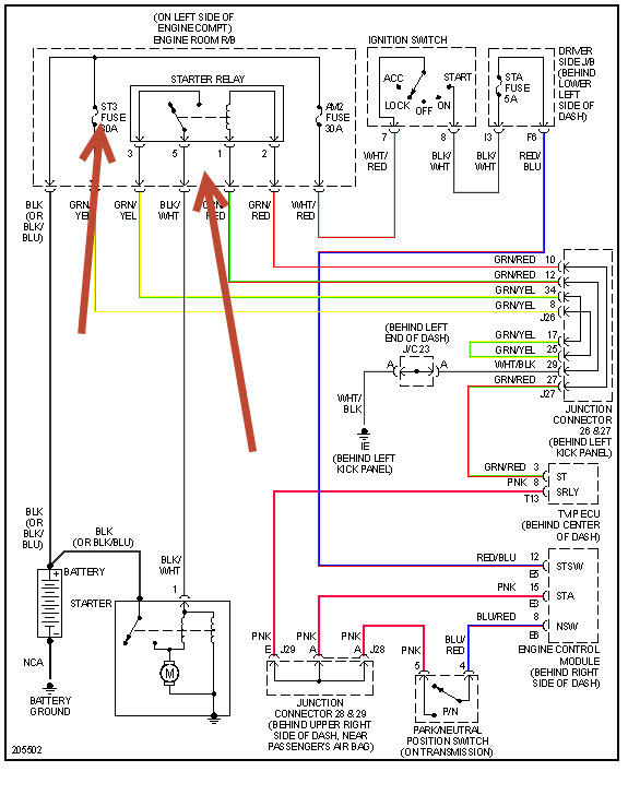
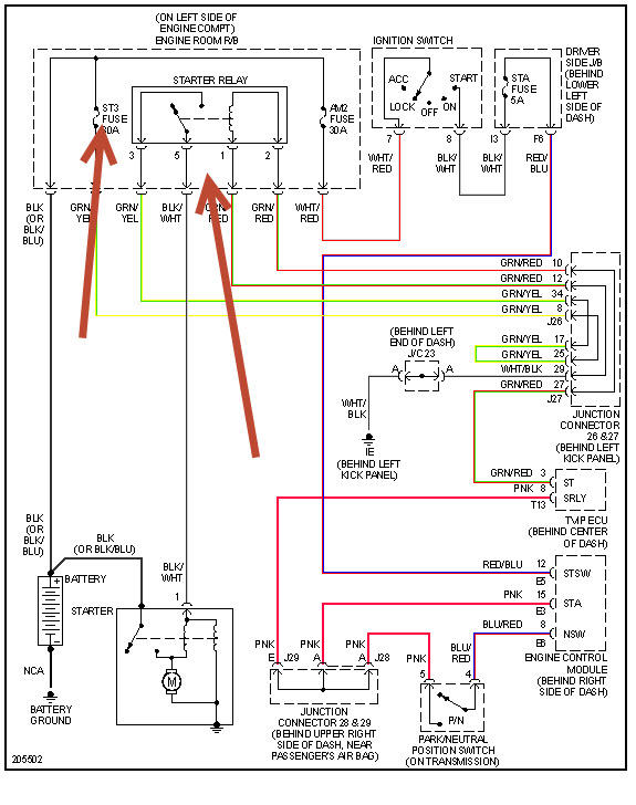
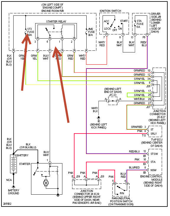
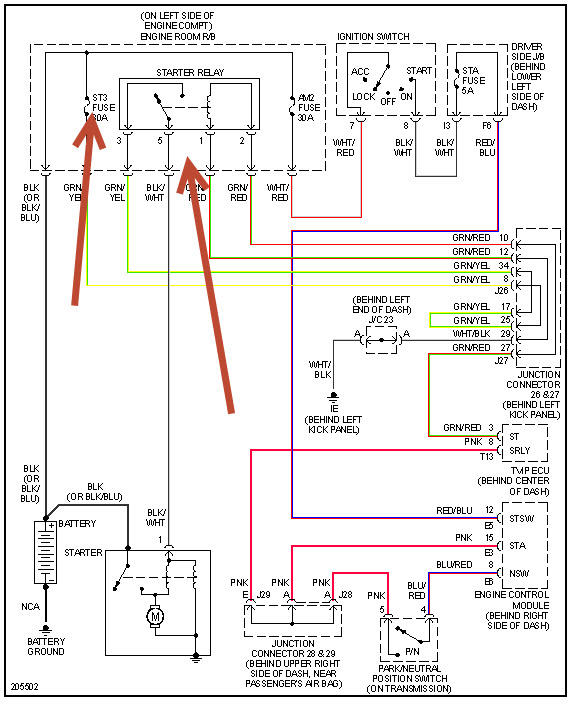
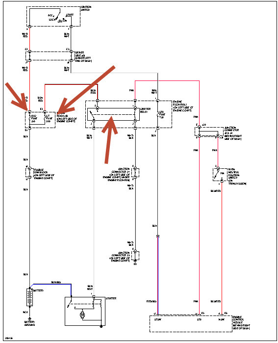
I when back inside the cab and inserted the key into the ignition, turned it to the fire position, power was on, gauges worked but the truck was acting like the battery was very weak and did not have a charge. The windows will not work, the CD player will not come on. I tried to fire over the truck and get nothing, no clicking of the starter, nada.
I was able to make it home, grab some tools. I checked the fuse box under the hood and found only one fuse that was bad ( battery charge fuse, 30A), replaced it. Check the fuse inside the cab under the steering column and they seem to be ok as well. I looked and smelled under the hood for burnt wires or anything of that nature.
I don't know where to go from here diagnosing the issue? I am not sure if the starter is the problem, the relays, etc? The starter is located under the intake manifold on these trucks and therefore difficult to get to. I want to eliminate all other causes before diving into that problem?
HELP PLEASE?
Thursday, July 11th, 2013 AT 7:22 AM





