Wednesday, February 2nd, 2011 AT 4:09 PM
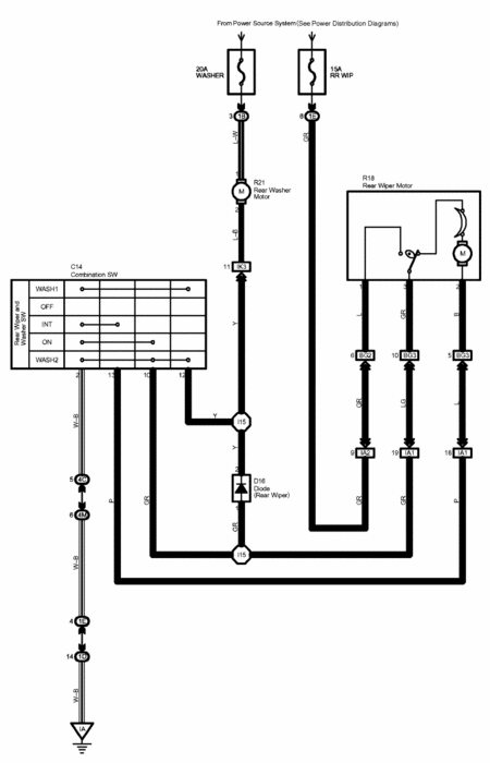
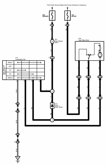
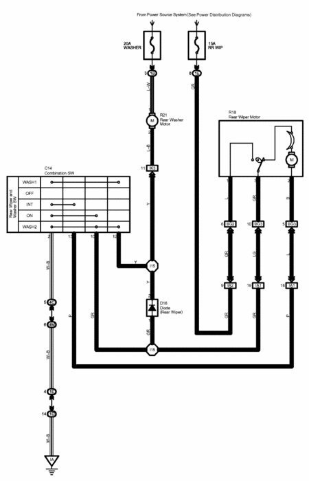
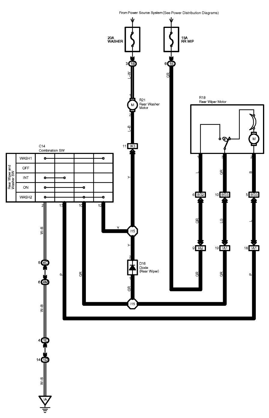
The rear wiper on my 05 Toyota Highlander runs even though the steering column stem switch is in the OFF position. I pulled the breaker to stop it. I swapped motors but the problem remains. Any ideas?


