Thursday, December 27th, 2012 AT 2:52 PM
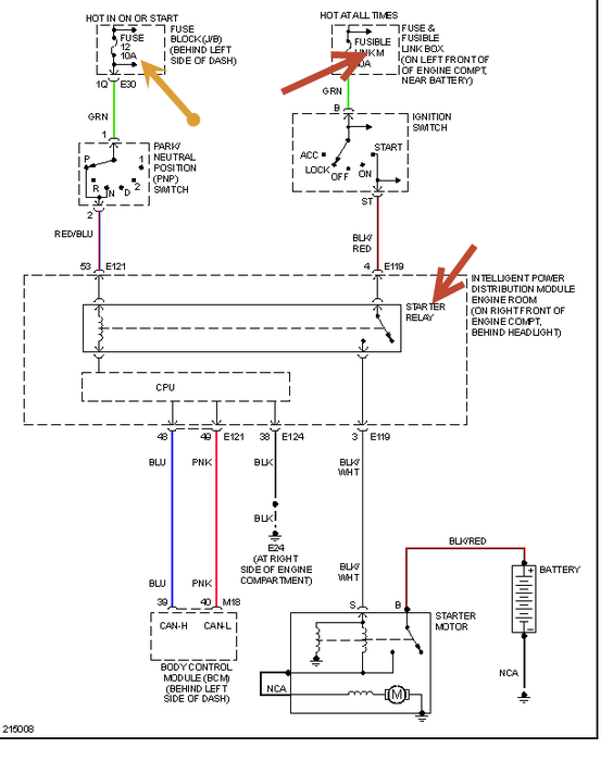
I have a nissan altima 2.5 2005 model car. A month ago it began to not start properly. It showed symptoms of a dead or weakened battery. We replaced the battery and it worked for about 2 days and stopped. We then towed it to a nissan dealership and they told us we had cracked heads and wanted 4800.00 to replace the whole motor. We declined and took the heads and had them pressure tested for cracks. They were found to be warped and not cracked, so they machined them down. After putting the heads back on and replacing the timing chain. The car will still not crank. Any suggestions of what our problem might be?



