Wednesday, January 2nd, 2013 AT 3:05 PM
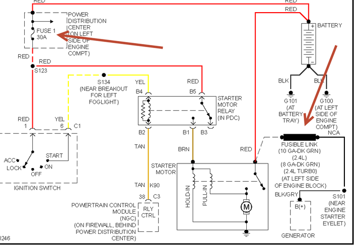
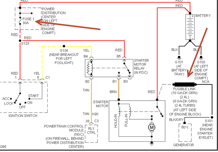
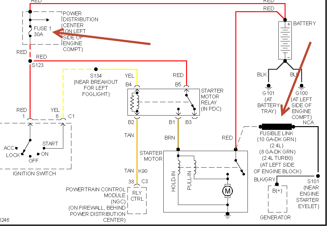
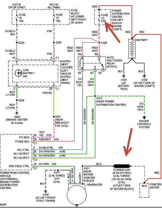
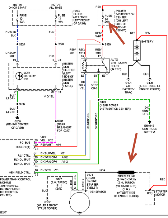
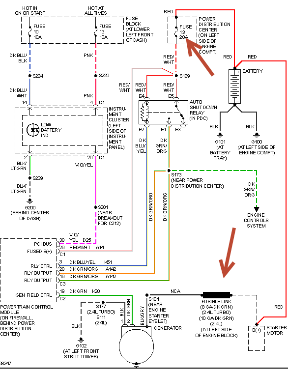
I crossed the cable wires wrong nd now the car dies wen I drive for a min and then after it won't start cuz the battery fully dead would it be the wires from the battery to the alternator that may had burned cuz smoke came out from the bottom of the left side of the car

