Cooling fans wire

Tiny
KINGDICKY
  • MEMBER
  • 2004 PONTIAC GRAND AM
  • 6 CYL
  • 2WD
  • AUTOMATIC
  • 52,000 MILES
Where does the purple wire on the cooling fans connect to in order for it to work on a 2004 pontiac grand am
Tuesday, March 1st, 2011 AT 11:45 PM

8 Replies

Tiny
WRENCHTECH
  • MECHANIC
  • 20,761 POSTS
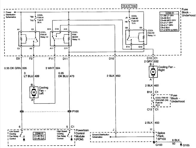
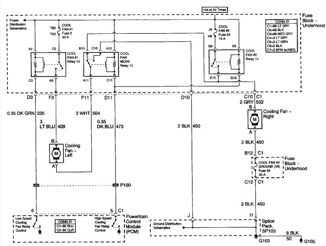
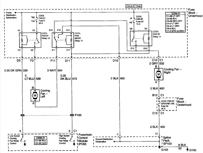
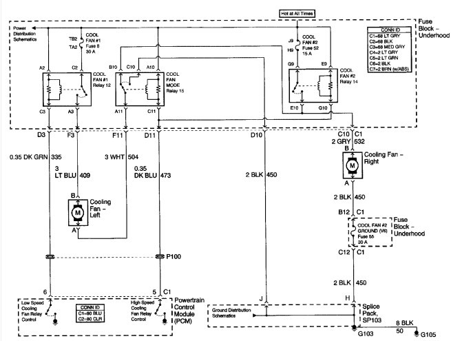
Here is the wiring diagram if you have dual fans
Was this
answer
helpful?
Yes
No
+1
Sunday, February 3rd, 2019 AT 12:46 PM
Tiny
KINGDICKY
  • MEMBER
  • 5 POSTS
I can't read that diagram I just need to know where does it connect to because it's connected to the fuse relay and it doesn't belong there
Was this
answer
helpful?
Yes
No
Sunday, February 3rd, 2019 AT 12:46 PM
Tiny
WRENCHTECH
  • MECHANIC
  • 20,761 POSTS
There are no purple wires in the cooling fan circuit.
Was this
answer
helpful?
Yes
No
Sunday, February 3rd, 2019 AT 12:46 PM
Tiny
KINGDICKY
  • MEMBER
  • 5 POSTS
Well where does the main wire connect to in order for the fans to work because when I purchased the car, the wire was connected to the fuse relay. It has been giving me problems from time to time and I need to know if the wire belongs on the fuse relay or in a certain spot. My wire is purple, but i'm talking about the main wire that makes the cooling fans work because if I take the wire off the fuse than the fans doesn't work.
Was this
answer
helpful?
Yes
No
Sunday, February 3rd, 2019 AT 12:46 PM
Tiny
WRENCHTECH
  • MECHANIC
  • 20,761 POSTS
I have no idea what you're looking from your vague description. It's not part of the cooling van circuit so it has to be some kind of power supply to the fuse box or something like that. There are fuses and there are relays but there is no such thing as a "fuse relay" so I don't know what you're looking at.
Was this
answer
helpful?
Yes
No
Sunday, February 3rd, 2019 AT 12:46 PM
Tiny
KINGDICKY
  • MEMBER
  • 5 POSTS
A wire from the cooling fan is attached to one of my fuses. It controls the fans because if I disconnect it the fans don't work. It may not be called a fuuse relay but it's connected to one of my fuses and I don't think it belongs there. I need to know where does the wire that controls the fans belong becuase it may blow the fuse that it's connected to. I just may be wording this situation wrong cause i'm not a machanic, i'm just going off what I was told. It's the wire that powers the cooling fans, where does it belong. Please help me before something else goes wrong
Was this
answer
helpful?
Yes
No
Sunday, February 3rd, 2019 AT 12:46 PM
Tiny
WRENCHTECH
  • MECHANIC
  • 20,761 POSTS
I'm sorry but I don't know what to tell you. There are no purple wires in the factory cooling fan circuit so I don't know what you're looking at.
Was this
answer
helpful?
Yes
No
Sunday, February 3rd, 2019 AT 12:46 PM
Tiny
KINGDICKY
  • MEMBER
  • 5 POSTS
The main wire that controls the cooling fans what ever color it is, where does it belongs
Was this
answer
helpful?
Yes
No
+1
Sunday, February 3rd, 2019 AT 12:46 PM

Please login or register to post a reply.