Gas smell

Tiny
RANDYSR
  • MEMBER
  • 2004 HONDA CIVIC
  • 1.7L
  • 4 CYL
  • FWD
  • MANUAL
  • 180,000 MILES
I smell gas bad coming from my air vents.
Saturday, December 20th, 2014 AT 11:38 AM

8 Replies

Tiny
CARADIODOC
  • MECHANIC
  • 34,489 POSTS
You're going to have to look under the car and hood to see where the gas is coming from. If you see a wet spot under the car, suspect a rusted fuel line. That leakage will only occur when the engine is running, and it will slowly stop within a few minutes of stopping the engine. Your car is rather new to have rusty fuel lines already.

Under the hood, first look for the rubber hoses that connect the metal fuel lines on the body to the fuel rail on the engine. A hose clamp could be loose or rusted apart, but dry-rotted and leaking hoses are more common. Next, look at each injector to see if one is wet. If you see that, suspect a leaking o-ring. Those can be replaced separately. Sometimes they shrink and leak in cold weather.

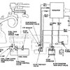
You will also need to check the EVAP system to see if it has been contaminated with raw fuel due to a part failure

This guide will show you how the EVAP system works, it may help you find the smell

https://www.2carpros.com/articles/how-emission-control-systems-work

Attached below you will find diagrams of the EVAP system
Was this
answer
helpful?
Yes
No
-1
Saturday, December 20th, 2014 AT 12:56 PM
Tiny
GUSMAN06
  • MEMBER
  • 3 POSTS
  • 2002 HONDA CIVIC
Smells problem
2002 Honda Civic 4 cyl Automatic 69700 miles

after turning off car it smells like gas. Only can smell it from outside of the car?
Was this
answer
helpful?
Yes
No
Friday, December 28th, 2018 AT 10:47 AM (Merged)
Tiny
KHLOW2008
  • MECHANIC
  • 41,814 POSTS
Hi gusman06,

Thank you for the donation.

There should be a fuel line leakage somewhere if the smell is bad. Fuel leakages are mostly are noticeable by stain marks at joints or along fuel lines.

If no noticeable leaks are found, then the Evap canister or system might have a fault.

Is the CEL showing?
Was this
answer
helpful?
Yes
No
+1
Friday, December 28th, 2018 AT 10:47 AM (Merged)
Tiny
GUSMAN06
  • MEMBER
  • 3 POSTS
No CEL is not showing.
Was this
answer
helpful?
Yes
No
+2
Friday, December 28th, 2018 AT 10:47 AM (Merged)
Tiny
KHLOW2008
  • MECHANIC
  • 41,814 POSTS
Hi gusman06,

Fuel system is a possible fire hazard and should not be ignored.

I would suggest checking the fuel lines and EVAP system for broken, ruptured or dislodged hoses.
Was this
answer
helpful?
Yes
No
Friday, December 28th, 2018 AT 10:47 AM (Merged)
Tiny
GUSMAN06
  • MEMBER
  • 3 POSTS
Thanks I will!
Was this
answer
helpful?
Yes
No
Friday, December 28th, 2018 AT 10:47 AM (Merged)
Tiny
MCAS0210
  • MEMBER
  • 1 POST
  • 2000 HONDA CIVIC
  • 4 CYL
  • 2WD
  • MANUAL
  • 161,500 MILES
My Honda Civic SI (2000) have a problem with the strong gas fumes (something you would smell from car exhaust) coming mainly from air vents inside the vehicle. Also, there is some smell coming from the outside. It only occurs during the first 20-30 minutes after starting the car. After it runs for over 20-30 mins, it seems that smell disappears. I have done some tests and found it is so strong during the first starting of the car and I have to drive with my windows down. This problem occurred after I have Speedee Oil conduct my yearly vehicle registration car smog test. I feel like being suffocated by carbon monoxide of the fumes in side my car. What could be the problem?
Was this
answer
helpful?
Yes
No
Friday, December 28th, 2018 AT 10:47 AM (Merged)
Tiny
BRUCE HUNT
  • MECHANIC
  • 3,754 POSTS
This is usually caused by a leak in the fuel system. Try looking at the injectors. That is often the problem. The o ring on the injectors can leak and should be replaced. Easy job and very inexpensive.
Was this
answer
helpful?
Yes
No
Friday, December 28th, 2018 AT 10:47 AM (Merged)

Please login or register to post a reply.