HOME
ASK A QUESTION
REPAIR GUIDES
BECOME A MEMBER
LOG IN
Login with Facebook
OR
Remember me
NOT A MEMBER?
FORGOT PASSWORD?
CONTACT US
PRIVACY POLICY
TERMS AND CONDITIONS
☰
Home
Ford
F-150
Electrical
Battery
Charge
New anternator won't charge new battery
TOMBUCK
MEMBER
2004 FORD F-150
100,000 MILES
New anternator won't charge new battery
Tuesday, March 26th, 2013 AT 4:45 PM
2 Replies
JDL
MECHANIC
16,098 POSTS
Maybe an issue with wiring circuit to or from the alternator? Any applicable trouble codes?
Was this
answer
helpful?
Yes
No
-1
Tuesday, March 26th, 2013 AT 5:10 PM
JDL
MECHANIC
16,098 POSTS
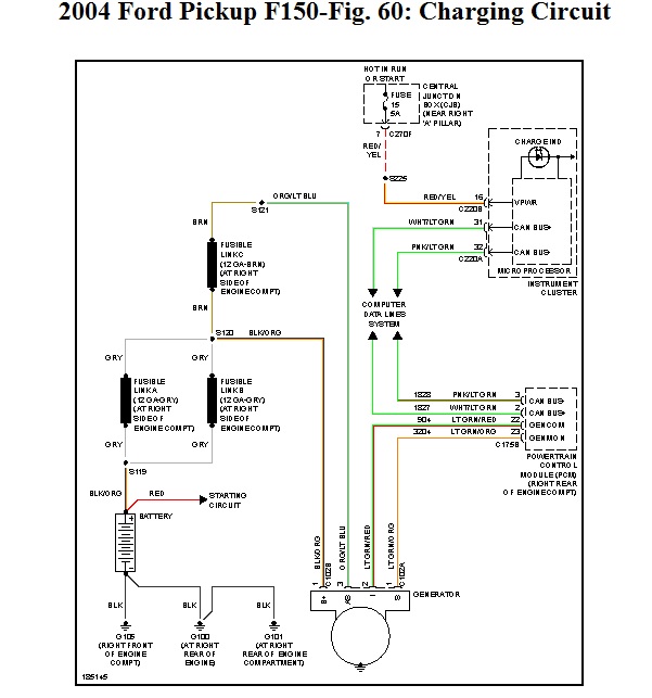
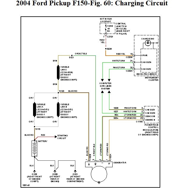
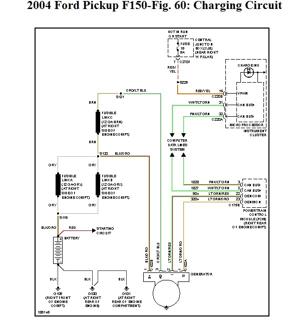
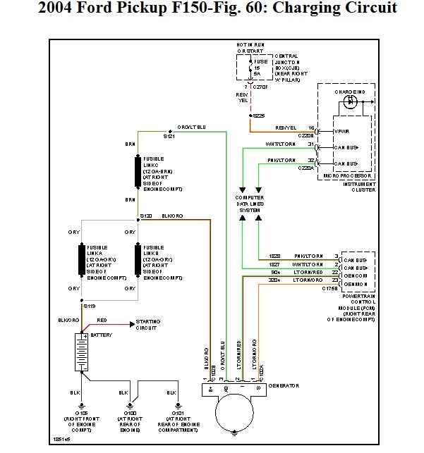
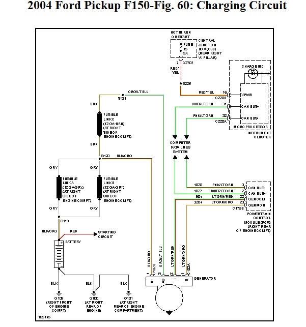
I wanted to post the wiring diagram. You can see the fuse and fusible links that you need to check.
Image (Click to make bigger)
Was this
answer
helpful?
Yes
No
-1
Tuesday, March 26th, 2013 AT 5:15 PM
Please
login
or
register
to post a reply.
Related Battery Charge Content
2004 Ford F150 Electrical Problem
I Have A 2004 F150 Fx4. While Driving It Down The Road At About 40mph I Heard A Loud Growling Noise From Under The Hood. Not Know What It...
Asked by
gearthrower
·
1 ANSWER
2004
FORD F-150
VIDEO
How to Charge a Car Battery
Instructional repair video
GUIDE
Battery Charging
A battery can go dead for a few reasons, one of the most common causes is the battery simply has gone bad which is easy to load test without equipment, replacement may be is...
Alternator/battery Charging
What Else Would Cause The Truck Not To Charge? I Replaced Battery And 3 Alternators And It Will Not Keep A Charge. Ive Checked Voltage While...
Asked by
slemoine
·
4 ANSWERS
3 IMAGES
2003
FORD F-150
Battery Not Being Charged
The Alternator In The Picture Is The Correct One.
Asked by
Willie Burkett
·
5 ANSWERS
2 IMAGES
1992
FORD F-150
My Battery Won't Hold A Charge
I Have A 2003 Ford F-150 4.2l V-6 Manual Trans. Pickup My Truck Died While Backing Out Of Parking Space. While Trying To Re-start It....
Asked by
jtfarley
·
5 ANSWERS
2 IMAGES
2003
FORD F-150
1982 Ford F150 Battery Wont Charge
I Have A 82 Ford F150. It Has A Good Battery New Alternator And Voltage Regulator But Still Wont Charge. What Could Be The Promblem
Asked by
ffmikehardy
·
3 ANSWERS
1982
FORD F-150
VIEW MORE
Ask a Car Question. It's Free!
How to Charge a Car Battery
Battery Replacement Toyota
Battery Replacement Honda