Saturday, August 25th, 2012 AT 6:38 PM
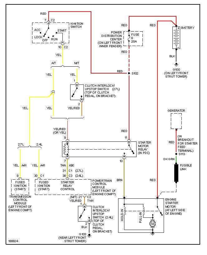
Starter, alternator and battery has been checked. They all checked out good. All ground cables and positive cables have been taken off, cleaned & checked. All fuses are good. Starter relay and asd relay has been replaced. After it finally starts I get radical guages bouncing up and down and popping thru stereo. Now it will not start. HELP!


