Thursday, February 12th, 2015 AT 1:22 AM
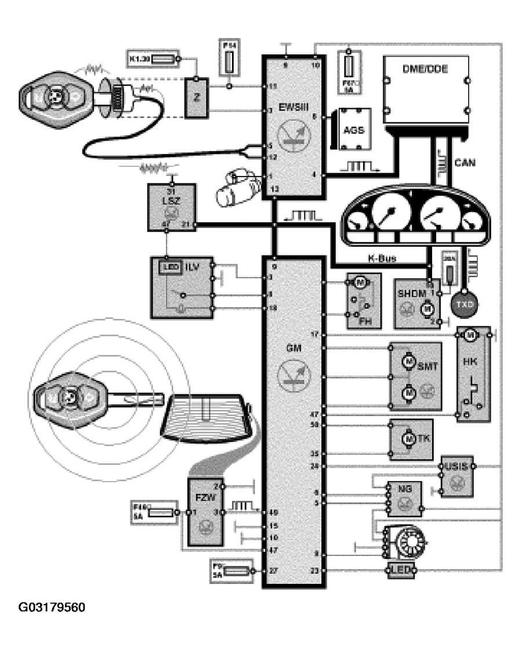
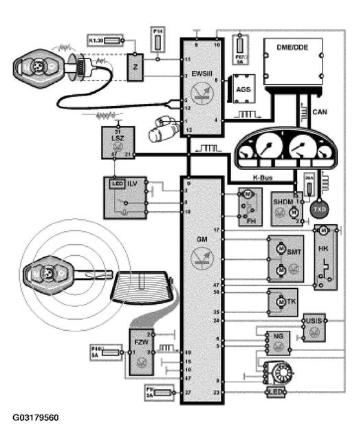
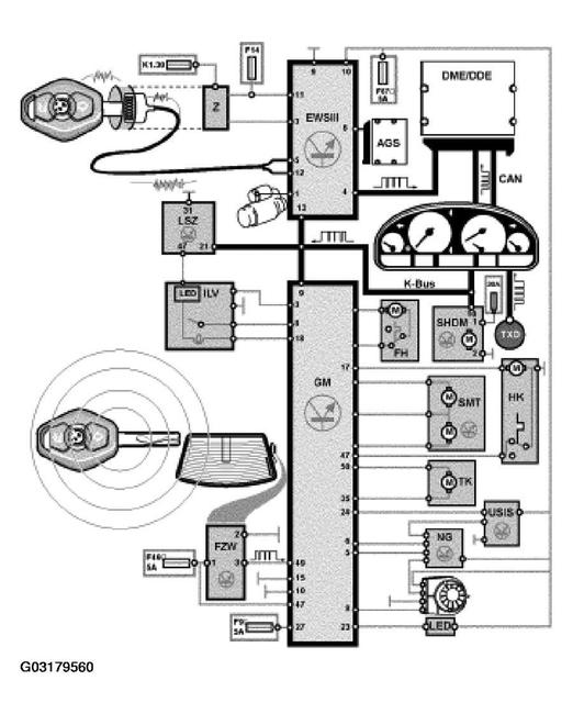
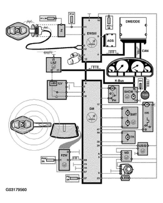
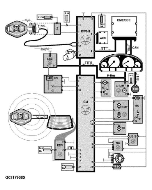
So I have a 2004 330ci convertible. To start, the key fob buttons don't work, I already tried reprogramming it, that didn't work either (could be because of ignition switch, which I'll explain). When I put the key in the driver's door and turn it once, it unlocks the drivers door, I turn it twice but it doesn't unlock passenger door. Going in, when I press the lock/unlock button in center console, it makes a noise, but doesn't unlock/lock EITHER door, nor does it unlock the trunk to be accessed by hand. Passenger door only unlocks when I pull handle from inside, then you can open it from the outside. BUT, today this just happened, even when u unlock passenger door from inside now u can't open door from outside, only from the inside. (Guess the actuator just went bad today?) The trunk button inside makes a noise when pressed, but DOESN'T open trunk. However, going outside and using the electronic handle on the trunk DOES open it. IGNITION PROBLEM(possibly why I can't resync key) when I turn the key to on, all electronics, radio, everything works. But, when I turn it, It doesn't start the engine. ONLY when I bend the key IN the ignition switch at a certain angle, the engine starts. Every time. Interesting to note, even though the key turns in the ignition switch and turns on the electronics, when I have the driver's door open, the beeping that occurs to notify you your door is open while key is in ignition ONLY happens when I bend the key in the ignition switch at that certain angle. (When I take out the key, the beeping doesn't continue, like you told me to check in your website) Also note, random, maybe no connection to anything, but what the hell, the convertible top ALL of the sudden stopped working, no movement, no noise, nothing. Out of the blue. After spending HOURS researching this, I thought the problems might be the gm5 module and ignition switch are bad, maybe passenger actuator, but these problems can be caused by SO many different things that I just don't know. Please let me know what you think.

