Tuesday, June 24th, 2014 AT 6:35 AM
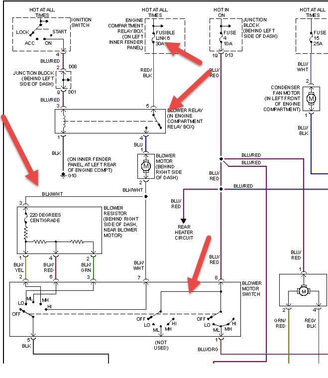
My 2003 Montero Sport XLS is not blowing anything out, added Freon' still nothing can turn the AC/Heat on full blast and nothing. You can see in the "coolant" bubble fluids are in there, was told could be the fan or the dampers? Any direction would be great

