Sunday, October 27th, 2013 AT 7:50 PM
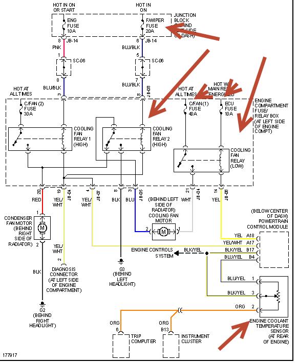
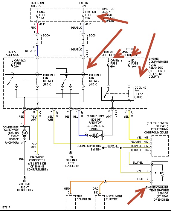
When the engine temerature roses the cooling is suppose to start but not. The radiator fan does not work but works when ac is on could be the fault can I have the fuse specs. Also another important issue my is in Korea language
