Keep causing a skip or lugging code P0171

Tiny
MIAMIII13
  • MEMBER
  • 40 POSTS
Ok u have totally lost me now. I have no clue on what any of those procedures r or how to perform them. I dont even know what dtc"s are or koer self test or how to do any of that can you plz put that into laymans terms so that any idiot can do it or is their no help for my problem? Can any1 help me out there. I was involved in an accident with my wifes car yesterday and now this truck is the only way for my family to get around now and last time this happened my engine blew before I figured out was wrong. Some1 plzzzzzzzzzzzzhelp me
Was this
answer
helpful?
Yes
No
Sunday, December 13th, 2020 AT 1:19 PM (Merged)
Tiny
JACOBANDNICKOLAS
  • MECHANIC
  • 110,192 POSTS
Make sure there is power to it. Let me know what happens.

Joe
Was this
answer
helpful?
Yes
No
Sunday, December 13th, 2020 AT 1:19 PM (Merged)
Tiny
BLUELIGHTNIN6
  • MECHANIC
  • 16,542 POSTS
Okay. Basically you need to inspect visually, as well as with a meter, all your wiring to the main computer as well as the wires to the sensors (MAF, EGR etc.).
Was this
answer
helpful?
Yes
No
Sunday, December 13th, 2020 AT 1:19 PM (Merged)
Tiny
JMPOWELL1
  • MEMBER
  • 9 POSTS
Ok so I went to Pep-Boys today and picked up a new BWD injector for cylinder 1. They were $10 cheaper than at Advance! I pulled out my toolbox right there in the parking lot and did the swap. Disconnected the battery prior to discharge any run-setting the computer may have stored for the misfire/lean condition. Cussed under my breath when the new injector wouldn't fit. Then found the old o-ring from the old injector was stuck inside the fuel rail blocking the new one. So I removed the o-ring, slapped in the new injector and fired it up. The "lub-dub" lope is still there sometimes at idle, but when I pulled out from the light it was as different as going from the stock gears to 4.10s! My truck has it's power back! (I think!) I cleared the code and I'm going to log some miles tomorrow to see if a code will show up again. I'm going to go ahead and order a complete set of rebuilt injectors for $100 and swap the rest out. The loping at idle I think may still be from the dpfe sensor. I'm going to pull the throttle body soon and go through the ports on the (3-year old) EGR and vacuum lines soon.
Was this
answer
helpful?
Yes
No
Sunday, December 13th, 2020 AT 1:19 PM (Merged)
Tiny
MIAMIII13
  • MEMBER
  • 40 POSTS
Ok I jut remembered that I broke the wires off under the plentum connected to the knock sensor I believe. There is a sensor under the plentum dead center under plentum, on top, in middle of the block. Not the heat sensor on the bank 1 head under plentum but dead center where u cant reach unless u take plentum back off wires r connected to harness but not to sensor and they r bare would or could that be the problem? Just remember that the block and heads in truck now are from the 2000 grand marquis not the original f-150 block and heads, and the 2000 engine had no knock sensor in it where the f-150 4.6 did and has it in the wire harness where the 2000 harness doesnt so I put one in but I broke the sensor tightening it and broke the wires off and they r bare under the plentum probably touching the head, plentum or block arching or does it do that? Awaiting the answer to this one asap plz
Was this
answer
helpful?
Yes
No
Sunday, December 13th, 2020 AT 1:19 PM (Merged)
Tiny
JACOBANDNICKOLAS
  • MECHANIC
  • 110,192 POSTS
I hope that takes care of it. Keep me up to date.

Joe
Was this
answer
helpful?
Yes
No
Sunday, December 13th, 2020 AT 1:19 PM (Merged)
Tiny
BLUELIGHTNIN6
  • MECHANIC
  • 16,542 POSTS
Well that sounds very dangerous and I'm sure it is causing an issue. No for sure way to tell if that is the exact cause of the problem you have without fixing it really.
Was this
answer
helpful?
Yes
No
Sunday, December 13th, 2020 AT 1:19 PM (Merged)
Tiny
JMPOWELL1
  • MEMBER
  • 9 POSTS
Ok- so I logged about 200 miles on my truck last night and finally got to some hills where I noticed the power still wasn't where it should be. Soon the check engine light came on and now I'm back to square one. I'm going to scan it again. I'm assuming it's still the p0171 code, so should I be looking at replacing the DPFE now?
Was this
answer
helpful?
Yes
No
Sunday, December 13th, 2020 AT 1:19 PM (Merged)
Tiny
MIAMIII13
  • MEMBER
  • 40 POSTS
I also found out today that the kock sensor only works when needed so it is very obsolite it only works when the engine is knocking, which it is not is this true? 62 dollars for this useless part and 3 hrs labor to replace is it worth it? Down the road I will replace it but cant afford the waste of time or money right now? Should I just bring this to ford or a garage with a scan computer or keep plugging away
Was this
answer
helpful?
Yes
No
Sunday, December 13th, 2020 AT 1:19 PM (Merged)
Tiny
JACOBANDNICKOLAS
  • MECHANIC
  • 110,192 POSTS
I would have it checked first.
Was this
answer
helpful?
Yes
No
Sunday, December 13th, 2020 AT 1:19 PM (Merged)
Tiny
BLUELIGHTNIN6
  • MECHANIC
  • 16,542 POSTS
The knock sensor allows the engine to run with the ignition timing as far advanced as possible. The computer will continue to advance the timing until the knock sensor detects pinging. At that point the computer retards the ignition timing just enough for the pinging to stop. So technically yes, it only works when it needs to stop a knocking/pinging issue. A diagnostic test at a dealer may be cheaper in the long run than continously replacing part after part getting nowhere. I would check that fuel pressure out before taking in to the dealer though. May just be the regulator after all ?

Thanks for using 2CarPros. Com!
Was this
answer
helpful?
Yes
No
Sunday, December 13th, 2020 AT 1:19 PM (Merged)
Tiny
JMPOWELL1
  • MEMBER
  • 9 POSTS
Well I guess I'm taking my truck back to the dealer to have them reanalyze everything tomorrow. I'm just exhausted from playing the "that didn't work, try replacing this" game. I'm dying to see how this new motor will run when it's actually running on all 8 cylinders!
Was this
answer
helpful?
Yes
No
Sunday, December 13th, 2020 AT 1:19 PM (Merged)
Tiny
MIAMIII13
  • MEMBER
  • 40 POSTS
I stil believe the vacume lines r wrong or should be routed differently to work properly. What do u think?
Was this
answer
helpful?
Yes
No
Sunday, December 13th, 2020 AT 1:19 PM (Merged)
Tiny
JACOBANDNICKOLAS
  • MECHANIC
  • 110,192 POSTS
Let me know what you find.
Was this
answer
helpful?
Yes
No
Sunday, December 13th, 2020 AT 1:19 PM (Merged)
Tiny
BLUELIGHTNIN6
  • MECHANIC
  • 16,542 POSTS
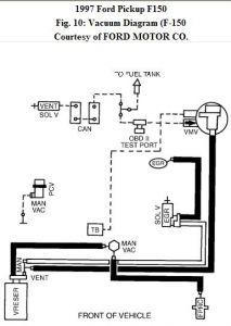
Yeah it definitely seems like somethign is hooked up a little screwy than it should be.. the only vacuum diagram i can find is the one below


https://www.2carpros.com/forum/automotive_pictures/261618_Noname_328.jpg



that is the f150 engine. what size was the engine you replaced it with ?
Was this
answer
helpful?
Yes
No
Sunday, December 13th, 2020 AT 1:19 PM (Merged)
Tiny
JMPOWELL1
  • MEMBER
  • 9 POSTS
I had to go out of town for a few days so I dropped my truck back off at the dealer on monday, and got a rental for my trip. I came back late wednesday and talked to the same mechanic that originally worked on my truck pre-new-engine. He was completely puzzled. He had pulled and checked everything possible. Sprayed parts cleaner on everything imaginable, and still had no rpm revs. The fuel trim levels are high on BOTH banks, though Bank 1 was the only one kicking the code. Trim levels were around 25-27% on both banks, he said they should be somewhere around 12-15% I think and fuel pressure was within spec all the way around. He was going to look further into it today but I had to have it to get to work. They did not charge me this time since nothing was found and he said he wasn't throwing in the towel yet. Is there any canisters or hidden plastic intake pieces I should check for split/pitted seams? The PCV and hoses were inspected, blocked, and ruled out. EGR is operating properly, so it's not the DPFE. IAC is operating properly. Does ANYone have ANY ideas before I take it back, AGAIN?
Was this
answer
helpful?
Yes
No
Sunday, December 13th, 2020 AT 1:19 PM (Merged)
Tiny
MIAMIII13
  • MEMBER
  • 40 POSTS
I also have that diagram and I have no idea what the things r other than a few of the obvious, egr, throtle body canister which I do not have or is missing but was never on there. I need a more step by step one to know for sure. I have one going from brake booster or behind master cylinder to to top of throttle body then I have pcv valve on bank 1 side valve cover to rear of throttle body, then I have 1 from bank 2 side of valve cover to intake tube near throttle body but on 4" intake tube front of throttle body then I have small tubes from egr and fuel pressure gauge to bottom of thing on rear wall next to master cylinder then to another thing that looks like that to bank 1 side of throttle body. Then to two small conectors behind the battery where harness begins, then down to side of transmission with two small tubes, but no canister as far as I can see ok
Was this
answer
helpful?
Yes
No
Sunday, December 13th, 2020 AT 1:19 PM (Merged)
Tiny
JACOBANDNICKOLAS
  • MECHANIC
  • 110,192 POSTS
I'm sorry to hear you're still having trouble. I have to admit, this is a difficult one. The interesting part is the #1 cylender is and has been the problem since the original engine. Something tells me it has to deal with something simple that is being overlooked. I would suggest giving them one more chance. If it still is pertaining to #1 only, we will start over with the basics.
Was this
answer
helpful?
Yes
No
Sunday, December 13th, 2020 AT 1:19 PM (Merged)
Tiny
MIAMIII13
  • MEMBER
  • 40 POSTS
I have a friend that used to work for ford and he thinks that I should ground the block to body two more times then ground the intake to the head to the block to the body then he wants me to change the injectors that dont work when the vacume lines r connected and see if the injectors were bad or the fuel rail he wants me to blow high pressure air through them to see if there is any blockage going on. And he try to see if it runs any better. I was wondering if u read that I did a node test and I metered test and all 8 injectors were the same, 13.8 volts and all blinked the same speed and brightness. So I will do the 60 second pressure test and let you know the outcome tomorrow. What a pain in the ass this is becoming, but I almost can see the light from when I first took the first bolt out of the old engine to start taking it out to replace. But I will tell you I will have learned quite a bit during this process. Lol
Was this
answer
helpful?
Yes
No
Sunday, December 13th, 2020 AT 1:19 PM (Merged)
Tiny
JMPOWELL1
  • MEMBER
  • 9 POSTS
Ok, so I am getting ready to completely strip down my truck, sell it piece by piece, and use the money for a down payment on a new one. The more and more I talked to people, the more it seemed the computer was the only thing I had not replaced and was something that could cause the power loss and lean condition. I ordered a remanufactured brainbox from Adv Auto Parts that was pre-flashed at the factory. I pulled the harness, no burn marks or corrosion, sprayed in some electrical cleaner, and dielectric greased the connection. I said a few prayers and took it down the road, nothing. Absolutely no change. I dropped it off tonight with one last mechanic. This is seriously my last move. If he cannot find it, you will find the new motor, tranny, fabtech lift, wheels/tires, winch bumper and all the other good parts on ebay and craigslist next week. PLEASE HELP ONE LAST CHANCE!
Was this
answer
helpful?
Yes
No
Sunday, December 13th, 2020 AT 1:19 PM (Merged)

Please login or register to post a reply.