Wednesday, August 3rd, 2011 AT 5:00 AM
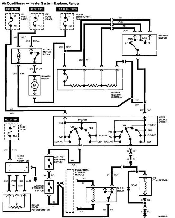
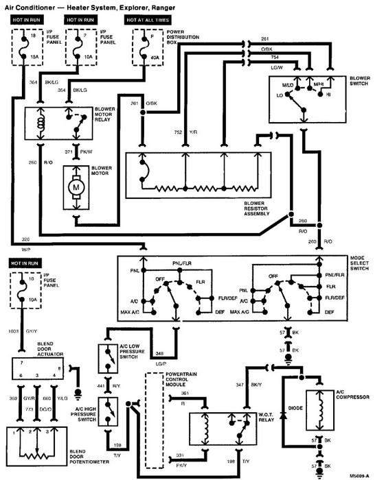
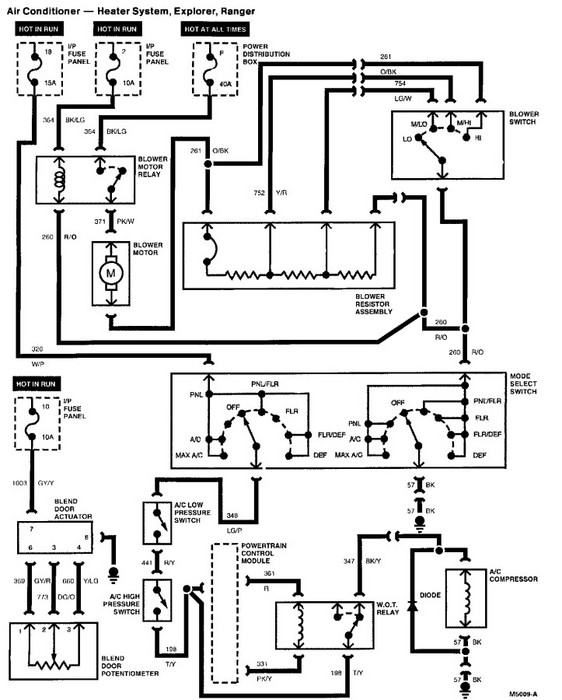
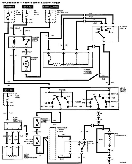
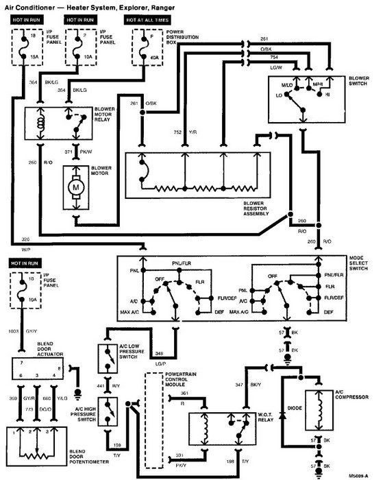
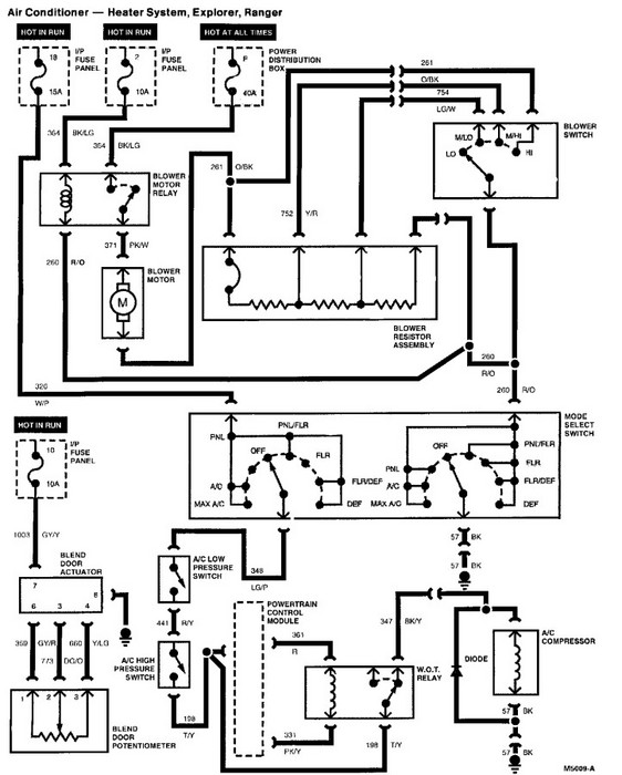
I am trying to remove an A/C compressor in a 2003 ford explorer V6 4.0 the air compressor is on the side near the battery not on top like most vehicles. I need to know the size of the bolts that are holding in the air compressor. I have tried a 5mm 4.5mm, and a 4mm the 5mm work on two of the bolts and non of the other sizes fit the third bolt.





