2002 Grand Prix DRL's

Tiny
RCOX
  • MEMBER
  • 2002 PONTIAC GRAND PRIX
  • 6 CYL
  • FWD
  • AUTOMATIC
  • 52,000 MILES
HI, I just changed my headlights to Halogen High Beam and HID low Beams. Now my Daytime running lights (DRL)
are my HD low beams and I would Like them to be the Halogen HI Beams/ Have you any suggestions? Is there a wire I can change over from Low to hi beam?
Any info greatly appreciated

regards
Russ.
Sunday, January 9th, 2011 AT 3:02 AM

3 Replies

Tiny
KHLOW2008
  • MECHANIC
  • 41,814 POSTS
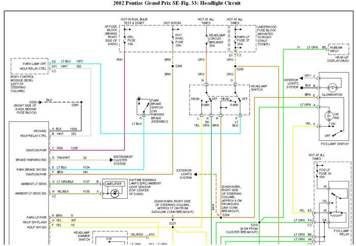
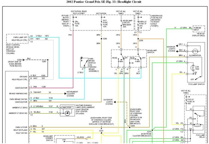
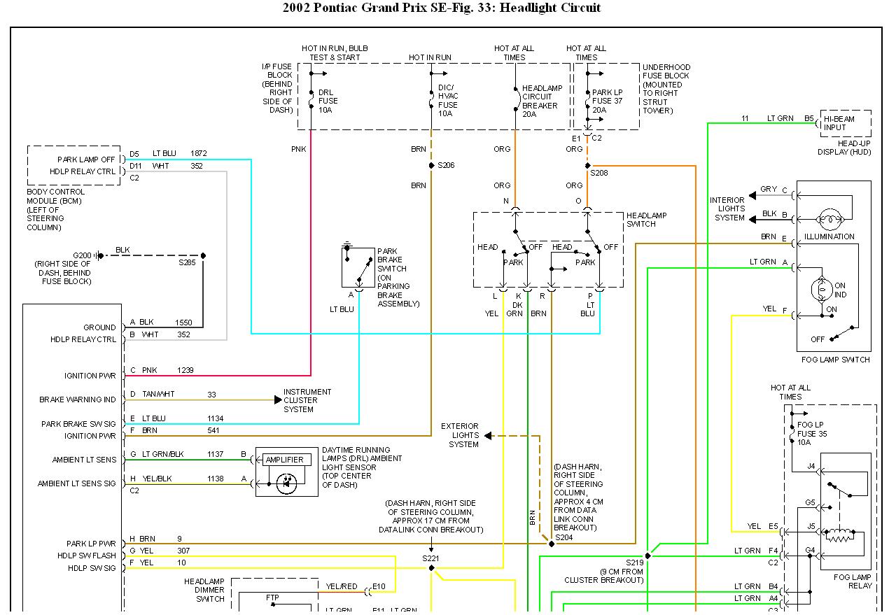
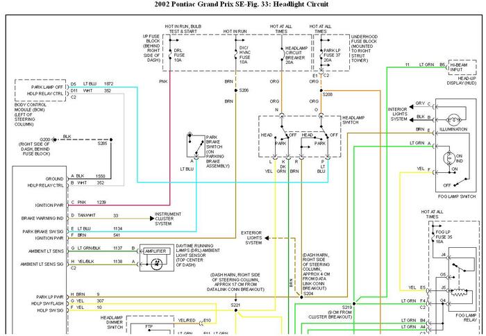
Attached are the wiring schematics for the headlights. The DRL was originally meant to turn the low beams on with power supply from the DRL control unit.

From what I can see, the only way is to disconnect the Tan wire after the Dark Blue and diodes for power supply for low beams from DRL control unit and splice it with the high beams wires(Light Green) underdash.
Was this
answer
helpful?
Yes
No
Sunday, January 9th, 2011 AT 6:26 AM
Tiny
RCOX
  • MEMBER
  • 2 POSTS
Is there anyway to stop the headlights from flashing when I remotely lock the car?
Was this
answer
helpful?
Yes
No
Sunday, January 9th, 2011 AT 6:08 PM
Tiny
KHLOW2008
  • MECHANIC
  • 41,814 POSTS
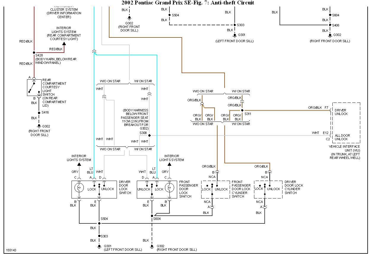
The schematic shows the anti-theft exterior lights output wire is the White wire (terminal D11) of the Body Control Unit.

Tampering with it might cause trouble codes to be set in the BCM. To disable it might cause that. You can try rerouting it to activate only the parking or hazard lights.
Was this
answer
helpful?
Yes
No
Sunday, January 9th, 2011 AT 9:48 PM

Please login or register to post a reply.