HOME
ASK A QUESTION
REPAIR GUIDES
BECOME A MEMBER
LOG IN
Login with Facebook
OR
Remember me
NOT A MEMBER?
FORGOT PASSWORD?
CONTACT US
PRIVACY POLICY
TERMS AND CONDITIONS
☰
Home
Oldsmobile
Intrigue
Engine
Starter
Wiring
Wire that connects to the starter got disconnected?
ANONYMOUS
MEMBER
2002 OLDSMOBILE INTRIGUE
The wire that connects to the starter got disconnected. Where on the starter am I supposed to attach the wire to?
Monday, December 17th, 2012 AT 1:34 AM
1 Reply
KASEKENNY
MECHANIC
18,907 POSTS
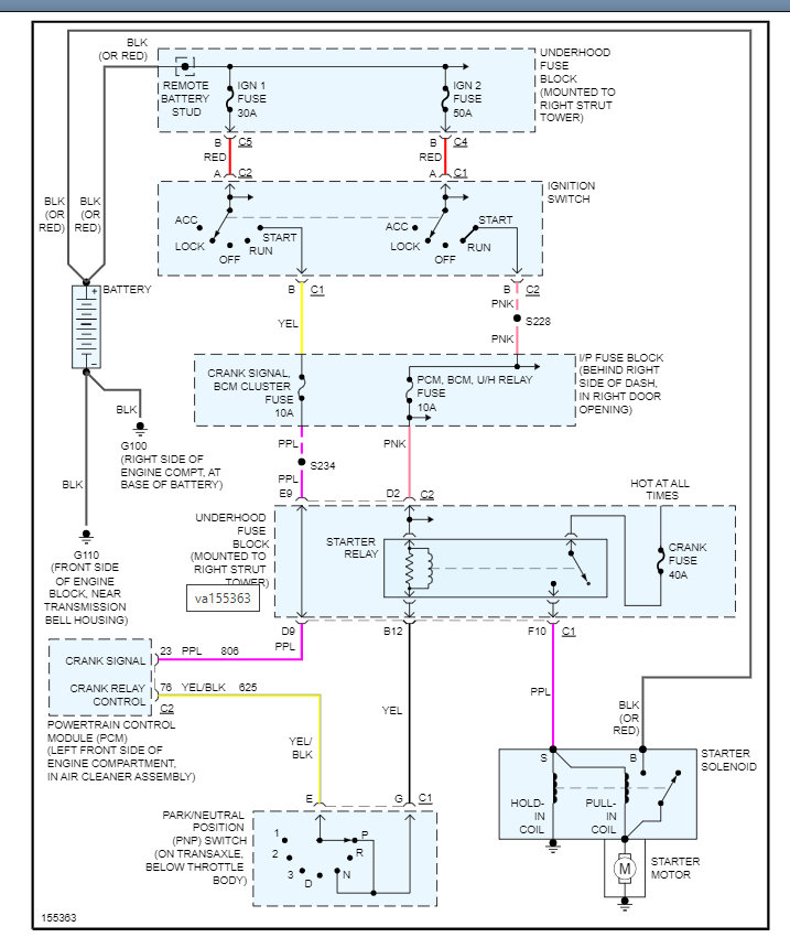
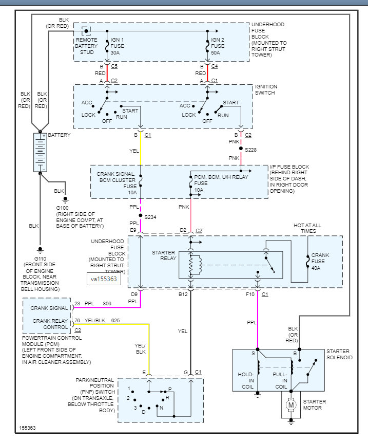
I am attaching all the info needed to get this repaired. Including here is a guide that will help with this:
https://www.2carpros.com/articles/starter-not-working-repair
Below you will find the wiring diagram and the repair instructions which show the location of the wires.
Please run through this and let me know if you have questions. Thanks
Images (Click to make bigger)
Was this
answer
helpful?
Yes
No
Sunday, January 23rd, 2022 AT 2:34 PM
Please
login
or
register
to post a reply.
Related Starter Wiring Content
Starter Replacement
How Do I Remove A Starter From A 2001 Oldsmobile Intrigue?
Asked by
keith_mannkl
·
3 ANSWERS
3 IMAGES
2001
OLDSMOBILE INTRIGUE
2002 Oldsmobile Intrigue Starter?
2002 Oldsmobile Intrigue For The Last Couple Days My Car Has Had Trouble Starting. And Now When Driving Slowly, The Idle Goes Down...
Asked by
ecorradi
·
1 ANSWER
2002
OLDSMOBILE INTRIGUE
2002 Oldsmobile Intrigue I Think I Need Oil But Im...
I Think It Just Needs An Oil Change But Im Not Sure My Change Oil Light Has Been Coming On. And Now My Car Is Starting To Shake As If It...
Asked by
wizz1
·
1 ANSWER
2002
OLDSMOBILE INTRIGUE
1998 Oldsmobile Intrigue Oil Change
I Bought This Car About 5 Months Ago. Runs Great But Oil Was Super Black So I Took It To A Jiffy Lube Type Place For An Oil Change About 3...
Asked by
misterb96
·
1 ANSWER
1998
OLDSMOBILE INTRIGUE
Codes Showed Up After Oil Change
I Recently Took My Car In For An Oil Change, The Plug Was Stripped So My Local Oil Change Place Advised Me To Take It To The Dealership To...
Asked by
sheshirekat
·
3 ANSWERS
2001
OLDSMOBILE INTRIGUE
VIEW MORE
Ask a Car Question. It's Free!
How to Use a Test Light
Starter Motor Replacement
Starter Motor Replacement