2002 Ford F-150 truck problem

Tiny
SHAWNBOY31
  • MEMBER
  • 2002 FORD F-150
  • 5.4L
  • V8
  • 2WD
  • AUTOMATIC
  • 154,000 MILES
I have a 02 F-150 and I started having problems with my ignition switch I thought. When I would go to turn the key to the on position the truck would start by itself, and it was effecting my dome lights and Windows and fuel pump etc. I changed the ignition switch but now when the truck is idleing the starter will engage and when I turn the key off the dash lights stay on like the key is still in the on position.
Saturday, January 31st, 2015 AT 7:52 PM

19 Replies

Tiny
CARADIODOC
  • MECHANIC
  • 34,481 POSTS
There's two things to look at. The first is that switch is adjustable, and it may be out of adjustment. Second, look at the old switch for signs of overheated or blackened terminals, and look at the electrical connector for signs of melting. If a pair of contacts overheated, that usually migrates about 4" down those two wires, and they could get hot enough to melt the insulation. That could allow two wires to touch intermittently.
Was this
answer
helpful?
Yes
No
+1
Saturday, January 31st, 2015 AT 8:04 PM
Tiny
SHAWNBOY31
  • MEMBER
  • 26 POSTS
I did not really see any Mark's on the old one. So I need to look at the wires going to the ignition switch? The truck was off and in park when I changed the switch so I just lined that little bar up with the hole in the. Switch
Was this
answer
helpful?
Yes
No
+1
Saturday, January 31st, 2015 AT 8:21 PM
Tiny
CARADIODOC
  • MECHANIC
  • 34,481 POSTS
Yup, but that doesn't mean the switch was in any specific position. I can't remember for sure, but as I recall, that switch is only spring-loaded to come out of the "crank" position. Other than that, you can't really say which position it's in when you install it. Regardless, try loosening the two screws and sliding the switch up and down a little.
Was this
answer
helpful?
Yes
No
Saturday, January 31st, 2015 AT 8:28 PM
Tiny
BULLCHAT
  • MEMBER
  • 8 POSTS
I have the same problem. I replaced the ignition switch and now I still have the same problem. Did anyone find a solution? Thanks
Was this
answer
helpful?
Yes
No
Thursday, December 30th, 2021 AT 2:55 PM
Tiny
JACOBANDNICKOLAS
  • MECHANIC
  • 110,192 POSTS
Hi,

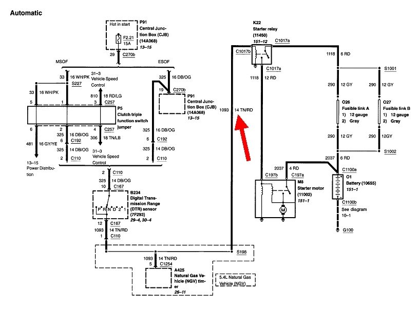
Is your vehicle the same year, make, and model? I just read through the thread you referred to and don't feel it is a switch-related issue. For the starter to engage, there has to be power supplied to the smaller wire on the starter motor. For that to happen, it has to go through a relay that depends on two different power supplies to function.

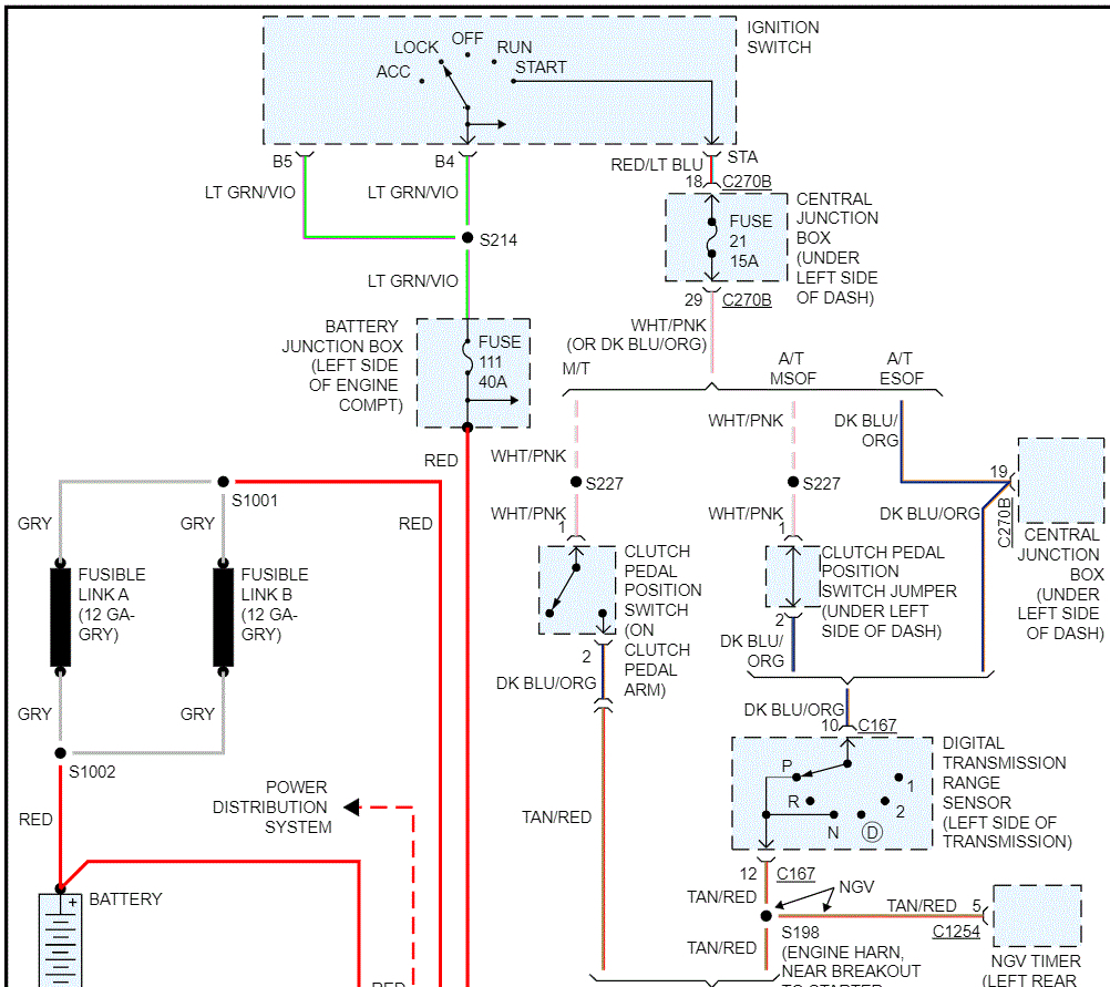
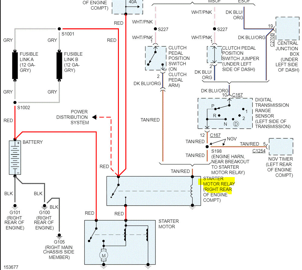
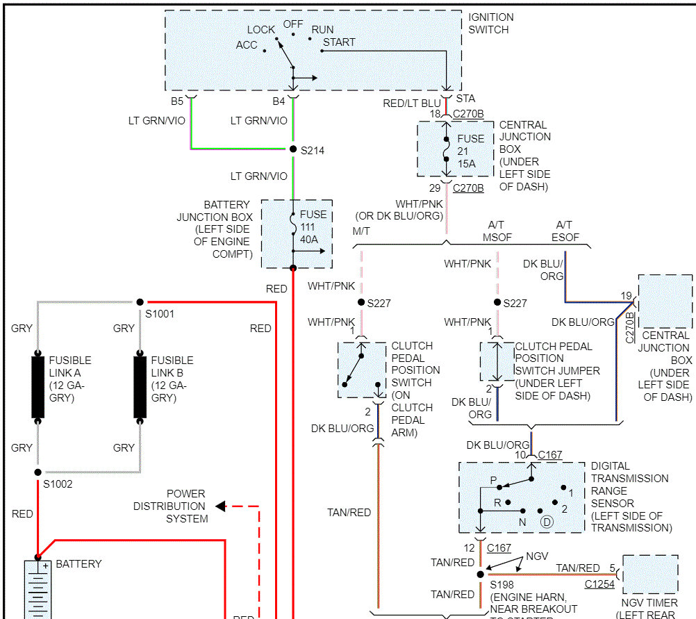
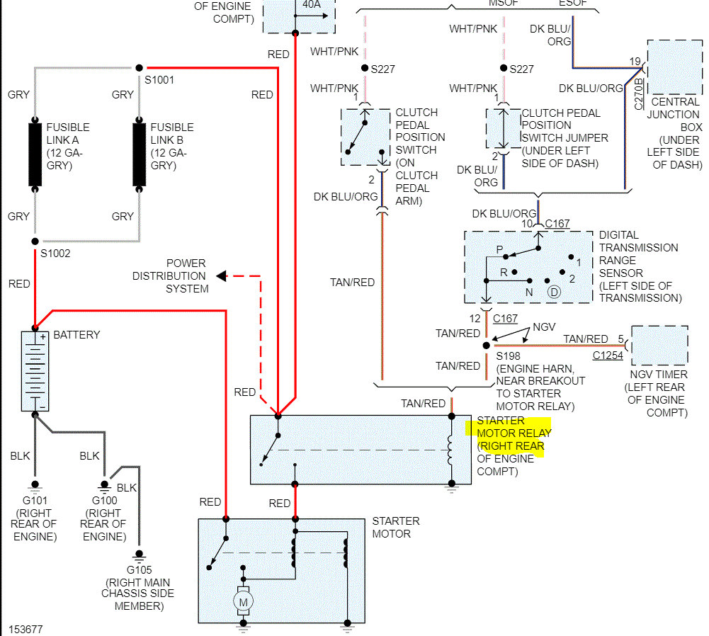
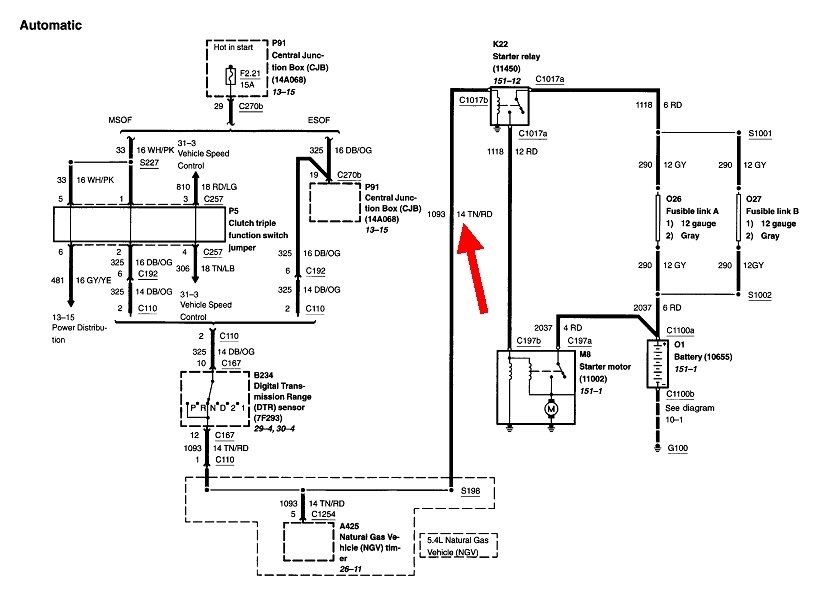
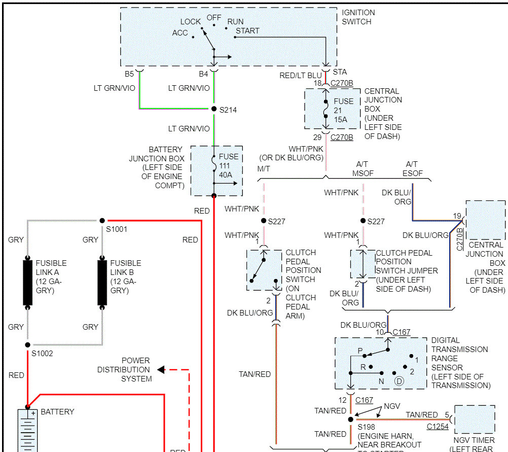
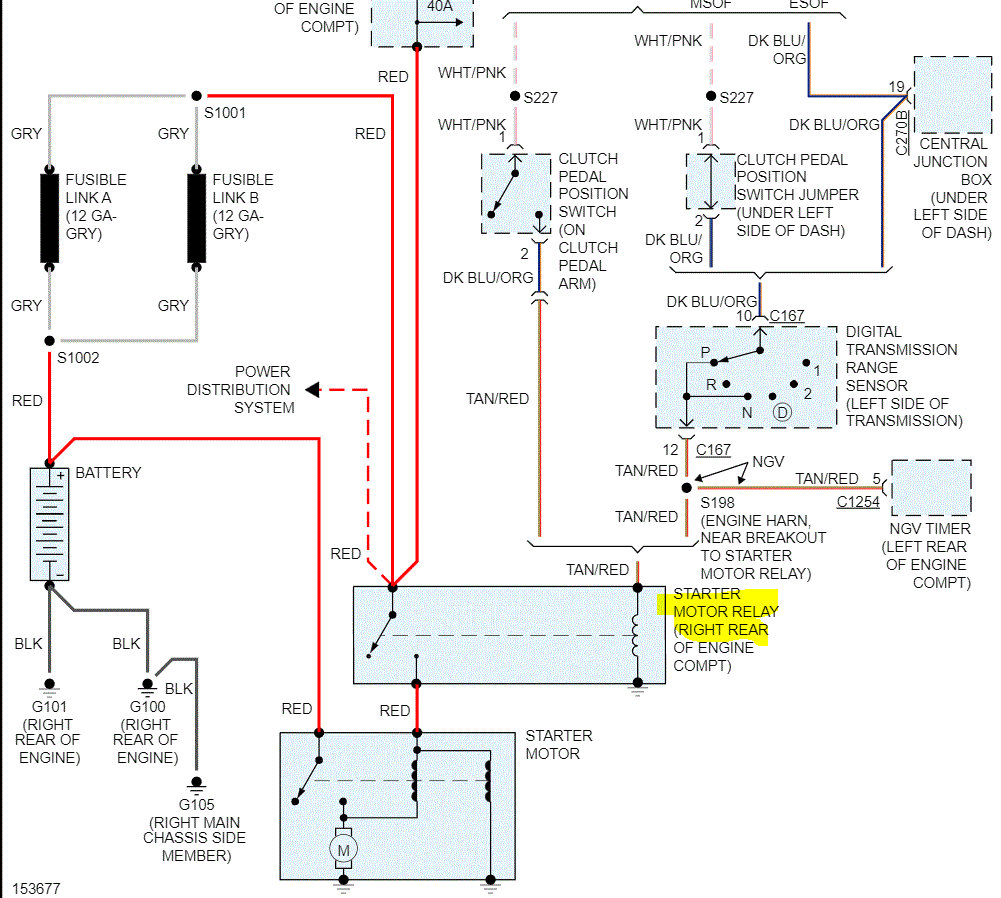
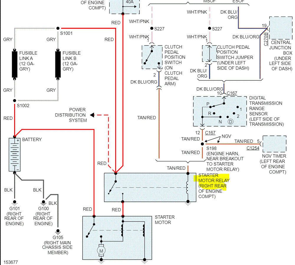
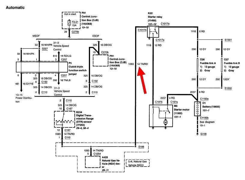
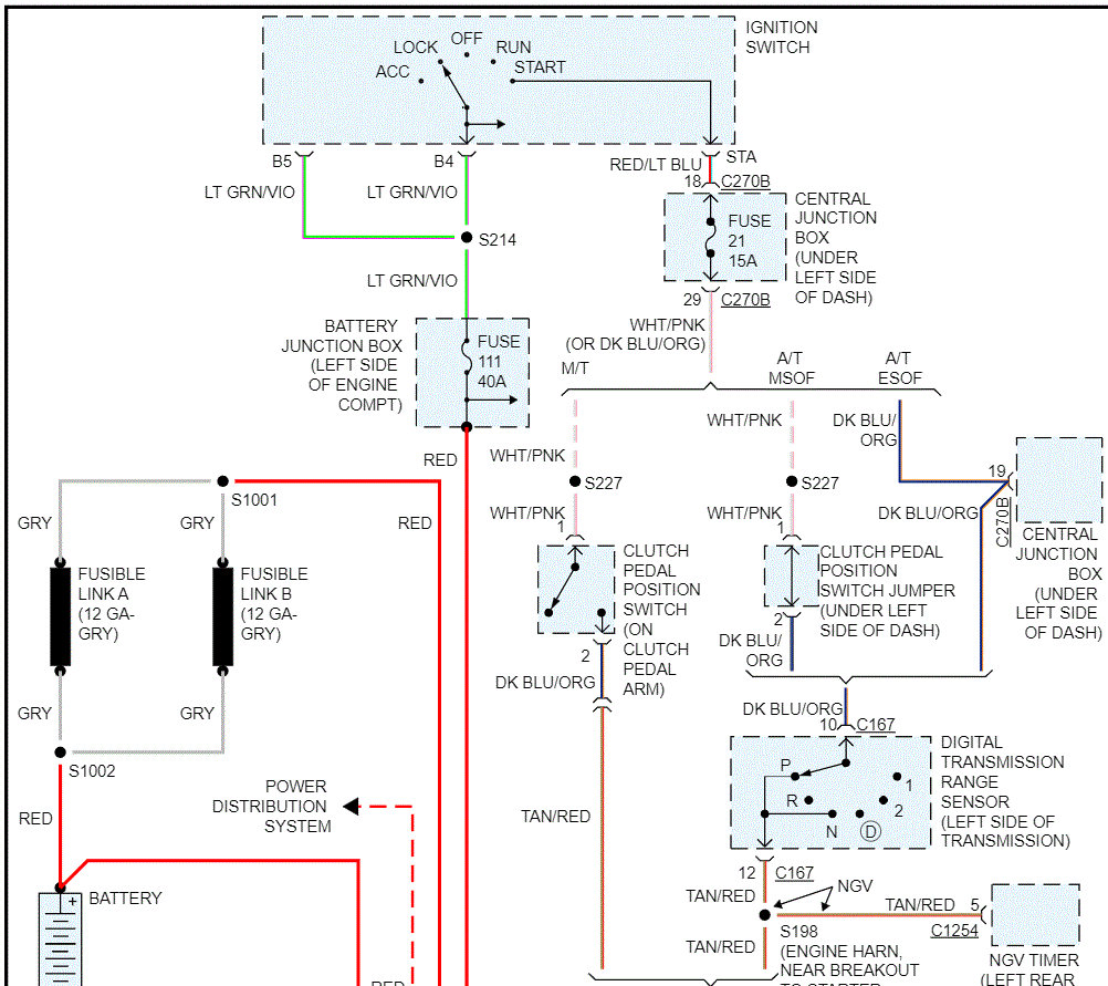
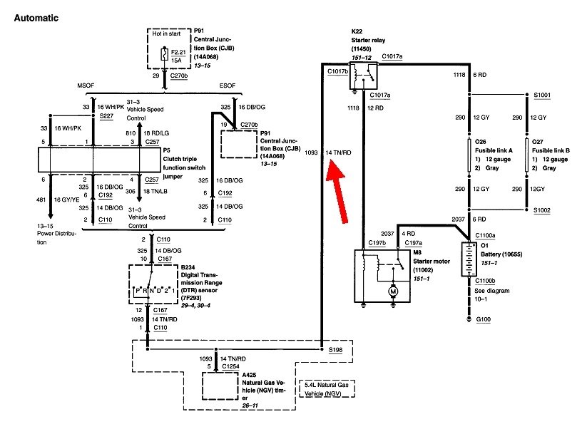
I attached a copy of the starting system wiring schematic for your review. Note the relay in pic 2 and its location. Check it and make sure there is nothing loose, any evidence of wires shorting, or damaged in any way.

I will watch for your reply. Also, please confirm this is the same year, make, and model vehicle as well as exactly what you are experiencing.

Take care,

Joe

See pics below.
Was this
answer
helpful?
Yes
No
Sunday, January 2nd, 2022 AT 9:02 PM
Tiny
BULLCHAT
  • MEMBER
  • 8 POSTS
Thanks for the reply. Yes, I have the same exact model. Just to give a little history. Drove truck for months without issue. One day came to start it. Discovered battery was drained. Once I charged the battery discovered the dome light and rear cab light stays light while driving and even when your car is shut off. I also discovered this problem that I mentioned above. Starts fine at times but most of the time you will start as soon as you put the key in on position before getting to start position. Once started you can hear the starter engaging like it is trying to start even though it has already started. Thanks for the diagrams. I will check them out. But it is the same model a 2002 F150 XL. Thanks.
Was this
answer
helpful?
Yes
No
Monday, January 3rd, 2022 AT 7:22 AM
Tiny
JACOBANDNICKOLAS
  • MECHANIC
  • 110,192 POSTS
Hi,

Check the relay in the rear of the engine compartment. For that to happen, power is going where it shouldn't. Make certain that the wiring at the relay is in good condition, nothing is touching, and there is no evidence of damage.

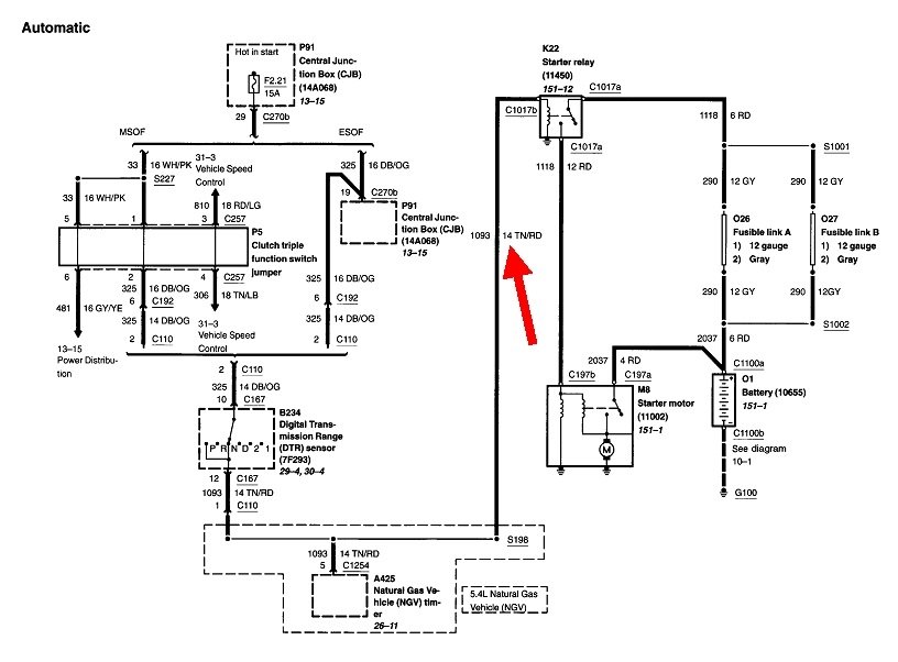
If you plan to replace it, I have attached the directions below.

I'm not saying it isn't an issue with the ignition switch, but most times it is related to the relay.

Let me know what you find or what I can do to help.

Take care,

Joe

See pics below.
Was this
answer
helpful?
Yes
No
Monday, January 3rd, 2022 AT 5:23 PM
Tiny
BULLCHAT
  • MEMBER
  • 8 POSTS
Thanks for this information. I have located the relay and plan to try to replace it. It will be a couple of days as it is snowing and cold here in Michigan but stay tuned in for me. I appreciate your help so far. Thanks.
Was this
answer
helpful?
Yes
No
Tuesday, January 4th, 2022 AT 4:56 PM
Tiny
JACOBANDNICKOLAS
  • MECHANIC
  • 110,192 POSTS
Hi,

You are very welcome. I'm near Pittsburgh, so we aren't too far apart. We are expecting Thursday into Friday. Ugh! It's time to move south.

Take care,

Joe
Was this
answer
helpful?
Yes
No
Tuesday, January 4th, 2022 AT 5:47 PM
Tiny
BULLCHAT
  • MEMBER
  • 8 POSTS
Hey Joe,

Sorry for delay. Here is an update. I replaced the starter replay and that did fix the problem for about an hour. Then the same issue returned. Exact same symptoms. Possible (Bad new starter relay) should I get another one? Let me know your thoughts. Thanks.
Was this
answer
helpful?
Yes
No
Monday, February 7th, 2022 AT 9:42 AM
Tiny
CARADIODOC
  • MECHANIC
  • 34,481 POSTS
Before you continue, here's two things to check so they don't get overlooked. Check if the two screws are loose that hold the ignition switch to the steering column. The first drawing shows them. These used to be 5/16" hex heads but they might have different heads now.

Second, it's fairly common to find a pair of badly overheated connector terminals or internal switch contacts. Overheating from either one will migrate to the other, so both must be addressed to prevent repeat failures. This isn't likely to happen to the starter contacts within the switch assembly because the current isn't very high and doesn't last very long. However, the part of the switch that turns the heater fan, power windows, and / or radio on and off can have a lot of current flowing for long periods. Once heat begins to build up in the connector terminals, it will harden the wires up to four inches away from the connector. Solder won't adhere to those hardened sections. The wires can get hot enough to melt the insulation and cause two or more wires to touch. This happened at the bulkhead connector on my '72 Dodge Challenger years ago. Walking past the car after it had been off for many hours, I found the radio playing. Turning the ignition switch on, then back off stopped the radio for a little while, then it started back up again. Turns out turning the ignition switch on allowed current to the radio to flow where it was supposed to flow, and let the shorted wires cool down enough that they contracted and didn't pass enough current for the radio to work, (for a little while). Temporary repair was to just separate the wires by a fraction of an inch. Later, the terminals in the bulkhead connector needed to be replaced too. That circuit also fed the heater fan motor. One of the clues was with the ignition switch off, the radio would stop playing when I turned the heater fan on. The shorted wires weren't touching well enough to pass that much current so voltage dropped and the radio quit. Later, I could feel the wire getting hot when running the heater fan, but not after replacing the terminals.

You may find a clue to this by turning the ignition switch to "Run", then when the starter is cranking, wiggle wires on the switch connector. If that seems to have some effect, remove the connector and look for two or more black or darkened terminals, and the connector body will be melted around them. If you see that, the switch must be replaced because the corresponding contacts will have also been overheated. That will cause heat to build up again and damage the new terminals.

Cut the two terminals out of the connector body, then replace them with a pair of universal crimp-type terminals. I also solder them for the best connection. You'll also need to cut away four inches of those two wires and splice in new pieces of the same diameter. Solder those splices and seal them with heat-shrink tubing. Plug in the connector, then plug in the two new terminals individually. These overheated terminals seem to occur more often to owners who are in the habit of turning the ignition switch on and off while the heater fan switch is set to one of its higher speeds. That causes a lot of arcing in the ignition switch. The pitting causes resistance, and resistance causes heat.
Was this
answer
helpful?
Yes
No
Monday, February 7th, 2022 AT 5:30 PM
Tiny
BULLCHAT
  • MEMBER
  • 8 POSTS
Hey Randy,

Thanks for the reply. This may be a little over my head so bear with me. So, are you thinking that the something (ignition switch) is causing the starter relay to blow? I changed the relay switch and immediately the car was working properly for about an hour. Turning the car on and off and leaving it running for at least 45 minutes. When I went to start it again one time it started with no problem but then the starter kept engaging. So, I turned it off and swapped the relay switch with a new one and it worked good for about 10 minutes. Then it failed again. Starter kept engaging as well as the dome and rear lights stay on even with the car off and the key out of the ignition. Thanks.
Was this
answer
helpful?
Yes
No
Tuesday, February 8th, 2022 AT 1:00 PM
Tiny
CARADIODOC
  • MECHANIC
  • 34,481 POSTS
Relays are just about impossible to damage, so don't think that way. I suspect, as with my Challenger, by unplugging it or by moving things around, the defect goes away temporarily. In fact, it is your description of the problem that made me think of the radio problem I had. In my story, if I had replaced the ignition switch and tried it, everything also would have worked properly, as it did for you, but that's not because my switch was defective; it's because turning the switch on bypassed the cause of the problem and let the melted wires cool down. The problem came back repeatedly after about an hour.

I have to step back and qualify my comment about damaging relays. This doesn't apply to the newer plug-in relays. If you have Ford's older design with the two large copper studs, those can be damaged if they're left turned on too long, as in more than a minute non-stop. That will warp the coil of wire and cause the plunger to stick. You may get smoke out of it too. Most likely it won't engage, but it is also possible it will fail to disengage.

If the cause of this problem is related to the ignition switch as I suspect, one step in proving that would be, ... Next time the engine cranks on its own when you aren't turning the ignition switch to "crank", go under the hood and unplug the starter relay or, if you have the larger "starter solenoid", unplug the small tan / red wire. If the solenoid (relay) is indeed sticking, the starter will continue cranking the engine.

Both types of relays are listed for your model, but according to this diagram, you have the large solenoid mounted on the inner fender near the battery. That can be damaged, as I described, but only because some other defect caused it to stay engaged too long.
Was this
answer
helpful?
Yes
No
Tuesday, February 8th, 2022 AT 5:41 PM
Tiny
BULLCHAT
  • MEMBER
  • 8 POSTS
Thanks for the reply. I will work on it again tomorrow. So, you're leaning toward this being an ignition switch problem? I don't see any burnt terminals and it is brand new as I replaced it once. I will also try your test to unplug the red wire while the starter is still engaging and let you know. Thanks
Was this
answer
helpful?
Yes
No
Tuesday, February 8th, 2022 AT 7:14 PM
Tiny
JACOBANDNICKOLAS
  • MECHANIC
  • 110,192 POSTS
Hi,

I noticed it has been a couple of days since you have been contacted. I was just wondering if you made any progress, and if I can help in any way.

Let me know.

Joe
Was this
answer
helpful?
Yes
No
Friday, February 11th, 2022 AT 1:16 PM
Tiny
BULLCHAT
  • MEMBER
  • 8 POSTS
Thanks Joe. Did you see my above post after I replaced the relay? I am going to check the ignition switch again as Randy suggested hopefully have an update tomorrow.
Was this
answer
helpful?
Yes
No
Friday, February 11th, 2022 AT 1:29 PM
Tiny
JACOBANDNICKOLAS
  • MECHANIC
  • 110,192 POSTS
Hi,

I did notice that but the switch being new and doing the same thing leads me in other directions. However, he certainly could be 100% correct.

Let me know how things turn out for you or if I can help in any way.

Joe
Was this
answer
helpful?
Yes
No
Friday, February 11th, 2022 AT 3:24 PM
Tiny
BULLCHAT
  • MEMBER
  • 8 POSTS
Sorry for the delay. Here is an update. I finally reinstalled the starter relay. I was able to start and turn off the car a few times. But then after about 20 minutes the starter started to engage on its own again. So as mentioned above the problem went away for a moment after removing and reinstalling the starter relay. I did remove the small wire and the starter would stop engaging and start engaging as soon as I plugged it back on to stater relay. Let me know what you think. Sorry for the delay, the weather finally broke for me. Thanks
Was this
answer
helpful?
Yes
No
Tuesday, March 1st, 2022 AT 5:30 PM
Tiny
ASEMASTER6371
  • MECHANIC
  • 52,796 POSTS
Good afternoon,

Just to throw in my two cents, it sounds like either the relay is bad, or the ECM is grounding the control side of the relay when it should not.

Roy
Was this
answer
helpful?
Yes
No
Wednesday, March 2nd, 2022 AT 2:31 PM

Please login or register to post a reply.