Randomly won't start. And also can stall at any speed?

Tiny
RICH STEVENS
  • MEMBER
  • 2002 CHEVROLET SILVERADO
  • 8.1L
  • V8
  • 2WD
  • AUTOMATIC
  • 150,000 MILES
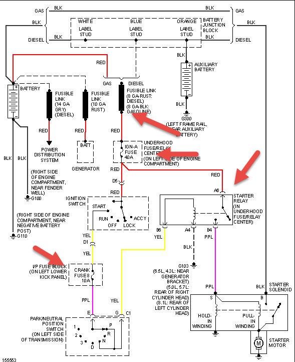
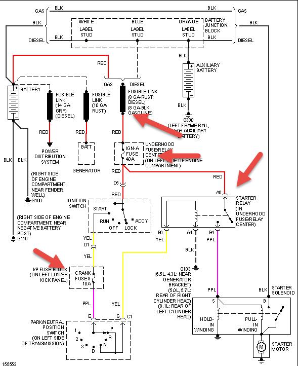
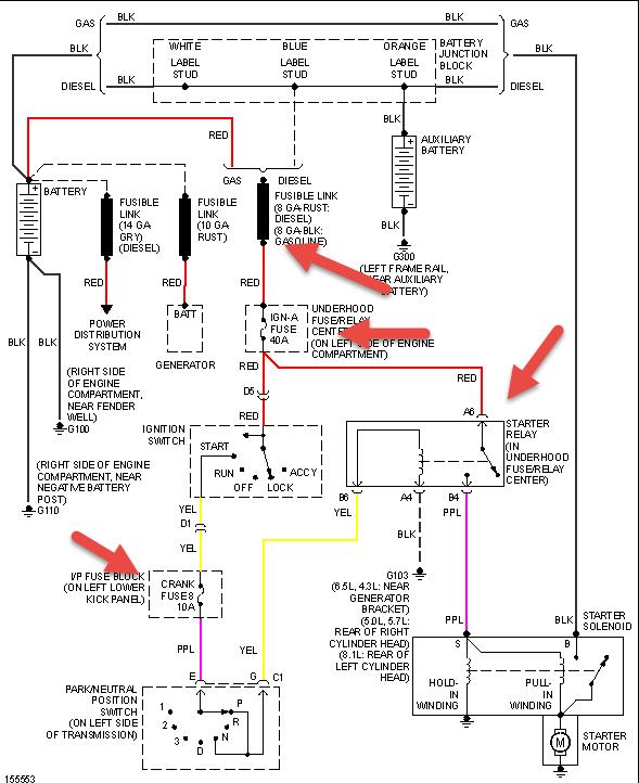
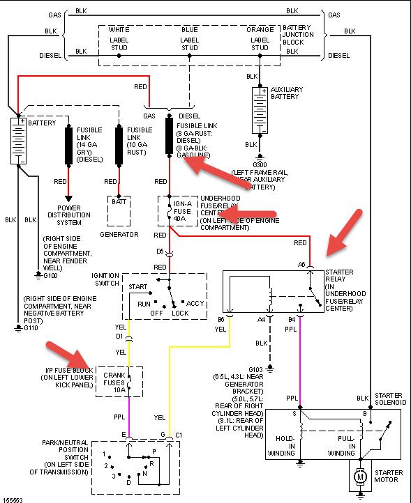
For the past month. Randomly won't start. And also can stall at any speed. As it has gotten worse, they happen at the same time. Stalls on the highway, then no crank. I've had to jump the solenoid with a screwdriver. And once it decides to not start, that's the only way to start it. No cranking at all. Still have dash lights and headlights. No power to the S-Pole on starter. Before I knew that, I replaced the starter and the park/neutral switch. Battery tested good and no corrosion. Switched out starter relay under hood. No effect. Used a test light at steering column. There is a wire to the ignition switch (yellow?) that goes hot when you turn the key to start. Same thing with the leads to the relay. One of the posts goes hot with key turned to start. But no power to S-pole.

Just got back from a long trip and it stalled and I had to jump solenoid 6 times in last 40 miles to home. Check engine light is now on. Just read codes. Throwing 2 - P0335 & P0336. I just watched your video on replacing crankshaft position sensor - http://www.youtube.com/watch?v=sKo7xRWVNqY - Looks easy enough. But when I look up my part on line, I keep coming up with this animal: http://www.1aauto.com/1A/crankshaft-position-sensor/Chevy/Silverado3500/1AECS00055/767098/2002 - I guess I'm asking a couple things here:

1. Could a crankshaft position sensor cause the random stalling and subsequent not starting?

2. With this sensor with this long shaft looking different than your video, is the part located in the same place? Behind the starter?

Thanks for your help! I'm getting desperate. My family and I are gospel singers, and we need to leave for a trip in a couple weeks! AHHHHH!!!!!!!

Sincerely,

Rich
Warren, OH
Tuesday, April 1st, 2014 AT 8:26 AM

4 Replies

Tiny
HMAC300
  • MECHANIC
  • 48,601 POSTS
Unfortunately they aren't the schematics for yours as a regular truck. Have no idea as yours is an rv cutaway and is closer to a van wiring wise instead of a pickup. For the stalling clean throttle plate on both sides and iac hole with choke cleaner first. Then check to see if intake bolts on engine are loose first pass should be 44 inch lbs, second the same third pass 89 inch lbs and final pas 106 inch lbs. Then if your pcm is out side where it can get water put dielectric compound where plug in to pcm is just take it out pack the stuff in there and put the plugs back in careful to not bend any pins. Your crank sensor should be where pic is at back of block.
NOTE: Care must be taken when removing the crankshaft position (CKP) sensor. Use penetrating oil and allow to soak around the CKP sensor before removing the sensor. Twist the CKP sensor to break the "O" ring seals loose. When removing the CKP sensor, pull the sensor straight out of the engine block at the same angle the sensor was installed. Failure to be careful may result in sensor damage.

Remove the engine cover. Disconnect the CKP sensor harness connector at the CKP sensor. Remove the fuel line bracket and retaining bolt. Use penetrating oil and allow to soak around the CKP sensor before removing the sensor. Remove the CKP sensor bolt. Prior to removal of the CKP sensor, twist the sensor back and forth. Remove the CKP sensor.
Fig. 11: Locating CKP Sensor (8.1d)
Inspection (8.1d)
Inspect the CKP sensor for wear. Important The CKP sensor is designed to contact the reluctor wheel of the crankshaft. Wear may be noticeable on the end of the sensor. Normal CKP sensor wear will be shown on the wear strips and no wear will be shown on the sensor sensing element. Excessive or abnormal sensor wear will be shown on the sensing element. If excessive/abnormal wear is present, replace the sensor. Inspect the CKP sensor "O" ring for wear or damage. If a problem is found, replace the "O" ring. Lubricate the new "O" ring with engine oil before installing
Was this
answer
helpful?
Yes
No
Wednesday, September 2nd, 2020 AT 1:26 PM
Tiny
HMAC300
  • MECHANIC
  • 48,601 POSTS
Forgot also check your fuel pressure with a gauge it should be 55-62 psi
Was this
answer
helpful?
Yes
No
Wednesday, September 2nd, 2020 AT 1:26 PM
Tiny
RICH STEVENS
  • MEMBER
  • 2 POSTS
All good info. Thanks much. But generally, could a CKP Sensor cause random stalling and also a 'not starting' condition. (Not starting meaning it won't turn over at ALL?)
Was this
answer
helpful?
Yes
No
Wednesday, September 2nd, 2020 AT 1:26 PM
Tiny
HMAC300
  • MECHANIC
  • 48,601 POSTS
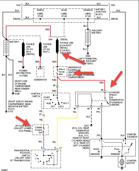
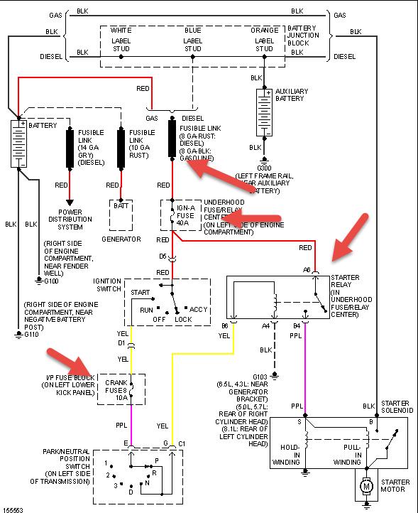
Well there in lies the problem a lot of people mean when it doesn't start that it won't run. As far as not turning over that is why I included the drawing with the arrows on it on what to check. Also check your battery for condition including load test. Auto parts/ tire stores do for free. The yellow wire from your ign switch goes to neutral safety switch which in turn activates the relay so check those for corrosion or a like relay. Also make sure battery terminal ends are clean, meaning they have to be pulled off and check ed as they build corrosion between pole and clamp or bolt and battery. For the crank sensor check the wiring as it may also be another sensor creating the problem. The random stalling can be from a dirty throttle plate and or low fuel pressure that is why I included that in the first reply.
Was this
answer
helpful?
Yes
No
+1
Wednesday, September 2nd, 2020 AT 1:26 PM

Please login or register to post a reply.

Related Engine Not Running Content

Car Cranking but Not Starting? Try This
VIDEO