Sunday, March 2nd, 2014 AT 12:06 PM
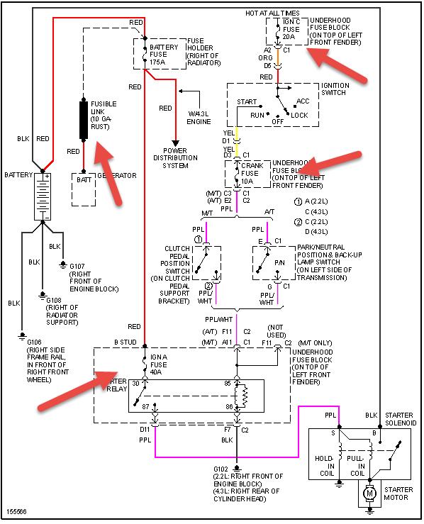
I was going to tack weld new corner pieces on the cab & a new btm. For the trd door. I screwed the pieces in place & then hooked the ground for the welder to the springs (leaf). I couldn't get a spark so I moved the ground to the door latch; still no spark. I DID NOT DISCONNECT THE BATTERY GROUND, which i've now been told I should have done. Since then the truck has been hard to srart & there are times I have to jump it in order to start. It doesn't take much of a jump but for the last two days that is the only way to get going. Once started it is fine as long as u don't turn it off. Apparently I've fried something but where do I start looking; fuses, alternator, starter?

